Обогреватели Hintek RM-1220-3D-Y 12 кВт 04.03.01.214391 - инструкция пользователя по применению, эксплуатации и установке на русском языке. Мы надеемся, она поможет вам решить возникшие у вас вопросы при эксплуатации техники.
Если остались вопросы, задайте их в комментариях после инструкции.
"Загружаем инструкцию", означает, что нужно подождать пока файл загрузится и можно будет его читать онлайн. Некоторые инструкции очень большие и время их появления зависит от вашей скорости интернета.
Загружаем инструкцию

15
ПРИЛОЖЕНИЕ
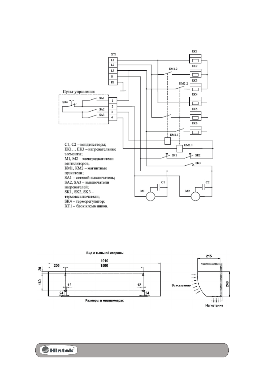
Рис.2. Схема электрическая RM-1220/1820/2420-3DY
Рис.3. Габаритные и установочные размеры
Содержание
- 3 СОДЕРЖАНИЕ
- 4 Уважаемый покупатель!; Перед использованием воздушно-тепловой завесы внима-
- 5 ТРЕБОВАНИЯ БЕЗОПАСНОСТИ
- 6 ТЕХНИЧЕСКИЕ ХАРАКТЕРИСТИКИ
- 7 УСТРОЙСТВО И ПРИНЦИП РАБОТЫ
- 8 ПОДГОТОВКА К РАБОТЕ
- 11 ТЕХНИЧЕСКОЕ ОБСЛУЖИВАНИЕ
- 13 Воздушно-тепловая завеса имеет сертификат соответствия.; ВОЗМОЖНЫЕ НЕИСПРАВНОСТИ; Перечень возможных неисправностей приведен в таблице 4.
- 14 ГАРАНТИИ ИЗГОТОВИТЕЛЯ
- 16 ООО «Элком»