Обогреватели Hintek RM-0915-3D-Y 9 кВт 05.000041 - инструкция пользователя по применению, эксплуатации и установке на русском языке. Мы надеемся, она поможет вам решить возникшие у вас вопросы при эксплуатации техники.
Если остались вопросы, задайте их в комментариях после инструкции.
"Загружаем инструкцию", означает, что нужно подождать пока файл загрузится и можно будет его читать онлайн. Некоторые инструкции очень большие и время их появления зависит от вашей скорости интернета.
Загружаем инструкцию

16
ПРИЛОЖЕНИЕ
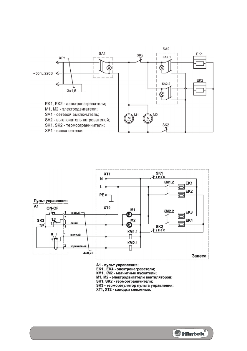
Схема электрическая RS-0308D
Схема электрическая RM-0510-DY
Содержание
- 3 СОДЕРЖАНИЕ
- 5 ТРЕБОВАНИЯ БЕЗОПАСНОСТИ
- 6 ТЕХНИЧЕСКИЕ ХАРАКТЕРИСТИКИ
- 7 УСТРОЙСТВО И ПРИНЦИП РАБОТЫ
- 8 ПОДГОТОВКА К РАБОТЕ
- 11 ТЕХНИЧЕСКОЕ ОБСЛУЖИВАНИЕ
- 13 По заказу / организация, уполномоченная принимать претен-; СВИДЕТЕЛьСТВО О ПРИЕМКЕ; Воздушно-тепловая завеса имеет сертификат соответствия.
- 14 Перечень возможных неисправностей приведен в Таблице 4.
- 15 ГАРАНТИИ ИЗГОТОВИТЕЛЯ