Обогреватели ECOTERM TERM GHD-30T - инструкция пользователя по применению, эксплуатации и установке на русском языке. Мы надеемся, она поможет вам решить возникшие у вас вопросы при эксплуатации техники.
Если остались вопросы, задайте их в комментариях после инструкции.
"Загружаем инструкцию", означает, что нужно подождать пока файл загрузится и можно будет его читать онлайн. Некоторые инструкции очень большие и время их появления зависит от вашей скорости интернета.

12
Нагреватели воздуха газовые GHD
-30T / GHD-50T
экономическая нецелесообразность проведения ремонта. Устройство и его детали, вышедшие из
строя и не подлежащие ремонту, необходимо сдать в специальные приёмные пункты по утилизации.
Если товар имеет символ с зачеркнутым мусорным ящиком на колесах, это означает, что
товар соответствует Европейской директиве 2012/19/ЕU.
Ознакомьтесь с местной системой раздельного сбора электрических и электронных товаров.
Соблюдайте местные правила.
Утилизируйте старые устройства отдельно от бытовых отходов. Правильная утилизация вашего
товара позволит предотвратить возможные отрицательные последствия для окружающей среды и
человеческого здоровья.
УТИЛИЗАЦИЯ
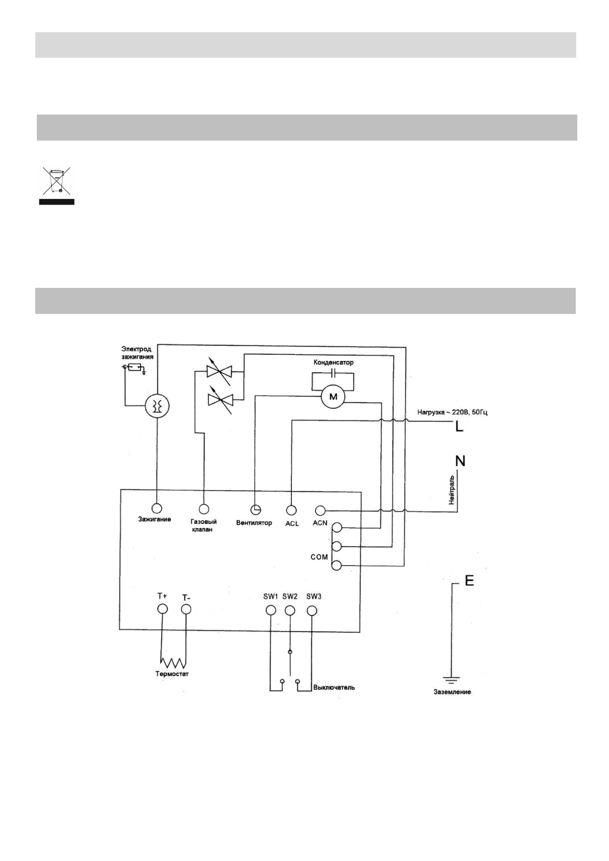
ЭЛЕКТРИЧЕСКАЯ СХЕМА