Обогреватели Bismark BC-S1500M-001 - инструкция пользователя по применению, эксплуатации и установке на русском языке. Мы надеемся, она поможет вам решить возникшие у вас вопросы при эксплуатации техники.
Если остались вопросы, задайте их в комментариях после инструкции.
"Загружаем инструкцию", означает, что нужно подождать пока файл загрузится и можно будет его читать онлайн. Некоторые инструкции очень большие и время их появления зависит от вашей скорости интернета.

12
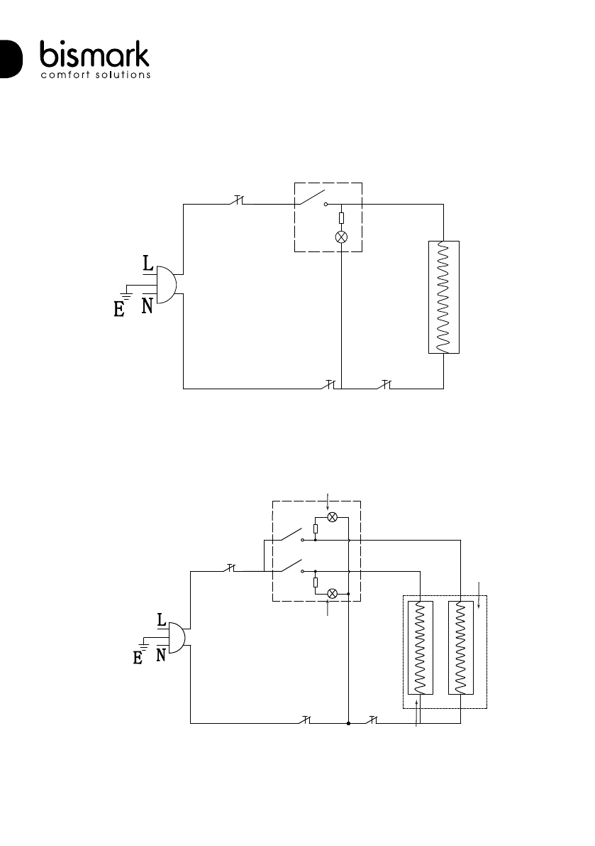
ЭЛЕКТРИЧЕСКИЕ СХЕМЫ ПРИНЦИПИАЛЬНЫЕ
10. ЭЛЕКТРИЧЕСКИЕ СХЕМЫ ПРИНЦИПИАЛЬНЫЕ
Защита
от опрокидывания
Выключатель
Лампа
индикации
включения
ТЭН
Защита по перегреву
Термостат
Лампа индикации
1-й ступени нагрева
Лампа индикации
2-й ступени нагрева
Защита
от опрокидывания
Защита
по перегреву
Термостат
ТЭН 1-й
ступени
нагрева
ТЭН 2-й ступени
нагрева
Выключатель
1-й ступени
нагрева
Выключатель
2-й ступени
нагрева
Рис. 8
Рис. 9
BC-S1000M-001
BC-S1500M-001, BC-S2000M-001
Характеристики
Остались вопросы?Не нашли свой ответ в руководстве или возникли другие проблемы? Задайте свой вопрос в форме ниже с подробным описанием вашей ситуации, чтобы другие люди и специалисты смогли дать на него ответ. Если вы знаете как решить проблему другого человека, пожалуйста, подскажите ему :)











