Обогреватели Ballu BIH-AP4-2.0-B - инструкция пользователя по применению, эксплуатации и установке на русском языке. Мы надеемся, она поможет вам решить возникшие у вас вопросы при эксплуатации техники.
Если остались вопросы, задайте их в комментариях после инструкции.
"Загружаем инструкцию", означает, что нужно подождать пока файл загрузится и можно будет его читать онлайн. Некоторые инструкции очень большие и время их появления зависит от вашей скорости интернета.

12
13
Приложение
Приложение
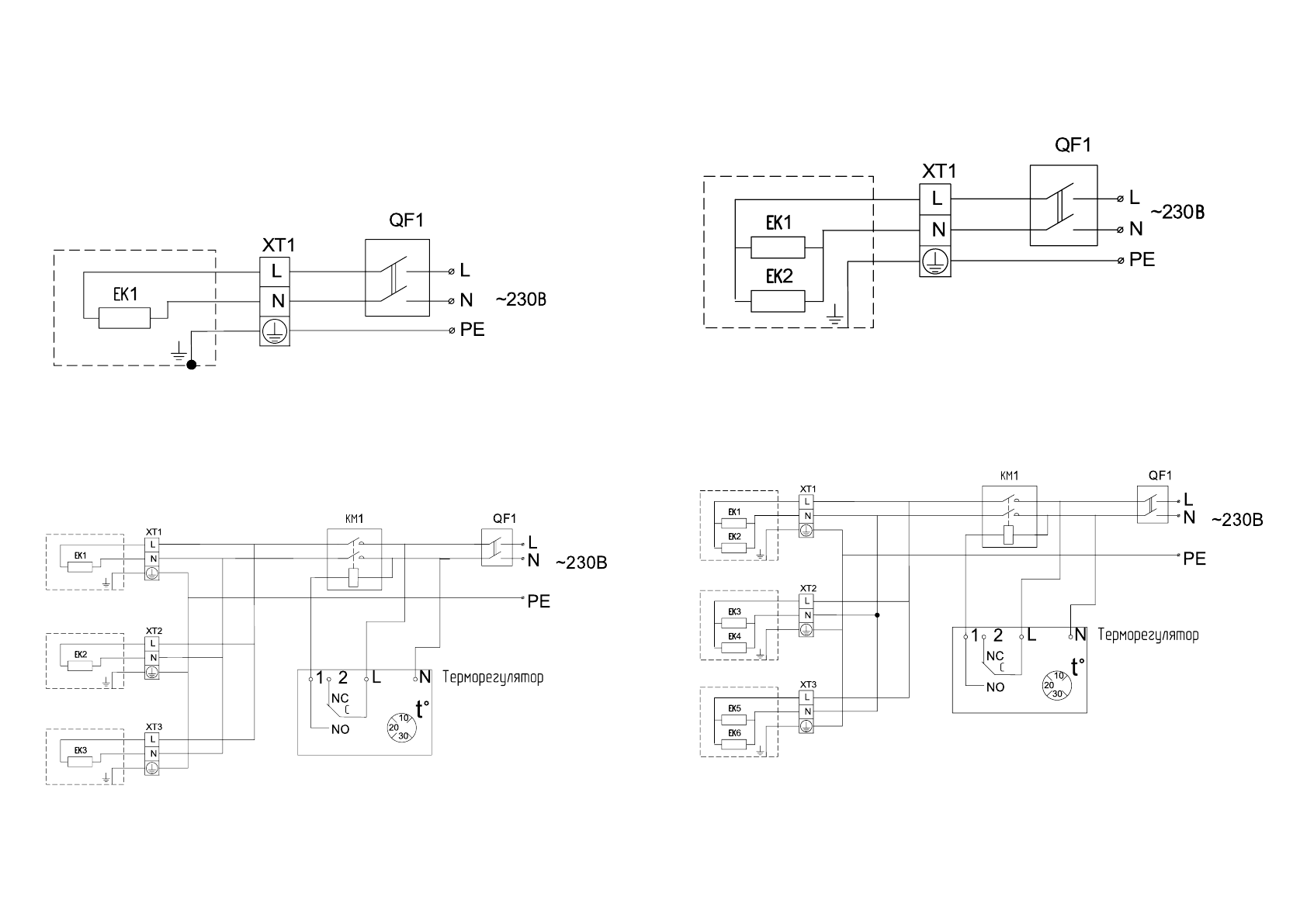
Схемы подключения обогревателей к стационарной проводке
.
Схема электрическая принципиальная инфракрасных обогревателей BIH-AP4-0.6, BIH-AP4-0.8,
BIH-AP4-1.0, BIH-AP4-0.6-W, BIH-AP4-0.8-W, BIH-AP4-1.0-W, BIH-AP4-1.0-B при подключении
к электрической сети через автоматический выключатель.
Схема электрическая принципиальная инфракрасных обогревателей BIH-AP4-2.0, BIH-AP4-2.0-B
при подключении к электрической сети через автоматический выключатель.
Схема электрическая принципиальная инфракрасных обогревателей BIH-AP4-0.6,
BIH-AP4-0.8, BIH-AP4-1.0, BIH-AP4-0.6-W, BIH-AP4-0.8-W, BIH-AP4-1.0-W, BIH-AP4-1.0-B при
групповом подключении к электрической сети.
Схема электрическая принципиальная инфракрасных обогревателей BIH-AP4-2.0, BIH-AP4-2.0-B,
при групповом подключении к электрической сети.
EK1 - нагревательный элемент;
XT1 - клеммная колодка;
QF1 - выключатель автоматический.
EK1, ЕК2 - нагревательный элемент;
XT1 - клеммная колодка;
QF1 - выключатель автоматический.
EK1 - EK3 - нагревательный элемент;
XT1 - XT3 - клеммная колодка;
КМ1 - электромагнитный пускатель;
QF1 - выключатель автоматический.
EK1 - EK6 - нагревательный элемент;
XT1 - XT3 - клеммная колодка;
КМ1 - электромагнитный пускатель;
QF1 - выключатель автоматический.
Приложение
Характеристики
Остались вопросы?Не нашли свой ответ в руководстве или возникли другие проблемы? Задайте свой вопрос в форме ниже с подробным описанием вашей ситуации, чтобы другие люди и специалисты смогли дать на него ответ. Если вы знаете как решить проблему другого человека, пожалуйста, подскажите ему :)













