Обогреватели Ballu BHC-M20W30-PS - инструкция пользователя по применению, эксплуатации и установке на русском языке. Мы надеемся, она поможет вам решить возникшие у вас вопросы при эксплуатации техники.
Если остались вопросы, задайте их в комментариях после инструкции.
"Загружаем инструкцию", означает, что нужно подождать пока файл загрузится и можно будет его читать онлайн. Некоторые инструкции очень большие и время их появления зависит от вашей скорости интернета.

10
Монтаж завесы
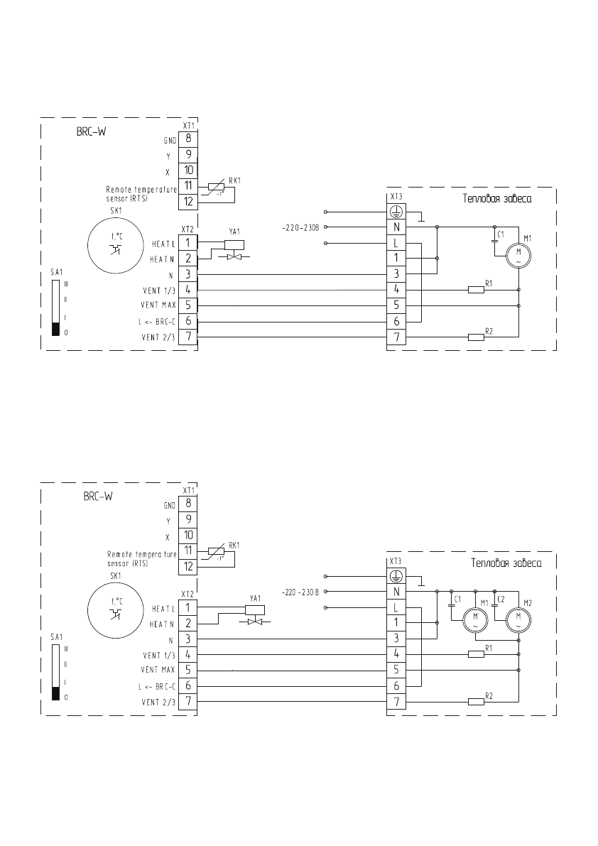
Схема электрическая принципиальная тепловых завес ВНС-М10W12-PS, ВНС-М15W20-PS, ВНС-
М20W30-PS, ВНС-H10W18-PS, ВНС-Н15W30-PS с подключением пульта BRC-W:
М1 - электродвигатель;
C1 - конденсатор;
R1, R2 - нагрузка;
SK1 - терморегулятор;
ХТ1-XT3 - колодка клеммная;
SA1 - переключатель режимов вентиляции;
RK1 - термодатчик;
YA1 - электромагнитный привод
двух-/трехходового вентиля.
Пульт
Схема электрическая принципиальная тепловой завесы ВНС-Н20W45-PS с подключением
пульта BRC-W:
М1, М2 - электродвигатель;
C1, С2 - конденсатор;
R1, R2 - нагрузка;
SK1 - терморегулятор;
ХТ1-XT3 - колодка клеммная;
SA1 - переключатель режимов вентиляции;
RK1 - термодатчик;
YA1 - электромагнитный привод
двух-/трехходового вентиля.
Пульт













