Обогреватели Ballu-Biemmedue GE 65 - инструкция пользователя по применению, эксплуатации и установке на русском языке. Мы надеемся, она поможет вам решить возникшие у вас вопросы при эксплуатации техники.
Если остались вопросы, задайте их в комментариях после инструкции.
"Загружаем инструкцию", означает, что нужно подождать пока файл загрузится и можно будет его читать онлайн. Некоторые инструкции очень большие и время их появления зависит от вашей скорости интернета.

24
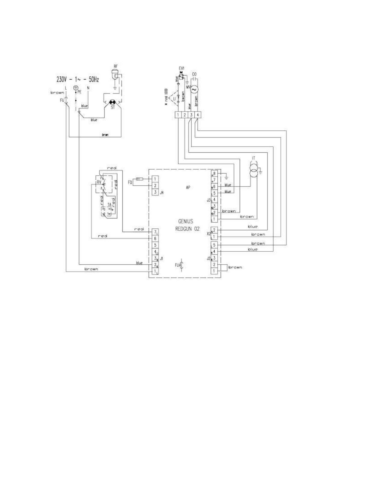
SCHEMA ELETTRICO - SCHEMA ELECTRIQUE - SCHALTPLAN - WIRING DIAGRAM
ESQUEMA EL
л
CTRICO -
AP
APPARECCHIATURA DI CONTROLLO
COFFRET DE SECURITE
STEUEREINHEIT
CONTROL BOX
APARATO DE CONTROL
TA
PRESA TERMOSTATO AMBIENTE
PRISE THERMOSTAT D’AMBIANCE
STECKBUCHSE RAUMTHERMOSTAT
ROOM THERMOSTAT PLUG
ENCHUFE TERMOSTATO AMBIENTE
ST
SPIA TENSIONE
TEMOIN D’ALIMENTATION
NETZANZEIGE
ELECTRIC PILOT
TESTIGO TENSIяN
LI1
TERMOSTATO DI SICUREZZA
THERMOSTAT DE SURCHAUFFE
SICHERHEITSTHERMOSTAT
OVERHEAT THERMOSTAT
TERMOSTATO DE SEGURIDAD
EV1
ELETTROVALVOLA
ELECTROVANNE
MAGNETVENTIL
SOLENOID VALVE
ELECTROVÁLVULA
FO
FOTORESISTENZA
PHOTORESISTANCE
FOTOZELLE
PHOTOCELL
FOTO-RESISTENCIA
CO
CONDENSATORE
CONDENSATEUR
KONDENSATOR
CONDENSER
CONDENSADOR
MV
MOTORE VENTILATORE
MOTEUR DU VENTILATOR
VENTILATORMOTOR
FAN MOTOR
MOTOR VENTILADOR
FUA
FUSIBILE
FUSIBLE
SICHERUNG
FUSE
FUSIBLE
RV
COMMUTATORE
COMMUTATEUR
SCHALTER
SWITCH
CONMUTADOR
RF
FILTRO GASOLIO RISCALDATO
FILTRE GASOIL RECHAUFFE
HEIßFILTER
HEATED FILTER
FILTRO GASOIL CALENTADO
EC 55
–
EC 85
GE 65
–
GE 105













