Navien DELUXE ONE-24K НС-1291179 - Инструкция по эксплуатации

Navien DELUXE ONE-24K НС-1291179

Котел Navien DELUXE ONE-24K НС-1291179 - инструкция пользователя по применению, эксплуатации и установке на русском языке. Мы надеемся, она поможет вам решить возникшие у вас вопросы при эксплуатации техники.

Если остались дополнительные вопросы — свяжитесь с нами через контактную форму.

1 Страница 1
2 Страница 2
3 Страница 3
4 Страница 4
5 Страница 5
6 Страница 6
7 Страница 7
8 Страница 8
9 Страница 9
10 Страница 10
11 Страница 11
12 Страница 12
13 Страница 13
14 Страница 14
15 Страница 15
16 Страница 16
17 Страница 17
18 Страница 18
19 Страница 19
20 Страница 20
21 Страница 21
22 Страница 22
23 Страница 23
24 Страница 24
25 Страница 25
26 Страница 26
27 Страница 27
28 Страница 28
29 Страница 29
30 Страница 30
31 Страница 31
32 Страница 32
33 Страница 33
34 Страница 34
35 Страница 35
36 Страница 36
37 Страница 37
38 Страница 38
39 Страница 39
40 Страница 40
41 Страница 41
42 Страница 42
43 Страница 43
44 Страница 44
45 Страница 45
46 Страница 46
47 Страница 47
48 Страница 48
49 Страница 49
50 Страница 50
51 Страница 51
52 Страница 52
53 Страница 53
54 Страница 54
55 Страница 55
56 Страница 56
57 Страница 57
58 Страница 58
59 Страница 59
60 Страница 60
61 Страница 61
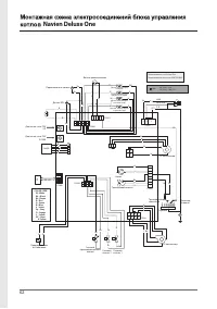
62 Страница 62
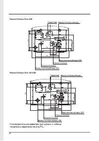
63 Страница 63
64 Страница 64
65 Страница 65
66 Страница 66
67 Страница 67
68 Страница 68
69 Страница 69
70 Страница 70
71 Страница 71
72 Страница 72
Страница: / 72
Загрузка инструкции

ЕДИНАЯ СПРАВОЧНАЯ СЛУЖБА

ТЕХНИЧЕСКОЙ ПОДДЕРЖКИ

ТЕЛ. :

8 (800) 505 10 05

(звонок по России бесплатный)

Компания "KD Navien" имеет следующие сертификаты:

Navien Deluxe One - 24/30/35K

"Загрузка инструкции" означает, что нужно подождать пока файл загрузится и можно будет его читать онлайн. Некоторые инструкции очень большие и время их появления зависит от вашей скорости интернета.

Характеристики

Другие модели - Котлы Navien

Все котлы Navien