LIFAN DG5500-4 00-00000040 - Инструкция по эксплуатации

LIFAN DG5500-4 00-00000040

Генератор LIFAN DG5500-4 00-00000040 - инструкция пользователя по применению, эксплуатации и установке на русском языке. Мы надеемся, она поможет вам решить возникшие у вас вопросы при эксплуатации техники.

Если остались дополнительные вопросы — свяжитесь с нами через контактную форму.

1 Страница 1
2 Страница 2
3 Страница 3
4 Страница 4
5 Страница 5
6 Страница 6
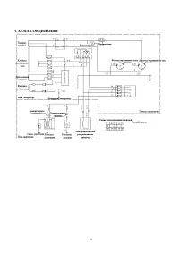
7 Страница 7
8 Страница 8
9 Страница 9
10 Страница 10
11 Страница 11
12 Страница 12
13 Страница 13
14 Страница 14
15 Страница 15
16 Страница 16
17 Страница 17
18 Страница 18
19 Страница 19
20 Страница 20
Страница: / 20
Загрузка инструкции

1


РУКОВОДСТВО ПОЛЬЗОВАТЕЛЯ

БЕНЗИНОВЫХ И ДИЗЕЛЬНЫХ ГЕНЕРАТОРОВ

CHONGQING LIFAN INDUSTRY (GROUP) IMP.&EXP.CO., LTD

Официальный представитель завода Lifan в России ООО «Лифан северо-запад»


www.lifan-moto.ru

,

т. 8 800 550-55-14

"Загрузка инструкции" означает, что нужно подождать пока файл загрузится и можно будет его читать онлайн. Некоторые инструкции очень большие и время их появления зависит от вашей скорости интернета.

Характеристики

Другие модели - Генераторы LIFAN

Все генераторы LIFAN