Котел ZOTA Smart 18 - инструкция пользователя по применению, эксплуатации и установке на русском языке. Мы надеемся, она поможет вам решить возникшие у вас вопросы при эксплуатации техники.
Если остались вопросы, задайте их в комментариях после инструкции.
"Загружаем инструкцию", означает, что нужно подождать пока файл загрузится и можно будет его читать онлайн. Некоторые инструкции очень большие и время их появления зависит от вашей скорости интернета.

23
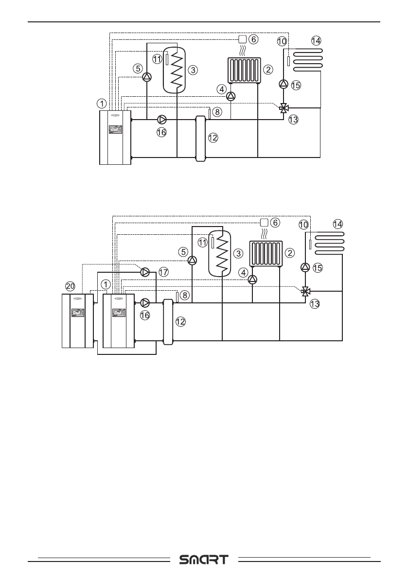
Ðèñ.8 Óïðîùåííàÿ ñõåìà ïîäêëþ÷åíèÿ êîòëà ñ ãèäðîðàçäåëèòåëåì,
êîíòóðîì ÃÂÑ è òåïëîãî ïîëà.
Ðèñ.9 Óïðîùåííàÿ ñõåìà ïîäêëþ÷åíèÿ äâóõ êîòëîâ â êàñêàäå ñ
ãèäðîðàçäåëèòåëåì, êîíòóðîì ÃÂÑ è òåïëîãî ïîëà.
1- Эëåêòроâоäонàãрåâàòåëü
2- Оòоïèòåëüнûå ïрèáорû
3- Бàê âоäонàãрåâàòåëÿ ГВС.
4- Цèрêóëÿöèоннûé нàñоñ êонòóрà
оòоïëåнèÿ (нàñоñ1)
5- Цèрêóëÿöèоннûé нàñоñ êонòóрà
ГВС (нàñоñ2)
6- Дàò÷èê òåìïåрàòóрû ïоìåùåнèÿ
(täàò÷.1)
7- Дàò÷èê òåìïåрàòóрû âоçäóõà
(täàò÷.4)
8- Дàò÷èê òåìïåрàòóрû ãèäрорàçäå-
ëèòåëÿ (täàò÷.6)
9- Дàò÷èê òåìïåрàòóрû âнåøнèé
(täàò÷.2)
10- Дàò÷èê òåìïåрàòóрû âоäû (täàò÷.3)
11- Дàò÷èê òåìïåрàòóрû ГВС (täàò÷.5)
12- Гèäрорàçäåëèòåëü
13- Трåõõоäоâоé êëàïàн ñ ïрèâоäоì
14- Конòóр òåïëоãо ïоëà
15- Нàñоñ êонòóрà êëàïàнà
16- Нàñоñ êонòóрà ãèäрорàçäåëèòåëÿ
17- Нàñоñ âåäоìоãо êоòëà (нàñоñ1)
18- Нàñоñ оñноâноãо (òâ.òоïëèâноãо)
êоòëà (нàñоñ3)
19- Нàñоñ âñïоìоãàòåëüноãо êоòëà
(нàñоñ1)
20- Эëåêòроâоäонàãрåâàòåëü âåäоìûé
â êàñêàäå
21- Тâåрäоòоïëèâнûé êоòåë
Сõåìû ïоäêëþ÷åнèÿ





