Котел ZOTA MK-S ZM 7,5 - инструкция пользователя по применению, эксплуатации и установке на русском языке. Мы надеемся, она поможет вам решить возникшие у вас вопросы при эксплуатации техники.
Если остались вопросы, задайте их в комментариях после инструкции.
"Загружаем инструкцию", означает, что нужно подождать пока файл загрузится и можно будет его читать онлайн. Некоторые инструкции очень большие и время их появления зависит от вашей скорости интернета.

стр. 32
Приложение 1
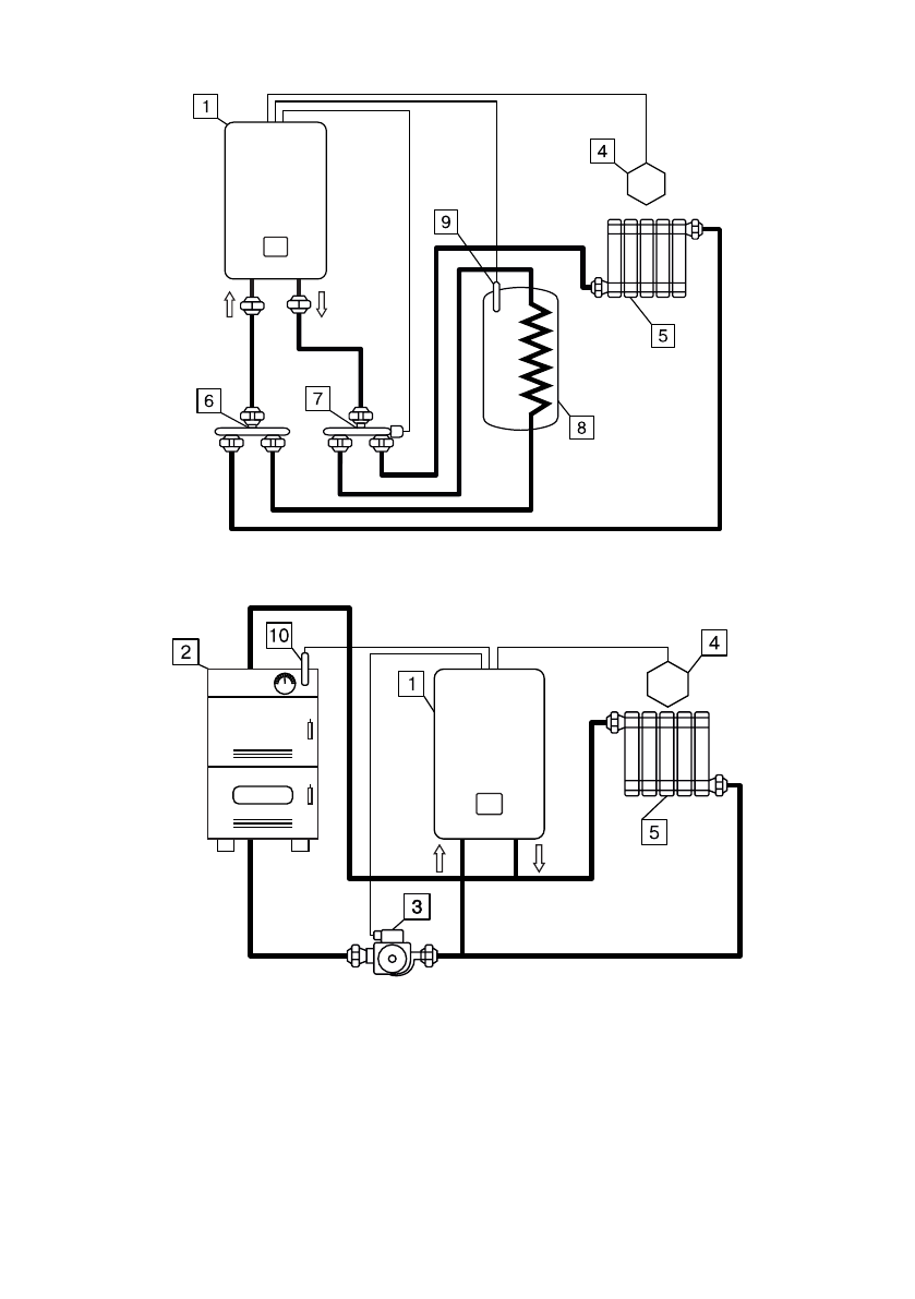
Рис.6 Упрощённая схема подключения миникотельной в режиме
«Отопление-ГВС».
Рис.7 Упрощенная схема подключения миникотельной в режиме
вспомогательной.
1-Миникотельная
2-Твердотопливный котёл
3-Насос основного твердотопливного
котла
4-датчик температуры помещения
5-Отопительные приборы
6-Распределительный элемент
возвратного трубопровода
7-Трехходовой клапан
8-Бак водонагревателя ГВС
9-Датчик температуры ГВС
10-Датчки температуры твердотопливного
котла





