Котел Kospel 21 кВт EKCO.LN2M-21 - инструкция пользователя по применению, эксплуатации и установке на русском языке. Мы надеемся, она поможет вам решить возникшие у вас вопросы при эксплуатации техники.
Если остались вопросы, задайте их в комментариях после инструкции.
"Загружаем инструкцию", означает, что нужно подождать пока файл загрузится и можно будет его читать онлайн. Некоторые инструкции очень большие и время их появления зависит от вашей скорости интернета.

6
11
Thw
Thw
Text
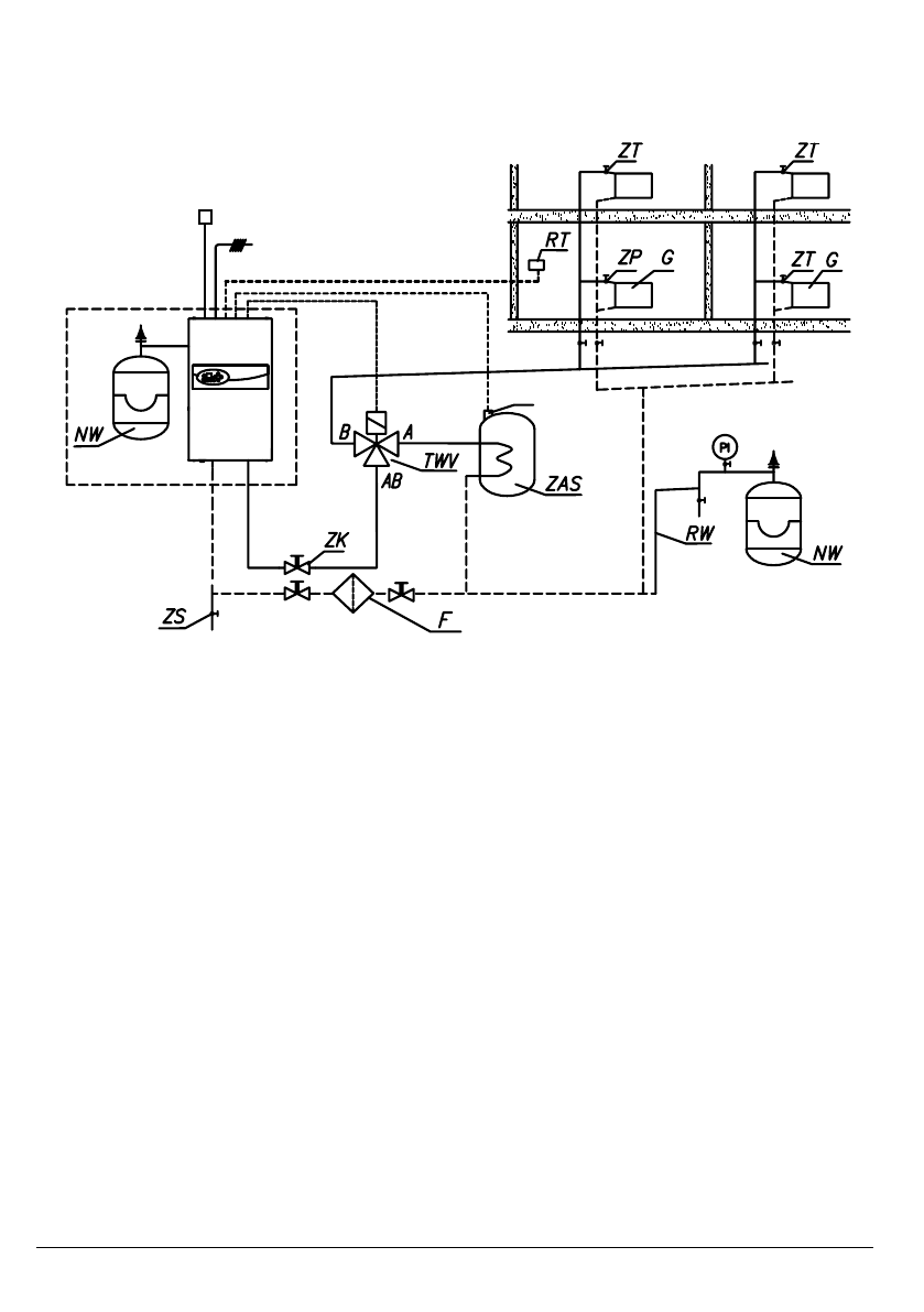
Схемы подключения котлов в отопительную систему
PI - манометр
ZK - отсечной кран
RW - расширительная труба
NW - встроенный расширительный бак
NW1 - расширительный мембранный бак
ZT - термостатический клапан
ZP - проходной кран
G - радиатор
F - фильтр с магнитным вкладышем
RT - комнатный регулятор температуры
ZS - спускной кран
TWV - трехходовой кран
ZAS - бойлер
Thw - датчик WE-019/01
Text - датчик WE-027
Содержание
- 3 Условия безопасной и бесперебойной работы
- 4 Монтаж
- 6 Text
- 7 Подключение наружных приборов; EE; TThw; FF; TText
- 9 Запуск
- 10 Расширенные настройки
- 12 Обслуживание панели управления
- 13 Режим простоя
- 14 Зимний режим (отопление + ГВС, касается зимнего режима в совместной
- 16 Сигнализация рабочих состояний котла
- 17 Неправильная работа прибора
- 18 Технические данные

