Котел Ferroli Econcept 101 - инструкция пользователя по применению, эксплуатации и установке на русском языке. Мы надеемся, она поможет вам решить возникшие у вас вопросы при эксплуатации техники.
Если остались вопросы, задайте их в комментариях после инструкции.
"Загружаем инструкцию", означает, что нужно подождать пока файл загрузится и можно будет его читать онлайн. Некоторые инструкции очень большие и время их появления зависит от вашей скорости интернета.

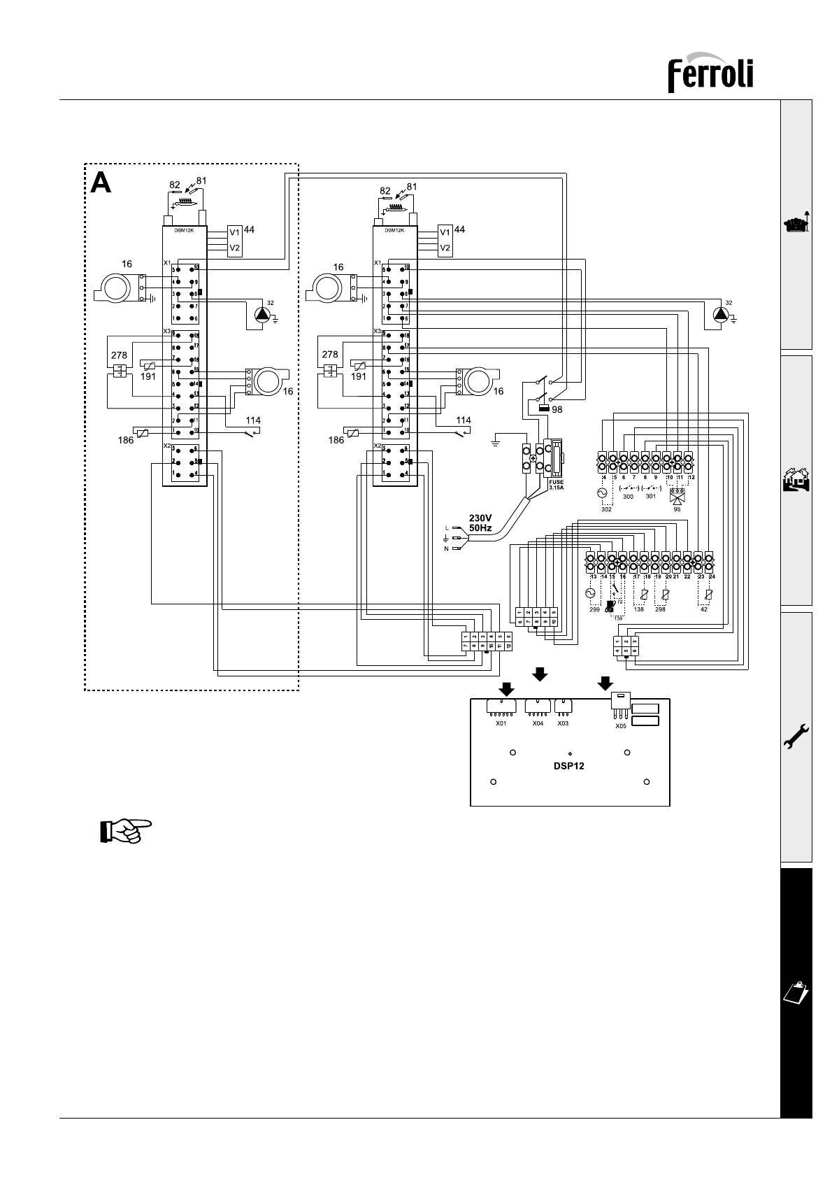
& $ 0/$&1 5 J J
}¼ÁÉǿμÈÁ·¶È̼÷
bÆÁŹÆÁ¾ oɾ¿½¾ оŠÈǽÃÄ×йËÕ ÃÇÅÆ¹ËÆÔ ˾ÉÅÇÊË¹Ë ÁÄÁ ½ÁÊ˹ÆÏÁÇÆÆÔ ÎÉÇÆÇ˾ÉÅÇ
Ê˹ËÊÆ¸ËÕȾɾÅÔÐÃÌÆ¹ÃľÅÅÆÁþ
"
rÇÄÕÃǽĸÅǽ¾ÄÁ&$0/$&15J
d¹ËÐÁÃ˾ÅȾɹËÌÉÔÆ¹ÉÌ¿ÆÇ¼Ç»ÇÀ½Ìι ½ÇÈÃÇÅÈľÃ˹ÏÁ¸
b¾ÆËÁĸËÇÉ
dÁÊ˹ÆÏÁÇÆÆÔÂÎÉÇÆÇ˾ÉÅÇÊË¹Ë ½ÇÈÃÇÅÈľÃ˹ÏÁ¸
vÁÉÃÌĸÏÁÇÆÆÔÂÆ¹ÊÇÊÊÁÊ˾ÅÔÇËÇÈľÆÁ¸
d¹ËÐÁÃ˾ÅȾɹËÌÉÔÇºÉ¹ËÆÇ¼ÇÃÇÆËÌɹ
d¹ËÐÁÃ˾ÅȾɹËÌÉÔcbq ½ÇÈÃÇÅÈľÃ˹ÏÁ¸
d¹ËÐÁÃ˾ÅȾɹËÌÉÔ½ÔÅÇ»Ôμ¹ÀÇ»
c¹ÀÇ»ÔÂÃĹȹÆ
lÆÇ¼ÇÍÌÆÃÏÁÇÆ¹ÄÕÆÔ½¹ËÐÁÃÇËÇÈľÆÁ¸ Èɾ½ÇÎɹÆÁ˾ÄÕÆ¹¸Á
ɾ¼ÌÄÁÉÇ»ÇÐÆ¹¸ÍÌÆÃÏÁÁ
jÇÅÆ¹ËÆÔÂ˾ÉÅÇÊË¹Ë ½ÇÈÃÇÅÈľÃ˹ÏÁ¸
d¹ËÐÁÃ˾ÅȾɹËÌÉÔùÊù½ÆÇÂÊÁÊ˾ÅÔ ½ÇÈÃÇÅÈľÃ˹ÏÁ¸
}ľÃËÉǽÉÇÀ¿Á¼¹
bÎǽbÈÇÊËËÇù
}ľÃËÉǽǺƹÉÌ¿¾ÆÁ¸Í¹Ã¾Ä¹
jÇÆË¹ÃËɹºÇ˹×Ҿ¼ÇɾÄÃÁ ÊÌÎÇÂÃÇÆË¹ÃË
rɾΠÎǽǻÔÂÃÄ¹È¹Æ ½ÇÈÃÇÅÈľÃ˹ÏÁ¸
jÇÆË¹Ã˹»¹ÉÁÁ ÊÌÎÇÂÃÇÆË¹ÃË
bÔÃÄ×й˾ÄÕ
bÎǽ½ÁÊ˹ÆÏÁÇÆÆÇ¼ÇȾɾÀ¹ÈÌÊù b
p¾Ä¾½¹»Ä¾ÆÁ¸»Ç½Ô
pÁÊ

