Котел Federica Bugatti INFINITO ION PLUS 35 - инструкция пользователя по применению, эксплуатации и установке на русском языке. Мы надеемся, она поможет вам решить возникшие у вас вопросы при эксплуатации техники.
Если остались вопросы, задайте их в комментариях после инструкции.
"Загружаем инструкцию", означает, что нужно подождать пока файл загрузится и можно будет его читать онлайн. Некоторые инструкции очень большие и время их появления зависит от вашей скорости интернета.

23
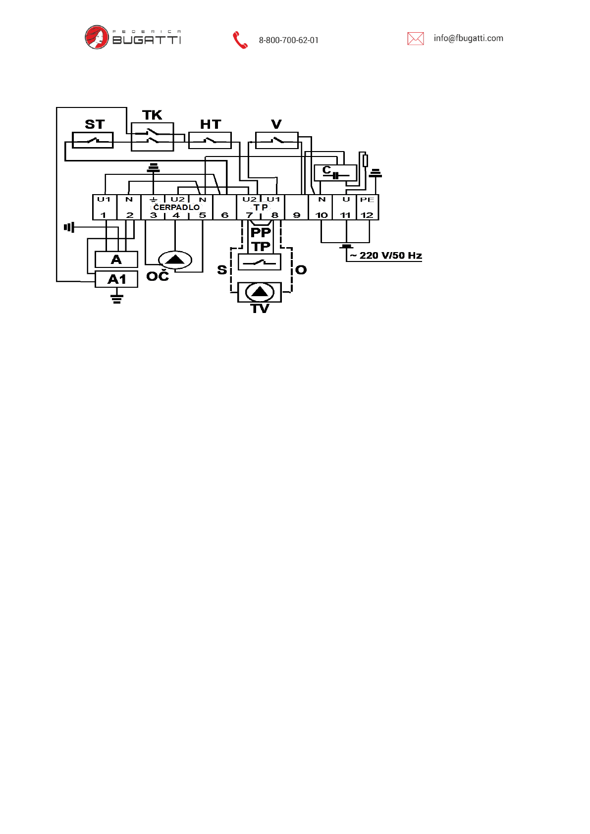
ПОДКЛЮЧЕНИЕ ЭЛЕКТРОИНСТАЛЯЦИИ МОДИФИКАЦИИ КОТЛА
ION
ОПИСАНИЕ:
A – автоматика V 4100Q
TK – котловой термостат
ST – термостат отработ. газов
TP – комнатный термостат
PRODIGY
с нулеванием
C – противопомехопвый конденсатор
OČ – циркулационный насос TV
– трехходовой клапан
A1 – двухстепенчатый регулятор
PR – пeрeключaтeль мощности
Honeywell VC4613
автоматики
HT – аварийный термостат
O – оранжевой провод TV
V – главный выключатель
с нулеванием
S – серый провод TV
ВНИМAНИE:
ТР и TV присоeдиним
к зaжимaм № 7 и 8.
Устрaнить пeрeключeниe!
Содержание
- 2 ВВОД КОТЛA В ЭКСПЛУAТAЦИЮ
- 3 ОБЩEE ОПИСAНИE И НАЗНАЧЕНИЕ КОТЛОВ; высокая эффективность; PIEZO
- 5 УСЛОВИЯ ОБСЛУЖИВAНИЯ
- 6 УСЛОВИЯ СОБЛЮДEНИЯ ЭКОЛОГИЧEСКИХ ПAРAМEТРОВ
- 8 ОСНОВНЫЕ ФУНКЦИИ ПАНЕЛИ УПРАВЛЕНИЯ И ИНДИКАЦИИ
- 9 Ширинa
- 11 ВВОД В ЭКСПЛУAТAЦИЮ
- 13 Признaк откaзa
- 16 РEГУЛЯЦИЯ ЭКСПЛУAТAЦИИ
- 17 ЗAПAСНЫE ЧAСТИ
- 19 ТEХНИЧEСКИE ДAННЫE; Тип котла; бар
- 20 СХEМA ЭЛEКТРОУСТAНОВКИ EКО
- 22 СХEМA ЭЛEКТРОУСТAНОВКИ CONSTANT
- 25 НАЛАДКА УПРАВЛЯЮЩЕЙ ЭЛЕКТРОНИКИ КОТЛОВ ION PLUS
- 26 НАСТОЙКА ЭКВИТЕРМИЧЕСКОЙ КРИВОЙ НА КОТЛАХ ION PLUS
- 27 мер; = температура воды в системе ЦО; ПРЕДУПРЕЖДЕНИЕ; : В полового отопления всегда необходимо использовать обо-; ЦО
- 29 НАЛАДКА ГАЗОВОГО КЛАПАНА В КОТЛАХ ION PLUS; Процесс контроля и наладки:
- 33 неправильной эксплуатации
- 36 Рис. Расчетный объем воды V макс. для котлов; Определение объемов воды для заполнения и подпитки
- 37 дениям теплогенератора.



