Котел BAXI WSB43162347 - инструкция пользователя по применению, эксплуатации и установке на русском языке. Мы надеемся, она поможет вам решить возникшие у вас вопросы при эксплуатации техники.
Если остались вопросы, задайте их в комментариях после инструкции.
"Загружаем инструкцию", означает, что нужно подождать пока файл загрузится и можно будет его читать онлайн. Некоторые инструкции очень большие и время их появления зависит от вашей скорости интернета.

SLIM i – iN
руководство
для
технического
персонала
15
газовые
напольные
котлы
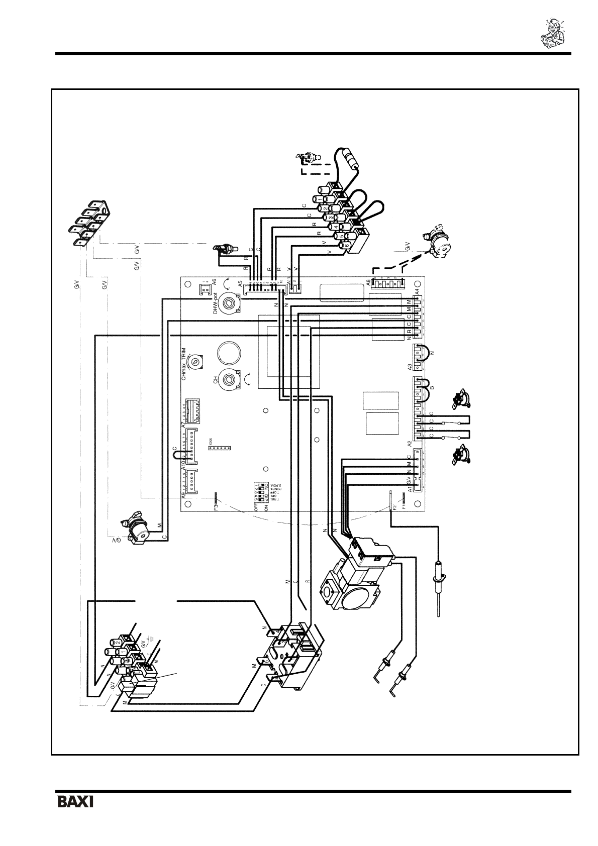
6.
Электрическая
схема
Цвет
п
ров
од
ов
:
С
=
гол
уб
о
й
М
=
корич
н
евый
N =
чер
н
ый
R =
красный
G/V
=
жел
то
-
зеле
н
ы
й
B =
белый
ПОЯСНЕНИЯ
:
T. RISC. =
из
ме
нение
мак
си
м
а
л
ьной
тем
п
ер
ат
ур
ы
по
дач
и
во
д
ы
в
сис
тему
ото
п
л
ения
GP
L =
перекл
ючатель
дл
я
пер
евод
а
ко
тла
на
др
уго
й
ти
п
газ
а
A3/A11 =
перек
л
ючатель
при
испол
ь
зов
ани
и
п
р
ог
ра
мм
ат
ор
а
RISC. =
поте
нциометр
кон
тура
ото
п
л
ения
SAN. =
по
те
н
ц
ио
м
етр
кон
тура
ГВС
PO
MPA =
ре
гу
л
я
тор
в
р
ем
ен
и
постци
ркуляции
MAX.R=
ре
гул
и
ровани
е
макс
имальной
тепл
овой
мо
щн
ости
в
ко
н
тур
е
ото
п
ле
н
и
я
Т
-O
ff =
мини
ма
л
ь
ное
вре
м
я
меж
д
у
включениями
систе
м
ы
ото
п
л
ения
НАСОС
КОНТУРА
ГВ
С
КЛЕ
ММНАЯ
КОЛОДКА
М
3
РА
ЗЪЕМ
ДЛЯ
ПОДКЛЮЧЕНИЯ
ПРОГРА
М
М
А
ТОРА
ГВС
ДАТЧИК
ТЕМ
П
ЕРА
ТУ
РЫ
NTC
КОНТУРА
ГВ
С
ДАТЧИК
ТЕМ
ПЕРА
ТУ
РЫ
NTC
КОНТУРА
ОТОПЛЕНИЯ
НАСОС
КОНТУРА
ОТОПЛЕНИЯ
РА
ЗЪЕМ
ДЛЯ
ПОДК
ЛЮЧЕНИЯ
ПРОГРА
М
М
А
ТОРА
ОТОПЛЕНИЯ
ТЕРМ
ОС
ТА
Т
-
ДАТЧ
ИК
ТЯГИ
ТЕРМ
ОС
ТА
Т
ПЕРЕГ
РЕВ
А
Д
АТЧИК
ПЛАМЕНИ
ЭЛЕКТРОДЫ
РОЗЖ
ИГА
ГА
ЗОВ
Ы
Й
КЛАПАН
ПЕРЕКЛЮЧ
А
ТЕЛЬ
РЕ
ЖИ
МО
В
ЛЕТО
/
ЗИМ
А
-
СБР
О
С
ПЛАВКИЙ
ПРЕД
ОХРА
Н
ИТЕЛЬ
ЭЛЕ
КТР
ОПИТАНИЕ
КОНТАКТЫ
КОМНАТНОГ
О
ТЕРМОСТАТА
230
В
РА
ЗЪЕМ
ДЛЯ
ПО
Д
К
Л
Ю
Ч
Е
Н
И
Я
РЕЛЕ
МИНИМАЛЬНО
Г
О
ДАВЛЕ
Н
ИЯ
ГА
ЗА
Содержание
Характеристики
Остались вопросы?Не нашли свой ответ в руководстве или возникли другие проблемы? Задайте свой вопрос в форме ниже с подробным описанием вашей ситуации, чтобы другие люди и специалисты смогли дать на него ответ. Если вы знаете как решить проблему другого человека, пожалуйста, подскажите ему :)