Baxi Slim 1.490 iN - Инструкция по эксплуатации - Страница 16

Котел Baxi Slim 1.490 iN - инструкция пользователя по применению, эксплуатации и установке на русском языке. Мы надеемся, она поможет вам решить возникшие у вас вопросы при эксплуатации техники.

Если остались вопросы, задайте их в комментариях после инструкции.

"Загружаем инструкцию", означает, что нужно подождать пока файл загрузится и можно будет его читать онлайн. Некоторые инструкции очень большие и время их появления зависит от вашей скорости интернета.
Страница:
/ 39
Загружаем инструкцию
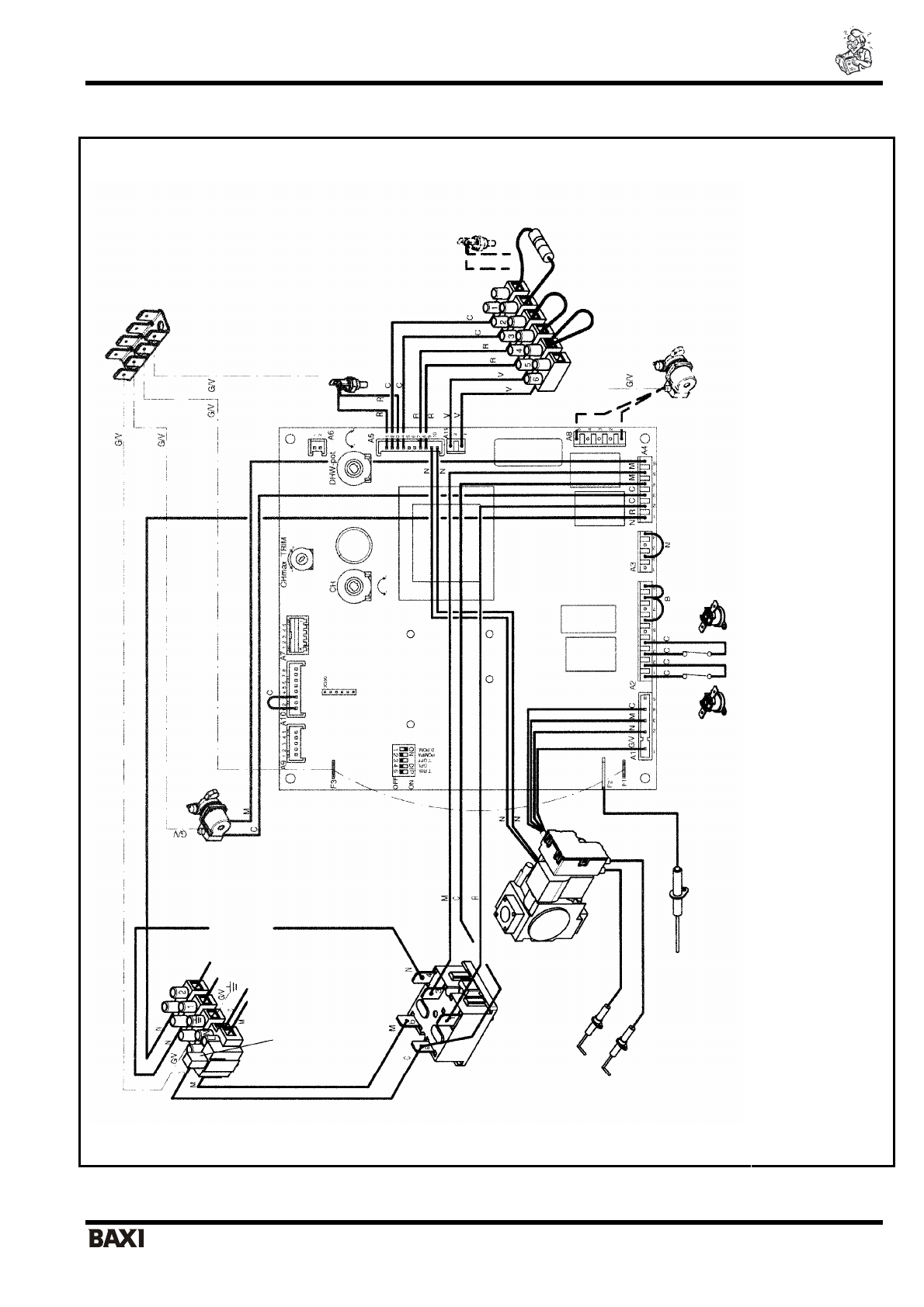
background image

SLIM i – iN                                                                                           

 

 

 

   

 

 

                                                                                - 15 -                              

 

 

 

 

 

 

6. 

 

 

 

 

 = 

 

 = 

 

N = 

 

R = 

 

G/V

 =

 

-

 

B = 

 

 

 
 
 

 

 
 
 

 T. RISC. = 

 

 

 

 

 

 

 

 

 GP

L =

 

 

 

 

 

 

 

 

 

 A3/A11 = 

 

 

 

 

 RISC. = 

 

 

     

                           

                

 SAN. = 

 

 

 

 PO

MPA = 

 

 

                       

           

 MAX.R= 

 

 

 

 

 

 

 

 

-O

ff = 

 

 

 

 

 

 

 

 

 

 

 

 

 

 

 

 

 

 

 

 

 

 NTC 

 

 

 

 

 NTC 

 

 

 

  

 

 

 

 

 

 

 

 

 - 

 

 

 

 

 

 

 

 

 

 

 

 

 

 

 

/

 -  

 

 

 

 

    

 

  

 

 

 2

30

 

   

 

 

 

  

 

 

  

 

 

Полезные видео

Характеристики

Оцените статью
tehnopanorama.ru
Остались вопросы?

Не нашли свой ответ в руководстве или возникли другие проблемы? Задайте свой вопрос в форме ниже с подробным описанием вашей ситуации, чтобы другие люди и специалисты смогли дать на него ответ. Если вы знаете как решить проблему другого человека, пожалуйста, подскажите ему :)

Задать вопрос

Часто задаваемые вопросы
Как посмотреть инструкцию к Baxi Slim 1.490 iN?
Необходимо подождать полной загрузки инструкции в сером окне на данной странице
Руководство на русском языке?
Все наши руководства представлены на русском языке или схематично, поэтому вы без труда сможете разобраться с вашей моделью
Как скопировать текст из PDF?
Чтобы скопировать текст со страницы инструкции воспользуйтесь вкладкой "HTML"