Baxi Slim 1.300 Fi - Инструкция по эксплуатации - Страница 23

Котел Baxi Slim 1.300 Fi - инструкция пользователя по применению, эксплуатации и установке на русском языке. Мы надеемся, она поможет вам решить возникшие у вас вопросы при эксплуатации техники.

Если остались вопросы, задайте их в комментариях после инструкции.

"Загружаем инструкцию", означает, что нужно подождать пока файл загрузится и можно будет его читать онлайн. Некоторые инструкции очень большие и время их появления зависит от вашей скорости интернета.
Страница:
/ 41
Загружаем инструкцию
background image

SLIM  Fi – FiN                                                                                        

 

 

 

  

 

 

                                                                                - 22 -                              

 

 

 

 

9. 

 

 

 

 

 

 

 

 

 

 

 

 

 

 

 

 

 

 

 

 

 

 

 

 

 

BAXI

   

 

 

 

 

 

 

 

 

 

 

 

 

 

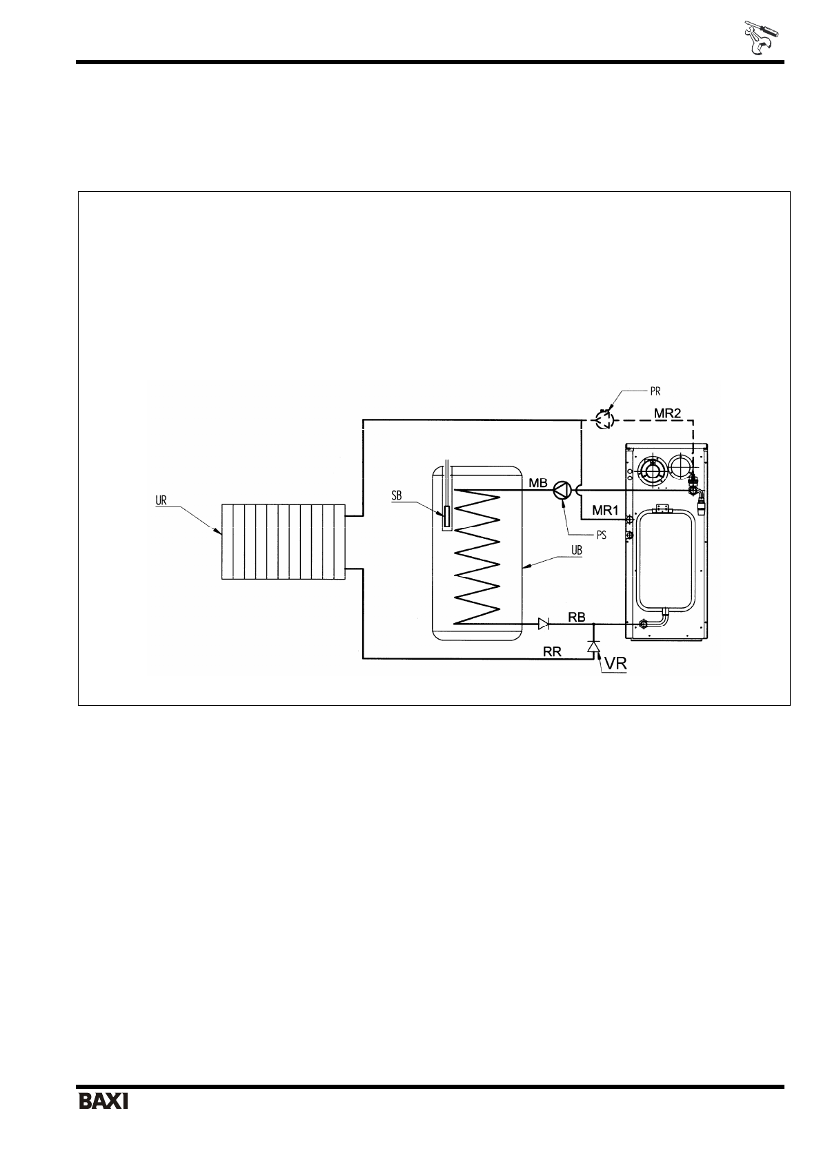
. 21. 

 

 

 

UB = 

 

 

UR = 

 

 

PS = 

 

 

PR = 

 

 

SB = 

 

 

MR1 = 

 

 

 (

   

 

 – SLIM … Fi) 

MR2 = 

 

 

 (

 

 

 

 – SLIM … FiN) 

RR = 

 

 

 

MB = 

 

 

RB = 

 

 

 

 

. 21: 

 

 

 

 

 

 

 

 

 

 

 

   

 

 

 

 

 § 5.1 «

   

 

 

». 

 

 

 

 «D.POMPA»   

 «ON», 

 

 

 

 

 

 

 

 

 

 

 

 § 13. «

 

 

 

». 

 

 

 

 

 

 

 

 

 

 

Полезные видео

Характеристики

Оцените статью
tehnopanorama.ru
Остались вопросы?

Не нашли свой ответ в руководстве или возникли другие проблемы? Задайте свой вопрос в форме ниже с подробным описанием вашей ситуации, чтобы другие люди и специалисты смогли дать на него ответ. Если вы знаете как решить проблему другого человека, пожалуйста, подскажите ему :)

Задать вопрос

Часто задаваемые вопросы
Как посмотреть инструкцию к Baxi Slim 1.300 Fi?
Необходимо подождать полной загрузки инструкции в сером окне на данной странице
Руководство на русском языке?
Все наши руководства представлены на русском языке или схематично, поэтому вы без труда сможете разобраться с вашей моделью
Как скопировать текст из PDF?
Чтобы скопировать текст со страницы инструкции воспользуйтесь вкладкой "HTML"