Котел Baxi MAIN DIGIT 24 Fi (i) - инструкция пользователя по применению, эксплуатации и установке на русском языке. Мы надеемся, она поможет вам решить возникшие у вас вопросы при эксплуатации техники.
Если остались вопросы, задайте их в комментариях после инструкции.
"Загружаем инструкцию", означает, что нужно подождать пока файл загрузится и можно будет его читать онлайн. Некоторые инструкции очень большие и время их появления зависит от вашей скорости интернета.

MAIN Digit…
руководство
для
технического
персонала
29
газовые
настенные
котлы
28.2 – 240 i
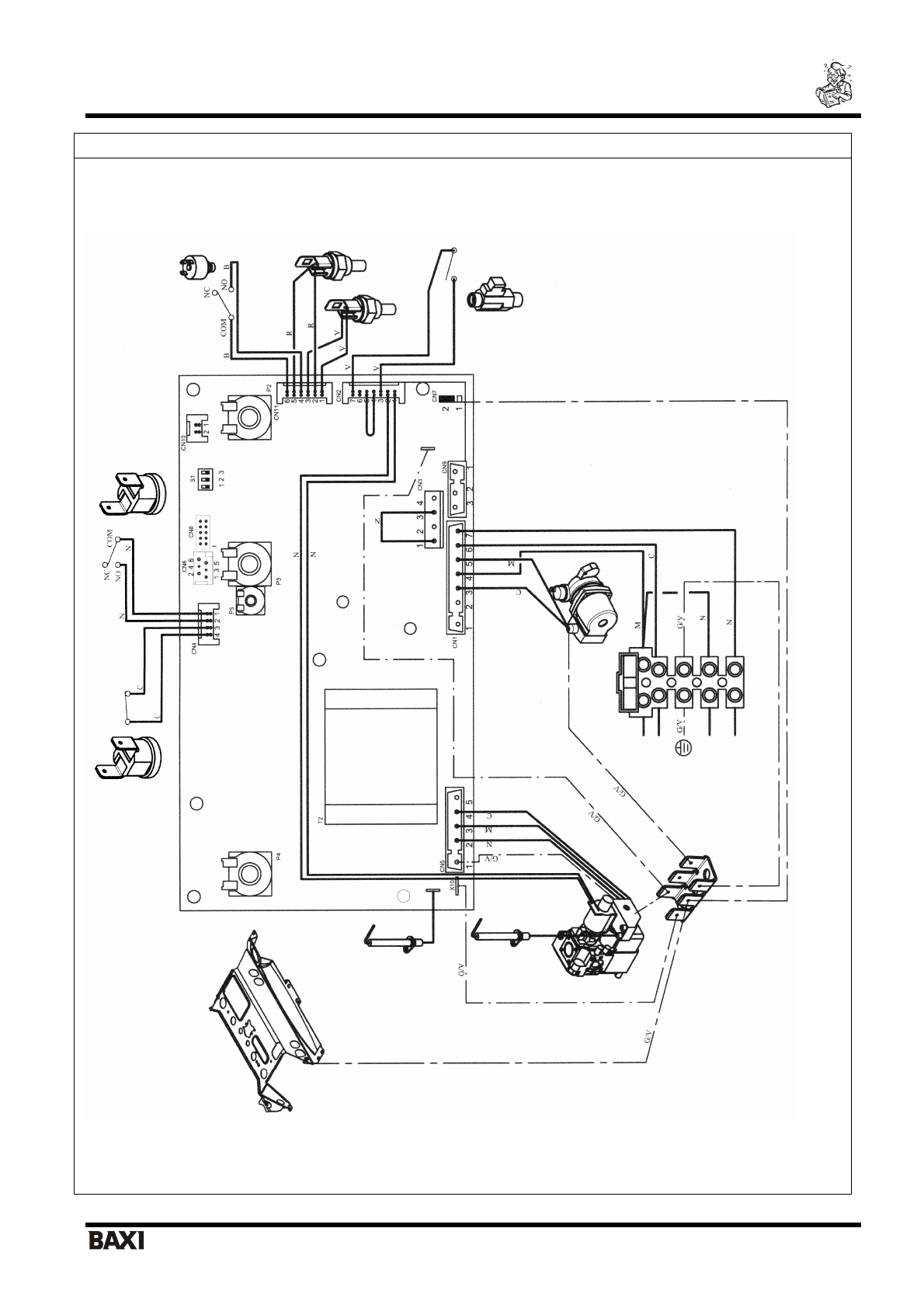
Термостат
–
д
атчик
тя
ги
Электрод
контроля
пламе
ни
Цве
т
провод
ов
:
С
=
голубой
М
=
коричневый
N
=
черный
R
=
красный
G/V
=
жел
тый
/
зеленый
B
=
белый
V
=
зеленый
Обо
зна
че
ния
:
Р
2
=
потенциометр
системы
ГВС
Р
3
=
перек
л
ю
чател
ь
режим
ов
Лето
/
Зима
/
Выключено
Р
4
=
Потенци
ометр
систем
ы
отопл
ения
Р
5
=
Триммер
регул
ирования
мощности
системы
отопл
ения
Дат
чик
температуры
(NTC)
си
ст
ем
ы
отопления
Дат
чик
темпера
туры
(NTC)
ГВ
С
Датчи
к
приор
итета
си
стем
ы
ГВС
нас
ос
Электрод
заж
ига
ни
я
Клеммная
колодка
Термоста
т
Кабель
пит
ан
ия
Плавкие
предохра
нители
Гидравлический
прессостат
Термостат
пере
грева