Baxi LUNA 3 COMFORT HT 280 / 330 - Инструкция по эксплуатации - Страница 28

Котел Baxi LUNA 3 COMFORT HT 280 / 330 - инструкция пользователя по применению, эксплуатации и установке на русском языке. Мы надеемся, она поможет вам решить возникшие у вас вопросы при эксплуатации техники.

Если остались вопросы, задайте их в комментариях после инструкции.

"Загружаем инструкцию", означает, что нужно подождать пока файл загрузится и можно будет его читать онлайн. Некоторые инструкции очень большие и время их появления зависит от вашей скорости интернета.
Страница:
/ 46
Загружаем инструкцию
background image

Luna 3 Comfort HT                                                                        

 

 

 

   

 

 

                                                                                28                              

 

 

 

 

19. 

 

 

 

(

 

 HT 1.120 - 

 1.240 - 

 1.280) 

 

 

 

 HT 1.120 - 

 1.240 - 

 1.280

 

 

 

 

 

 

 

 

 

 

 

 

 

 

 

 

 

 

 

 

.13. 

 

 NTC 

 

  (

 

 

 5-6 

 

 

2, 

 

 

 

 (

.13). 

Ч

 

 

 NTC 

 

 

 

 

 

 

 

 

 

 

 

   

 

 

   

 

 

+/- 

 (

.1). 

 

. 13

 

 

 

  «

» 

  (

 

 

 – «ON»(

), 

 

 21 

 555.1) 

 

 

 

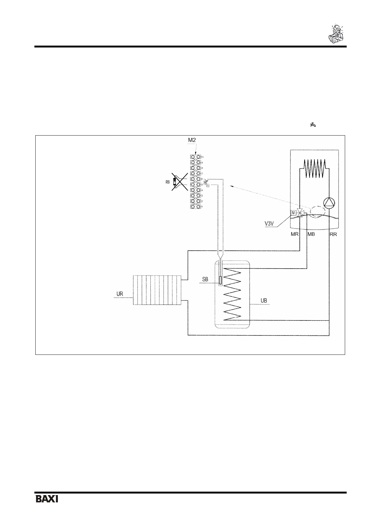
UB

  – 

 

UR

  – 

 

 

 

V3V

 –

 

 

(

 

)

 

M2 

 – 

 

 

 

SB

  – 

 

 

 

 

 

MR 

 – 

   

 

 

MB 

 – 

   

 

 

RR

  – 

 

 

 

 / 

 

RB

  – 

 

 

Полезные видео

Характеристики

Оцените статью
tehnopanorama.ru
Остались вопросы?

Не нашли свой ответ в руководстве или возникли другие проблемы? Задайте свой вопрос в форме ниже с подробным описанием вашей ситуации, чтобы другие люди и специалисты смогли дать на него ответ. Если вы знаете как решить проблему другого человека, пожалуйста, подскажите ему :)

Задать вопрос

Часто задаваемые вопросы
Как посмотреть инструкцию к Baxi LUNA 3 COMFORT HT 280 / 330?
Необходимо подождать полной загрузки инструкции в сером окне на данной странице
Руководство на русском языке?
Все наши руководства представлены на русском языке или схематично, поэтому вы без труда сможете разобраться с вашей моделью
Как скопировать текст из PDF?
Чтобы скопировать текст со страницы инструкции воспользуйтесь вкладкой "HTML"