Baxi ECO 3 Compact 240 Fi (i) - Инструкция по эксплуатации - Страница 34

Котел Baxi ECO 3 Compact 240 Fi (i) - инструкция пользователя по применению, эксплуатации и установке на русском языке. Мы надеемся, она поможет вам решить возникшие у вас вопросы при эксплуатации техники.

Если остались вопросы, задайте их в комментариях после инструкции.

"Загружаем инструкцию", означает, что нужно подождать пока файл загрузится и можно будет его читать онлайн. Некоторые инструкции очень большие и время их появления зависит от вашей скорости интернета.
Страница:
/ 37
Загружаем инструкцию
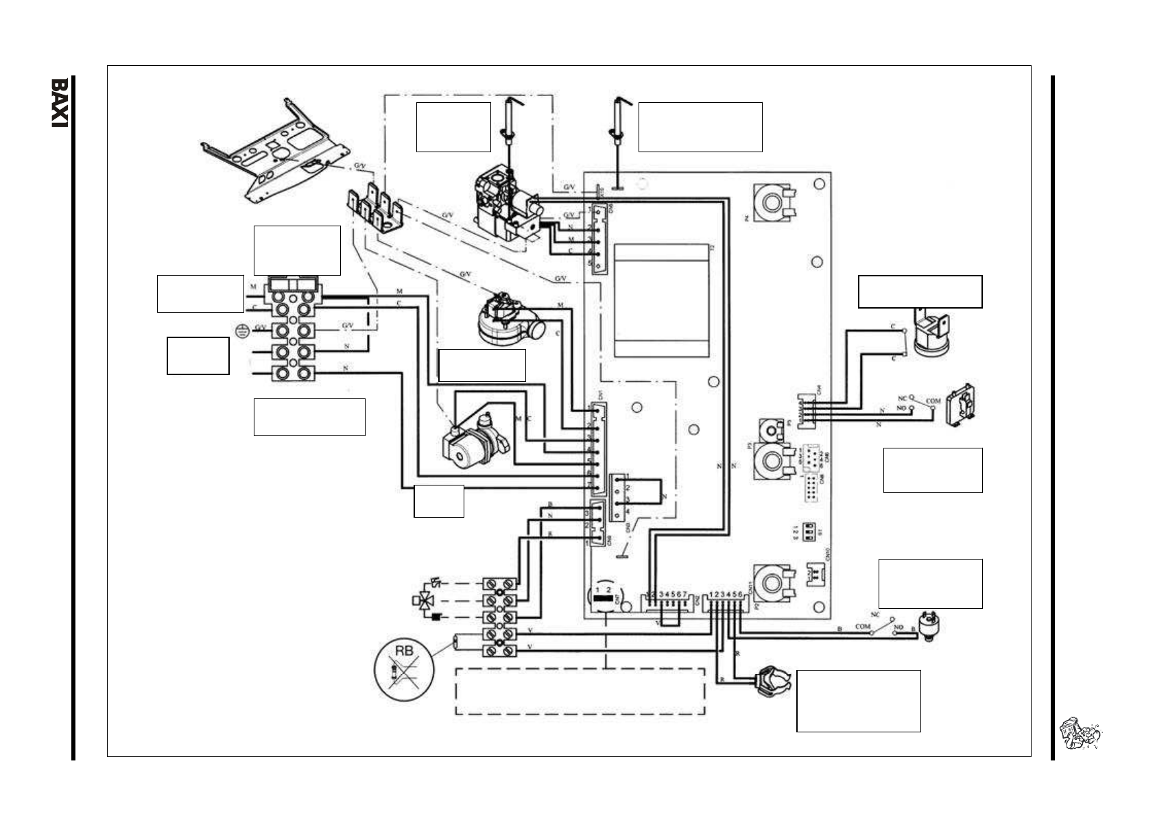
background image

E

C

O

  3

 C

o

m

p

ac

t  

    

    

    

    

    

    

    

    

    

    

    

    

    

    

    

    

    

    

 

 

 

   

 

 

   

   

   

   

   

   

   

   

   

   

   

   

   

   

   

   

   

   

   

   

   

   

   

   

   

   

  3

4

   

   

   

   

   

   

   

   

   

   

 

 

 

 

3

0

.4

 –

 1

.2

4

0

 i 

 1

.1

4

0

 i 

 

 

 = 

 

 = 

 

N

 = 

 

R

 = 

 

G/V

 = 

/

 

B

 = 

 

V

 = 

 

2

 = 

 

 

 

3

 = 

 

 

/

/

 

4

 = 

 

 

 

5

 = 

 

 

 

 

 

RB

 = 

 

  

         

 

 

 

  

         

 

 

 

 

 

 – 

 

 

 

 

(NTC) 

 

 

 CN7 

 

 

 

 

 

 

 

 

 

 

 

  

 

 

 

 

 

Полезные видео

Характеристики

Оцените статью
tehnopanorama.ru
Остались вопросы?

Не нашли свой ответ в руководстве или возникли другие проблемы? Задайте свой вопрос в форме ниже с подробным описанием вашей ситуации, чтобы другие люди и специалисты смогли дать на него ответ. Если вы знаете как решить проблему другого человека, пожалуйста, подскажите ему :)

Задать вопрос

Часто задаваемые вопросы
Как посмотреть инструкцию к Baxi ECO 3 Compact 240 Fi (i)?
Необходимо подождать полной загрузки инструкции в сером окне на данной странице
Руководство на русском языке?
Все наши руководства представлены на русском языке или схематично, поэтому вы без труда сможете разобраться с вашей моделью
Как скопировать текст из PDF?
Чтобы скопировать текст со страницы инструкции воспользуйтесь вкладкой "HTML"