Кондиционеры TOSOT T36H-SNa/I / T36H-SNa/O - инструкция пользователя по применению, эксплуатации и установке на русском языке. Мы надеемся, она поможет вам решить возникшие у вас вопросы при эксплуатации техники.
Если остались вопросы, задайте их в комментариях после инструкции.
"Загружаем инструкцию", означает, что нужно подождать пока файл загрузится и можно будет его читать онлайн. Некоторые инструкции очень большие и время их появления зависит от вашей скорости интернета.

— 28 —
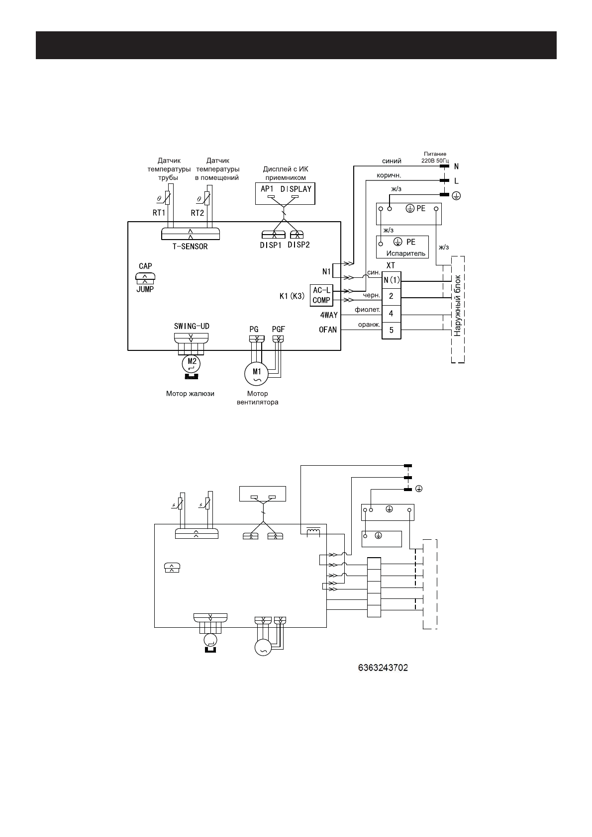
Электрические
схемы
Внутренние
блоки
T07H-SNa/I, T09H-SNa/I
T24H-SNa/I
Ⱦɚɬɱɢɤ
ɬɟɦɩɟɪɚɬɭɪɵ
ɜɩɨɦɟɳɟɧɢɢ
Ⱦɚɬɱɢɤ
ɬɟɦɩɟɪɚɬɭɪɵ
ɬɪɭɛɵ
Ɇɨɬɨɪɠɚɥɸɡɢ
Ɇɨɬɨɪ
ɜɟɧɬɢɥɹɬɨɪɚ
ȾɢɫɩɥɟɣɫɂɄ
ɩɪɢɟɦɧɢɤɨɦ
ɂɫɩɚɪɢɬɟɥɶ
ɠɡ
ɉɢɬɚɧɢɟȼ
ɫɢɧɢɣ
ɤɨɪɢɱɧɟɜɵɣ
ɠɡ
ɫɢɧɢɣ
ɱɟɪɧɵɣ
ɮɢɨɥɟɬ
ɨɪɚɧɠɟɜɵɣ
ɇɚɪ
ɭɠɧɵɣɛ
ɥ
ɨ
ɤ
ɠɡ
ɤɨɪɢɱ
57
57
76(1625
$3
&$3
-803
97
&203
2*
%1
%.
%8
3(
3(
2)$1
/
1
1
/
32:(5
/$&/
',63
$3
',63
',63/$<
6:,1*
6:,1*8'
0
3*)
3*
0
1
;7
:$<