Кондиционеры Green GRI/GRO-07 HH2 93123 - инструкция пользователя по применению, эксплуатации и установке на русском языке. Мы надеемся, она поможет вам решить возникшие у вас вопросы при эксплуатации техники.
Если остались вопросы, задайте их в комментариях после инструкции.
"Загружаем инструкцию", означает, что нужно подождать пока файл загрузится и можно будет его читать онлайн. Некоторые инструкции очень большие и время их появления зависит от вашей скорости интернета.

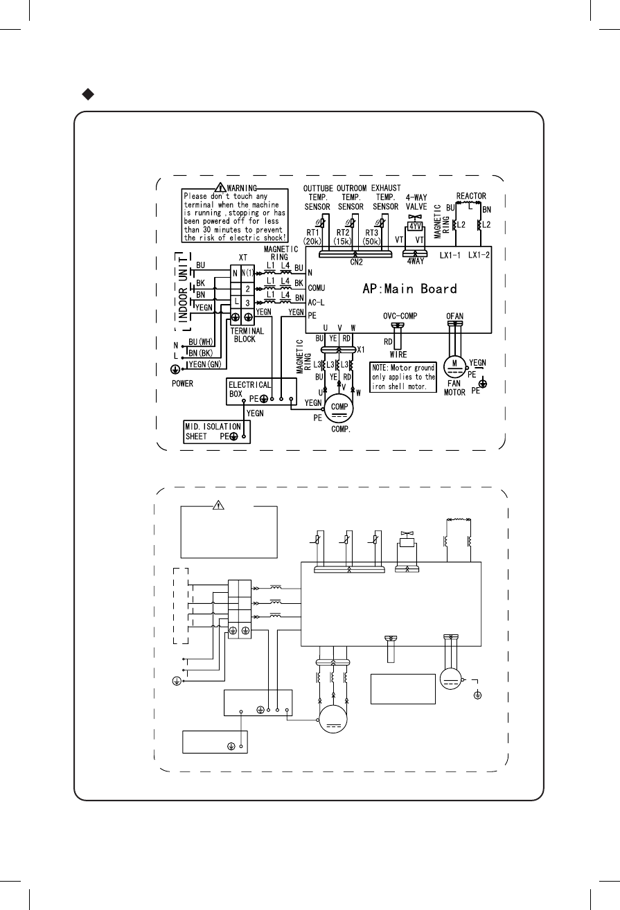
Электрическая схема подключения
30
●
BN
BK
BU
L4
L1
L4
L3
L3
RING
MAGNETIC
PE
L3
BU
V
RD
YE
LX1-1 LX1-2
TERMINAL
N
L
N(1)
2
3
L
N
CN2
OFAN
W
V
U
AP:Main Board
N
AC-L
COMU
PE
L2
L2
REACTOR
L
BU
BN
TEMP.
SENSOR
TEMP.
SENSOR
TEMP.
RT3
RT2
RT1
SENSOR
4YV
4-WAY
4WAY
MAGNETIC
RING
(20k)
(15k) (50k)
MAGNETIC
RING
X1
MID.ISOLATION
SHEET
YEGN
PE
PE
YEGN
YEGN
YEGN
YEGN(GN)
VALVE
OUTTUBE OUTROOM EXHAUST
BLOCK
BU
BK
BN
BU(WH)
BN(BK)
VT VT
the risk of electric shock!
Please don't touch any
terminal when the machine
is running ,stopping or has
been powered off for less
than 30 minutes to prevent
WARNING
BU YE RD
YEGN
RD
W
U
COMP.
COMP
WIRE
XT
POWER
FAN
M
PE
PE
OVC-COMP
NOTE:
Motor
only applies to the
iron shell motor.
ground
ELECTRICAL
BOX
YEGN
MOTOR
INDOOR UNIT
GRI-12IG2/GRO-12IG2
Наружный блок
GRI-07IG2/GRO-07IG2
GRI-09IG2/GRO-09IG2
Содержание
- 2 Эксплуатация и обслуживания – правила эксплуатации
- 3 Правила эксплуатации
- 4 компрессора и защитит прибор.; Принцип работы и специальные функции при нагреве; другими отопительными приборами.
- 5 После окончания автоматического размораживания.; Мягкий и слабый воздушный поток; а жалюзи - поворачиваться в определенное положение:; для модели IG; Рабочий диапазон температур; для модели
- 6 Названия и функции каждой детали; дистанционного; Внутренний блок; Наружный блок; Пульт; Вход воздуха
- 7 Названия и функции на пульте дистанционного управления; MODE Кнопка выбора режима; Работа пульта дистанционного управления; LIGHT
- 9 SWING
- 10 Управление на близком расстоянии
- 11 О функции AUTO RUN (Автоматическая работа)
- 12 есть подсветка индикатора.; Работа в чрезвычайных ситуациях; Открыв панель, ручной выключатель можно найти на коробке дисплея.; выключатель
- 13 Чистка и уход за прибором; Снимите воздушный фильтр
- 14 Проверьте надежность соединения провода заземления.; Обслуживание после окончания работы; Очистите наружный блок от пыли и мусора.
- 15 Технические
- 16 HH
- 17 DB - по сухому термометру
- 18 Устранение неисправностей; Проблема; Внимание
- 20 ˇ ˆ
- 23 Схема установки с размерами; Схема установке с размерами; Расстояние до стены
- 24 Внутренняя; Скрученный
- 29 Установка снегозащитного ограждения; Правильно; установки наружных блоков.
- 30 Электрическая схема подключения; ● Наружный блок; 8K с тепловым насосом:
- 33 СПИСОК СЕРВИСНЫХ ЦЕНТРОВ
- 35 не должны выбрасываться вместе с обычными бытовыми отходами.; Для промышленных потребителей в Европейском Союзе; или к дилеру и узнайте правильный метод утилизации.; Примечание относительно символа батарейки (два нижних; Срок службы (эксплуатация в течении нескольких лет)
- 38 Импортер: ООО «ВИЗОР»; Сертификат соответствия:













