Компрессоры ABAC MICRON.E 310-270 - инструкция пользователя по применению, эксплуатации и установке на русском языке. Мы надеемся, она поможет вам решить возникшие у вас вопросы при эксплуатации техники.
Если остались вопросы, задайте их в комментариях после инструкции.
"Загружаем инструкцию", означает, что нужно подождать пока файл загрузится и можно будет его читать онлайн. Некоторые инструкции очень большие и время их появления зависит от вашей скорости интернета.

.
Код
. 2200780040 00 -
Издание
08/2011 - 33
26.0
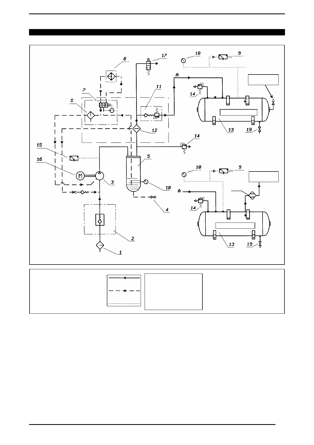
СХЕМА
ПОТОКОВ
МАСЛА
И
ВОЗДУХА
(
Л
.
С
.
3-4-5,5-7,5 /
кВт
2,2-3-4-5,5)
1
ВСАСЫВАЮЩИЙ
ВОЗДУШНЫЙ
ФИЛЬТР
11
КЛАПАН
МИНИМАЛЬНОГО
ДАВЛЕНИЯ
2
РЕГУЛЯТОР
ВСАСЫВАНИЯ
12
ВОЗДУШНО
-
МАСЛЯНЫЙ
СЕПАРАТОР
3
ВИНТОВОЙ
КОМПРЕССОР
13
ВОЗДУШНЫЙ
РЕСИВЕР
4
КЛАПАН
ВЫПУСКА
МАСЛА
14
ПРЕДОХРАНИТЕЛЬНЫЙ
КЛАПАН
5
МАСЛЯНЫЙ
КОЛЛЕКТОР
15
БЕЗОПАСНАЯ
ТЕМПЕРАТУРА
МАСЛА
6
МАСЛЯНЫЙ
ФИЛЬТР
16
ЭЛЕКТРОДВИГАТЕЛЬ
7
ТЕРМОСТАТИЧЕСКИЙ
КЛАПАН
17
ЭЛЕКТРОМАГНИТНЫЙ
КЛАПАН
8
ВОЗДУШНО
-
МАСЛЯНЫЙ
ОХЛАДИТЕЛЬ
18
УРОВЕНЬ
МАСЛА
9
РЕЛЕ
ДАВЛЕНИЯ
ВОЗДУХА
19
КЛАПАН
СБРОСА
КОНДЕНСАТА
10
ВОЗДУШНЫЙ
МАНОМЕТР
20
ОСУШИТЕЛЕМ
ВОЗДУШНЫЙ
КОНТУР
МАСЛЯНЫЙ
КОНТУР
КОНТУР
УПРАВЛЕНИЯ
БЕЗ
ОСУШИТЕЛЯ
С
ОСУШИТЕЛЕМ
СТАНДАРТНАЯ
ПРОИЗВОДИТ
СТАНДАРТНАЯ
ПРОИЗВОДИТЕ
19