Измерительные приборы Cem DT-5302 - инструкция пользователя по применению, эксплуатации и установке на русском языке. Мы надеемся, она поможет вам решить возникшие у вас вопросы при эксплуатации техники.
Если остались вопросы, задайте их в комментариях после инструкции.
"Загружаем инструкцию", означает, что нужно подождать пока файл загрузится и можно будет его читать онлайн. Некоторые инструкции очень большие и время их появления зависит от вашей скорости интернета.

2
Low Resistance Tester
E
P
E
P
1
2
2
1
V
400m
4
40
V
A
A
A A
+
+
A A
+
A A
A A
+
+
A A
+
A A
4
( 2 )
1
( 3 )
( 1 ) ( 2 )
( 1 ) ( 1 )
( 2 )
1
2
3
5
7
4
8
12
6
9
10
11
Low Resistance Tester
E
P
E
P
1
2
2
1
V
400m
4
40
V
A
A
A A
+
+
A A
+
A A
A A
+
+
A A
+
A A
4
( 2 )
1
( 3 )
( 1 ) ( 2 )
( 1 ) ( 1 )
( 2 )
1
2
3
5
7
4
8
12
6
9
10
11
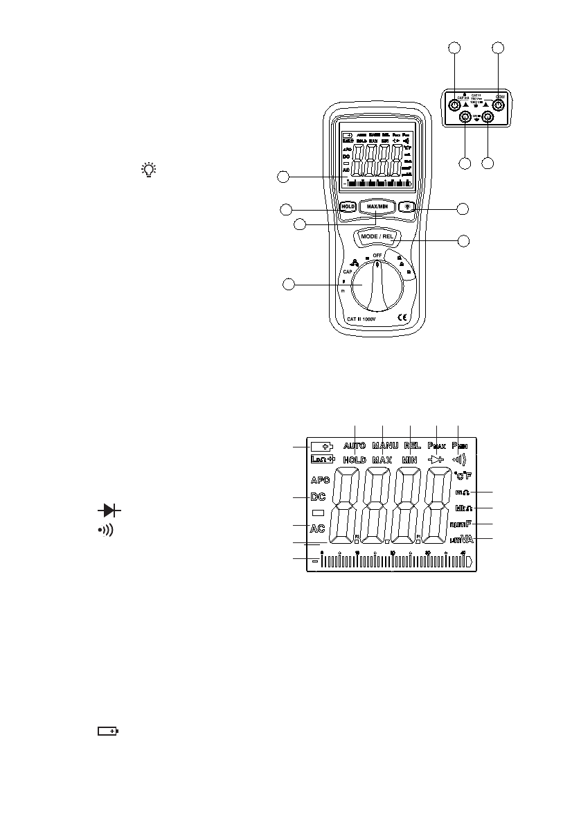
ЭЛЕМЕНТЫ ПРИБОРА
ИНДИКАТОРЫ ДИСПЛЕЯ
ЖК-дисплей.
1.
Кнопка «HOLD» – удержание
2.
показаний на дисплее.
Кнопку «MAX/MIN» –
3.
опред. макс./мин. показаний.
Кнопка
4.
– вкл. подсветки.
Кнопка «MODE/REL» –
5.
переключение измеряемых
параметров, установка нуля.
Переключатель режимов
6.
работы.
Разъем «Е2 (V/Ω/CAP/mA)».
7.
Разъем «Е1 (СОМ)».
8.
Разъем «Р2».
9.
Разъем «Р1».
10.
Low Resistance Tester
E
P
E
P
1
2
2
1
V
400m
4
40
V
A
A
A A
+
+
A A
+
A A
A A
+
+
A A
+
A A
4
( 2 )
1
( 3 )
( 1 ) ( 2 )
( 1 ) ( 1 )
( 2 )
1
2
3
5
7
4
8
12
6
9
10
11
14
1
2
3
4 5
13
12
6
7
8
9
11
10
«HOLD» – удержание
1.
показаний на дисплее.
«MAX» – определение
2.
макс. показаний.
«MIN» – определение
3.
мин. показаний.
4.
– проверка диода.
5.
– проверка целостности
цепи («прозвонка»).
«mΩ»– единицы измерения
6.
малого сопротивления
(< 40 Ом).
«MkΩ» – единицы измерения сопротивления (≥ 40 Ом).
7.
«nμmF» – единицы измерения емкости.
8.
«μmVA» – единицы измерения напряжения и силы тока.
9.
Графическое представление значения измеряемого параметра.
10.
Численное значение измеряемого параметра.
11.
«AC» – измерение напряжения или силы переменного тока.
12.
«DC» – измерение напряжения или силы постоянного тока.
13.
14.
– низкий заряд батареи.



