Источники бесперебойного питания UPS Powercom MRT-1000SE Macan Comfort - инструкция пользователя по применению, эксплуатации и установке на русском языке. Мы надеемся, она поможет вам решить возникшие у вас вопросы при эксплуатации техники.
Если остались вопросы, задайте их в комментариях после инструкции.
"Загружаем инструкцию", означает, что нужно подождать пока файл загрузится и можно будет его читать онлайн. Некоторые инструкции очень большие и время их появления зависит от вашей скорости интернета.
Загружаем инструкцию

Copyright ©POWERCOM CO., Ltd
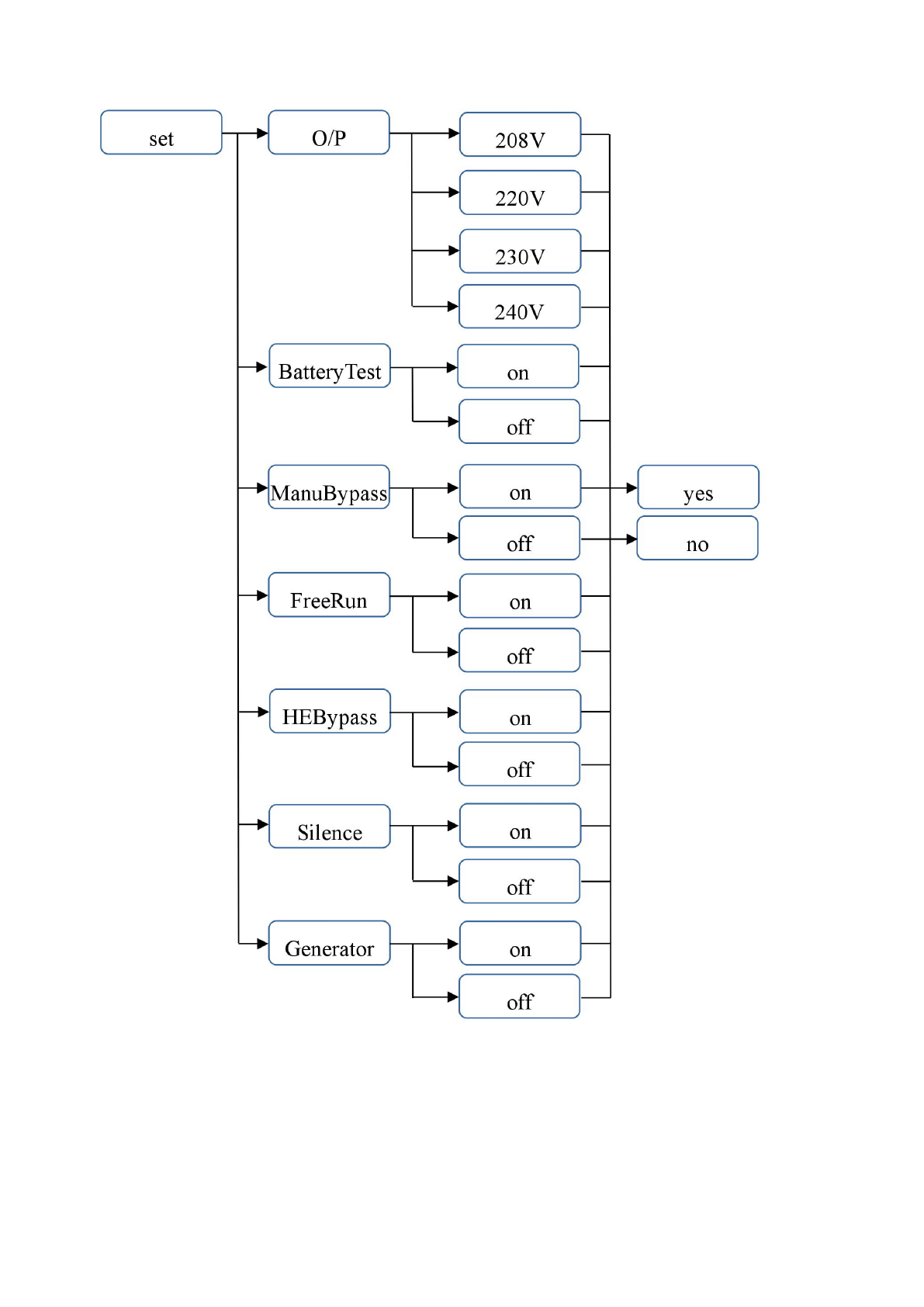
19
Рис. 9.
Настройки ИБП
Содержание
- 2 Информация по электромагнитной совместимости; Уведомление; измените ориентацию или переместите приемную антенну; Заказ Декларации соответствия; диапазоне напряжений
- 3 ГЛАВЛЕНИЕ
- 4 СОХРАНИТЕ НАСТОЯЩИЕ ИНСТРУКЦИИ; Просим прочесть и сохранить данное руководство!; . Этот ИБП обеспечит; Macan; . В него включены важные инструкции по технике безопасности при; Просим сохранить либо утилизировать упаковочные материалы!
- 5 АЖНЫЕ УКАЗАНИЯ ПО ТЕХНИКЕ БЕЗОПАСНОСТИ
- 6 ВНИМАНИЕ; Специальные символы; – пожалуйста, обратите внимание, что имеется опасность поражения
- 7 ВВЕДЕНИЕ; ПИСАНИЕ СИСТЕМЫ
- 8 Управление и мониторинг; Функция энергосбережения (режим высокой эффективности)
- 9 РАВИЛА ТРАНСПОРТИРОВКИ И ОБСЛУЖИВАНИЯ; Транспортировка; Обслуживание
- 10 РАНЕНИЕ; Продление срока хранения; СТАНОВКА; ИБП; И ПОДГОТОВКА ЕГО К ЭКСПЛУАТАЦИИ; Условия эксплуатации
- 11 Задняя панель
- 12 Подключение электросети и защищаемого оборудования; По завершении зарядки подключите оборудование к ИБП, см. пример на; Подключение внешних батарейных блоков
- 13 Параметры
- 14 ОДКЛЮЧЕНИЕ К КОМПЬЮТЕРУ И СИСТЕМЕ СИГНАЛИЗАЦИИ; Подключение ИБП к компьютеру; приведены названия и функции контактов разъема интерфейса.; Порт USB
- 15 ПИСАНИЕ УПРАВЛЕНИЯ; Запуск и выключение ИБП.; On Line
- 17 Режим отображения и настройки параметров:; Сообщение на дисплее
- 20 Если ИБП работает в режиме байпас, то на дисплее появится символ; Отключение звуковой сигнализации
- 21 БСЛУЖИВАНИЕ; С среднее время работы аккумуляторных; Снимите часы, кольца и другие металлические предметы.
- 22 АРАНТИЯ; Условия гарантии