Iron Angel EGD 5000 CLE - Инструкция по эксплуатации

Iron Angel EGD 5000 CLE

Генератор Iron Angel EGD 5000 CLE - инструкция пользователя по применению, эксплуатации и установке на русском языке. Мы надеемся, она поможет вам решить возникшие у вас вопросы при эксплуатации техники.

Если остались дополнительные вопросы — свяжитесь с нами через контактную форму.

1 Страница 1
2 Страница 2
3 Страница 3
4 Страница 4
5 Страница 5
6 Страница 6
7 Страница 7
8 Страница 8
9 Страница 9
10 Страница 10
11 Страница 11
12 Страница 12
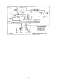
13 Страница 13
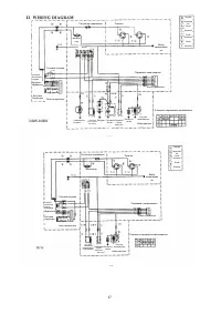
14 Страница 14
15 Страница 15
16 Страница 16
17 Страница 17
18 Страница 18
19 Страница 19
Страница: / 19
Загрузка инструкции









Посібник

з

експлуатації

та

технічного

обслуговування

бензинових генераторних

установок

EG1200, EG3000,

EG3000M, EG3200E, EG5500E3,

EG5500E, EG7000E, EG8000E









"Загрузка инструкции" означает, что нужно подождать пока файл загрузится и можно будет его читать онлайн. Некоторые инструкции очень большие и время их появления зависит от вашей скорости интернета.

Характеристики

Другие модели - Генераторы Iron Angel