Hyundai H-PAC07-R10E - Инструкция по эксплуатации

Hyundai H-PAC07-R10E

Кондиционер Hyundai H-PAC07-R10E - инструкция пользователя по применению, эксплуатации и установке на русском языке. Мы надеемся, она поможет вам решить возникшие у вас вопросы при эксплуатации техники.

Если остались дополнительные вопросы — свяжитесь с нами через контактную форму.

1 Страница 1
2 Страница 2
3 Страница 3
4 Страница 4
5 Страница 5
6 Страница 6
7 Страница 7
8 Страница 8
9 Страница 9
10 Страница 10
11 Страница 11
12 Страница 12
13 Страница 13
14 Страница 14
15 Страница 15
16 Страница 16
17 Страница 17
18 Страница 18
19 Страница 19
20 Страница 20
Страница: / 20

Содержание:

  • Страница 2 – Производитель оставляет за
  • Страница 3 – МЕРЫ ПРЕДОСТОРОЖНОСТИ; Если изделие некоторое время находилось при температуре ниже 0
  • Страница 4 – ПРИМЕЧАНИЕ
  • Страница 7 – УСТАНОВКА ПРИБОРА
  • Страница 9 – Рисунок 11 Рисунок 12
  • Страница 10 – Пульт дистанционного управления*
  • Страница 11 – Используется для включения/выключения устройства.
  • Страница 14 – опционально, работает только в режиме осушения; Установите дренажную трубку* в сливное отверстие.; *Не входит в комплект поставки
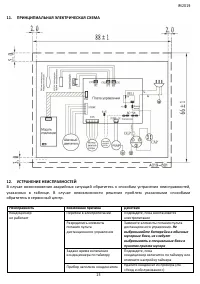
  • Страница 15 – Неисправность; Перебои в электропитании
  • Страница 16 – УТИЛИЗАЦИЯ, СРОК СЛУЖБЫ, ГАРАНТИЙНЫЙ СРОК
  • Страница 17 – ТРАНСПОРТИРОВКА И ХРАНЕНИЕ; Температурные требования
Загрузка инструкции









ЭЛЕКТРИЧЕСКИЙ КОНДИЦИОНЕР ВОЗДУХА
МОБИЛЬНОГО ТИПА

РУКОВОДСТВО ПО ЭКСПЛУАТАЦИИ























Модели:

H-PAC07-R10E
H-PAC09-R10E

"Загрузка инструкции" означает, что нужно подождать пока файл загрузится и можно будет его читать онлайн. Некоторые инструкции очень большие и время их появления зависит от вашей скорости интернета.

Краткое содержание

Страница 2 - Производитель оставляет за

2 ОГЛАВЛЕНИЕ 1. ВАЖНАЯ ИНФОРМАЦИЯ .................................................................................................. 2 2. МЕРЫ ПРЕДОСТОРОЖНОСТИ ........................................................................................ 3 3. НАЗНАЧЕНИЕ ПРИБОРА ..............................

Страница 3 - МЕРЫ ПРЕДОСТОРОЖНОСТИ; Если изделие некоторое время находилось при температуре ниже 0

IM2019 3 транспортировки, в результате неправильной установки, в результате колебаний напряжения, а также в случае, если какая-либо часть прибора была изменена или модифицирована. ПРИМЕЧАНИЕ На изделии присутствует этикетка, на которой указаны все необходимые технические данные и другая полезная инф...

Страница 4 - ПРИМЕЧАНИЕ

4 прибор или заменять какие-либо детали. При обнаружении неполадок обращайтесь в ближайший Сервисный центр.  Не закрывайте вентиляционные отверстия  Убедитесь, что входное и выходное вентиляционное отверстие свободно.  Не засовывайте посторонние предметы в воздуховыпускные решетки кондиционера. Э...

Характеристики

Другие модели - Кондиционеры Hyundai

Все кондиционеры Hyundai