Холодильник Бирюса 22 - инструкция пользователя по применению, эксплуатации и установке на русском языке. Мы надеемся, она поможет вам решить возникшие у вас вопросы при эксплуатации техники.
Если остались вопросы, задайте их в комментариях после инструкции.
"Загружаем инструкцию", означает, что нужно подождать пока файл загрузится и можно будет его читать онлайн. Некоторые инструкции очень большие и время их появления зависит от вашей скорости интернета.

11
ÁÈÐÞÑÀ
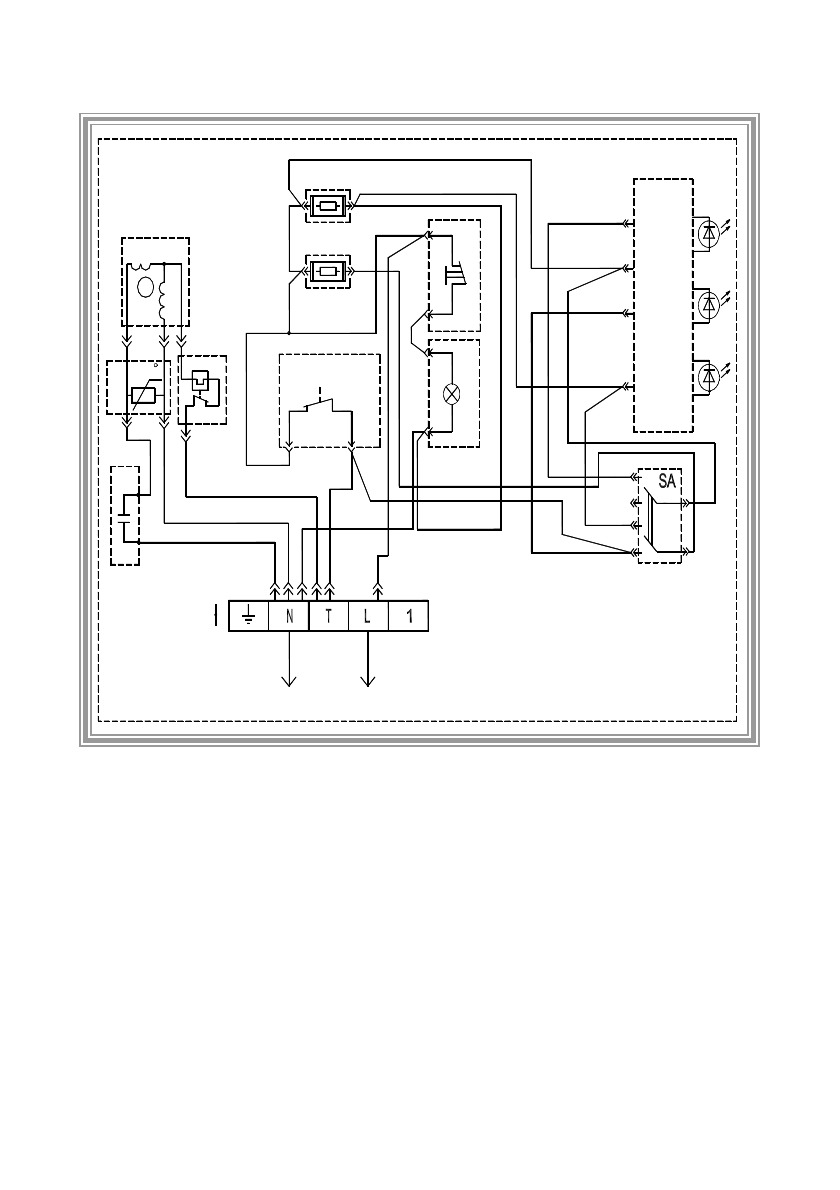
Ì - êîìïðåññîð; R - ðåëå ïóñêîâîå; Ê - ðåëå çàùèòíîå; Ñ - êîíäåíñàòîð; ÅÊ1 - íàãðåâàòåëü 220
Â, 9,3 Âò; ÅÊ2 - íàãðåâàòåëü 220 Â, 5 Âò; SÊ - òåðìîðåãóëÿòîð; S - âûêëþ÷àòåëü; ÅL - ëàìïî÷êà 220 Â,
15 Âò; ÍL1 - áëîê èíäèêàöèè; SÀ - ïåðåêëþ÷àòåëü ðåæèìîâ ðàáîòû "çàìîðàæèâàíèå- õðàíåíèå"; ÕÒ -
êîëîäêà ðàñïðåäåëèòåëüíàÿ.
Ðèñóíîê 3 - Ñõåìà ýëåêòðè÷åñêàÿ ïðèíöèïèàëüíàÿ
õîëîäèëüíèêà "Áèðþñà-22".
Ïðèìå÷àíèå:
Âûêëþ÷àòåëü S èçîáðàæåí â ïîëîæåíèè, êîãäà äâåðü
õîëîäèëüíèêà îòêðûòà.
220B
~
K
XT
C
3
R
3
2
t
EL
SK
N
M
EK1
SB
EK2
1
2
L
HL1












