Холодильник ARTEL HS-117 RN Furniture - инструкция пользователя по применению, эксплуатации и установке на русском языке. Мы надеемся, она поможет вам решить возникшие у вас вопросы при эксплуатации техники.
Если остались вопросы, задайте их в комментариях после инструкции.
"Загружаем инструкцию", означает, что нужно подождать пока файл загрузится и можно будет его читать онлайн. Некоторые инструкции очень большие и время их появления зависит от вашей скорости интернета.

11
РУС
СКИЙ
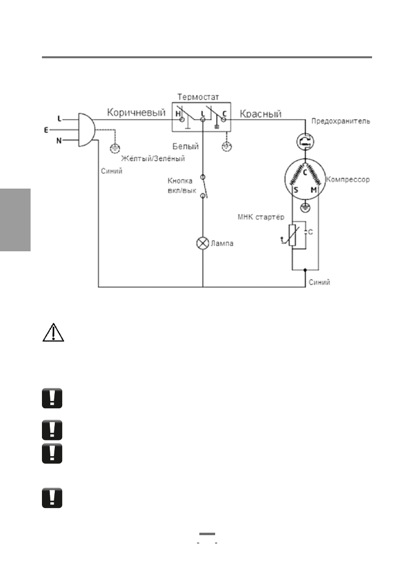
Электрическая схема.
(Для модели
HS
-117
RN
)
7.ТЕХНИЧЕСКОЕ ОБСЛУЖИВАНИЕ И РЕМОНТ
Неправильная установка, разморозка, эксплуатация несвоевременная чистка
холодильника способны привести к возникновению неисправностей.
Для того чтобы избежать ситуации с неисправным холодильником и не
запланированных расходов на ремонт, достаточно знать и выполнять некоторые
правила эксплуатации техники:
1.
Перед тем, как включить холодильник после его отключения подождите 5 – 7
минут, преждевременное включение холодильника в сеть может привести
неисправности мотор-компрессора.
2.
После разморозки холодильника не загружайте продукты сразу. Пусть
поработает пустим до первого отключения при наборе заданной температуры.
3. Не устанавливайте указатели терморегулятора более середины шкалы. Это
не рационально. Если регуляторы установить на максимум, то температура
понизится несущественно, а нагрузка на холодильный агрегат увеличится
кратно.
4. Размораживать холодильник следует тёплой водой. Для протирки
используйте мягкую тряпку или фланельку. Ножи и другие острые и твёрдые
предметы для чистки холодильника противопоказаны. Довольно частой
неприятностью среди владельцев холодильников бывает такая проблема: как прокол
РУКОВОДСТВО ПО ЭКСПЛУАТАЦИИ













