Haier AS09QS2ERA -W - Инструкция по эксплуатации

Haier AS09QS2ERA -W

Кондиционер Haier AS09QS2ERA -W - инструкция пользователя по применению, эксплуатации и установке на русском языке. Мы надеемся, она поможет вам решить возникшие у вас вопросы при эксплуатации техники.

Если остались дополнительные вопросы — свяжитесь с нами через контактную форму.

1 Страница 1
2 Страница 2
3 Страница 3
4 Страница 4
5 Страница 5
6 Страница 6
7 Страница 7
8 Страница 8
9 Страница 9
10 Страница 10
11 Страница 11
12 Страница 12
13 Страница 13
14 Страница 14
15 Страница 15
16 Страница 16
17 Страница 17
18 Страница 18
19 Страница 19
20 Страница 20
21 Страница 21
22 Страница 22
23 Страница 23
24 Страница 24
25 Страница 25
26 Страница 26
27 Страница 27
28 Страница 28
29 Страница 29
30 Страница 30
31 Страница 31
Страница: / 31

Содержание:

  • Страница 2 – Уваж ае м ы й п о к у п ат е ль; HAIER; У с л о в и я г а р а нт и й но г о о б с л у жи в а ни я
  • Страница 3 – Установка и подготовка к работе
  • Страница 6 – Упаковка
  • Страница 7 – Основные части кондиционера; Внутренний блок
  • Страница 8 – FAN SPEED; Кнопка; DRY; Используется для включения режима осушения; Пульт; Лицевая; SWING; Кнопки
  • Страница 9 – Режимы; Установка
  • Страница 10 – Внимание
  • Страница 11 – Управление; LOW MED HI AUTO
  • Страница 12 – Nano; Режим; AIRFLOW4
  • Страница 13 – Timer; Выход
  • Страница 15 – или; Функция; Белый
  • Страница 16 – «smart»
  • Страница 17 – EMERGENCY SWITCH
  • Страница 18 – Уход; Запрещается; Вставьте; Примечание; Замена
  • Страница 20 – Монтаж
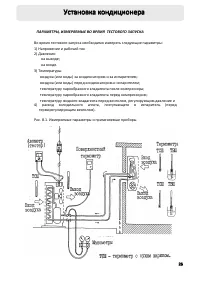
  • Страница 23 – Установка кондиционера; м м
  • Страница 24 – етевой; Lo; Вакуумирование; ВАЖНО
  • Страница 25 – Рекомендации; Тестовый
  • Страница 27 – Hg; Замеры
  • Страница 30 – AAA
Загрузка инструкции

Комнатный

кондиционер

воздуха

Инструкция

по

эксплуатации

A

R

E

2

S

Q

7

0

S

A
AS09QS2ERA
AS12QS2ERA

Содержание

1.

Условия

гарантийного

обслуживания

и

информация

для

владельца

изделия

............. 2

Русский

Deutsch

2.

Установка

и

подготовка

к

работе

..................... 3

3.

Инструкции

по

технике

безопасности

.............. 5

4.

Упаковка

и

утилизация

изделия

....................... 6

5.

Основные

части

кондиционера

........................ 7

6.

Режимы

работы

................................................. 9

7.

Уход

за

кондиционером

.................................. 18

8.

Установка

кондиционера

(

руководство

по

монтажу

) ............................... 19

9.

Возможные

неполадки

.................................... 28

10.

Гарантийное

и

послегарантийное

сервисное

обслуживание

.............................. 28

11.

Технические

характеристики

........................ 29

12.

Упаковочный

лист

.......................................... 30

(HSU-07QS03/R2(DB))

(HSU-09 QS03/R2(DB))
(HSU-12 QS03/R2(DB))

Внимательно

изучите

данные

инструкции

по

эксплуатации

кондиционера

и

обязательно

сохраните

эти

инструкции

для

дальнейшего

использования

!

"Загрузка инструкции" означает, что нужно подождать пока файл загрузится и можно будет его читать онлайн. Некоторые инструкции очень большие и время их появления зависит от вашей скорости интернета.

Краткое содержание

Страница 2 - Уваж ае м ы й п о к у п ат е ль; HAIER; У с л о в и я г а р а нт и й но г о о б с л у жи в а ни я

Уваж ае м ы й п о к у п ат е ль ! Поздравляем вас с удачной покупкой ! Корпорация HAIER выражает вам огромную признательнос ть за ваш выбор и гарантирует выс окое качес тво , безупречное ф ункционирование приобретен‐ ного вами изделия при с облюдении правил экс плуатации . Убедительно прос им вас , ...

Страница 3 - Установка и подготовка к работе

Установка и подготовка к работе 3 Перед использованием кондиционера в первый раз : — Распакуйте кондиционер , удалите пенопласт и липкую ленту , фиксирующие аксессуары . — Проверьте наличие всех принадлежностей и документов . — Убедитесь , чтобы все компоненты внутри упаковочной коробки соответствую...

Страница 6 - Упаковка

У тилизируя упаковку , не забывайте об охране окружающей среды , а также вынуть из всех углублений упаковочных элементов дополнительные материалы , пульты и инструкции к изделию . Если ваш старый кондиционер больше нельзя использовать , и вы хотите его выбросить , то для того , чтобы не наносить вре...

Характеристики

Другие модели - Кондиционеры Haier

Все кондиционеры Haier