Генераторы Yamaha EF2600FW 2012 - инструкция пользователя по применению, эксплуатации и установке на русском языке. Мы надеемся, она поможет вам решить возникшие у вас вопросы при эксплуатации техники.
Если остались вопросы, задайте их в комментариях после инструкции.
"Загружаем инструкцию", означает, что нужно подождать пока файл загрузится и можно будет его читать онлайн. Некоторые инструкции очень большие и время их появления зависит от вашей скорости интернета.

0
EF2600FW (220 В 50 Гц/60 Гц)
AE0071
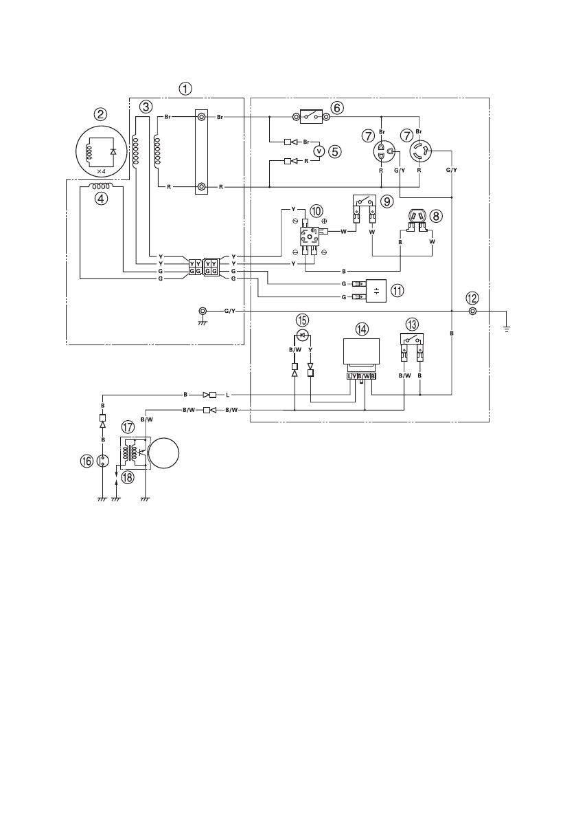
СХЕМА ЭЛЕКТРООБОРУДОВАНИЯ
1 Статор
2 Ротор
3 Первичная обмотка
4 Вторичная обмотка
5 Вольтметр
6 Прерыватель цепи переменного
тока (неплавкий предохранитель)
7 Розетка переменного тока
8 Розетка постоянного тока
9 Предохранитель цепи постоянного
тока
10 Выпрямитель цепи постоянного
тока
11 Конденсатор
12 Клемма заземления
13 Выключатель двигателя
14 Блок предупреждения
о низком уровне масла
15 Сигнализатор низкого уровня
масла
16 Датчик-выключатель уровня масла
17 Блок транзисторного зажигания
18 Свеча зажигания
Обозначение цветов проводов
B
Черный
Br
Коричневый
G
Зеленый
L
Синий
R
Красный
W
Белый
Y
Желтый
B/W Черно-белый
G/Y
Зелено-желтый