Генераторы Yamaha EF1000FW 2012 - инструкция пользователя по применению, эксплуатации и установке на русском языке. Мы надеемся, она поможет вам решить возникшие у вас вопросы при эксплуатации техники.
Если остались вопросы, задайте их в комментариях после инструкции.
"Загружаем инструкцию", означает, что нужно подождать пока файл загрузится и можно будет его читать онлайн. Некоторые инструкции очень большие и время их появления зависит от вашей скорости интернета.

58
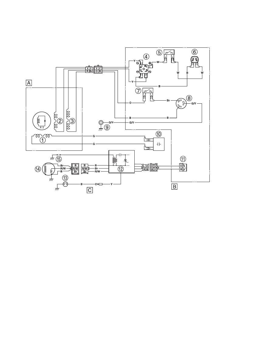
1
Вспомогательная обмотка
2
Катушка постоянного тока
3
Катушка переменного тока
4
Выпрямитель постоянного тока
5
Защитное устройство постоянного тока
6
Розетка постоянного тока
7
Защитное устройство переменного тока
8
Розетка переменного тока
9
Вывод
заземления
0
Конденсатор
!
Переключатель двигателя
"
Блок конденсаторной системы зажигания/
Катушка зажигания
§
Указатель уровня масла
$
Магнето конденсаторной системы зажигания
%
Свеча зажигания
(А) Генератор
(В) Блок управления
(С) Двигатель
Цветовая маркировка проводов
B Черный
Br Коричневый
G Зеленый
L Синий
O Оранжевый
R Красный
W Белый
Y Желтый
G/Y Зелено-желтый
R/W Красно-белый
СХЕМА ЭЛЕКТРИЧЕСКИХ СОЕДИНЕНИЙ
EF1000FW для Китая