Генераторы Hyundai HY 125Si - инструкция пользователя по применению, эксплуатации и установке на русском языке. Мы надеемся, она поможет вам решить возникшие у вас вопросы при эксплуатации техники.
Если остались вопросы, задайте их в комментариях после инструкции.
"Загружаем инструкцию", означает, что нужно подождать пока файл загрузится и можно будет его читать онлайн. Некоторые инструкции очень большие и время их появления зависит от вашей скорости интернета.
Загружаем инструкцию

88
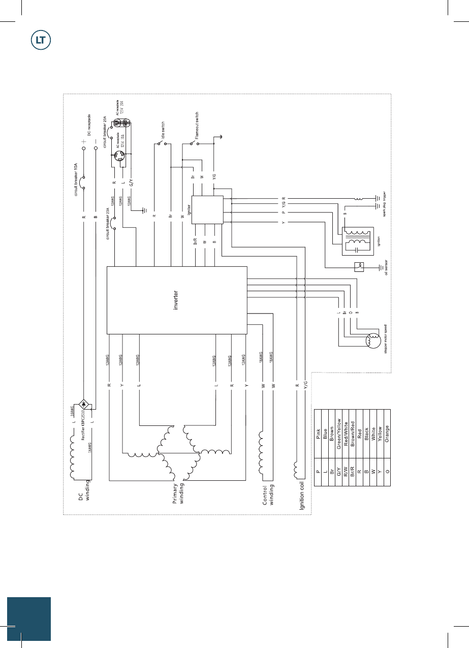
Gaminio elektrinė schema:
HY 125Si
Содержание
- 4 Описание изделия
- 5 Технические характеристики
- 6 Общий вид изделия
- 7 Информация по безопасности; Техника безопасности:
- 8 Подготовка к работе
- 9 Проверка перед запуском:
- 10 Эксплуатация; Подключение к домашней электросети:; Заземление генератора:
- 11 Поворотный выключатель
- 12 Предохранитель постоянного тока:
- 13 Крышка топливного бака:
- 16 Подключение потребителей переменного тока:
- 17 Подключение нагрузки:
- 19 Обслуживание и уход
- 20 Проверка свечи зажигания:; Регулировка карбюратора:
- 21 Обслуживание воздушного фильтра:
- 22 Экран глушителя и искрогаситель:
- 23 Фильтр топливного бака:
- 24 Хранение и утилизация
- 25 Поиск неисправностей
- 27 Информация о производителе
- 29 Обозначения на электрической схеме:













