Генераторы Huter DY8000LX-3 - инструкция пользователя по применению, эксплуатации и установке на русском языке. Мы надеемся, она поможет вам решить возникшие у вас вопросы при эксплуатации техники.
Если остались вопросы, задайте их в комментариях после инструкции.
"Загружаем инструкцию", означает, что нужно подождать пока файл загрузится и можно будет его читать онлайн. Некоторые инструкции очень большие и время их появления зависит от вашей скорости интернета.
Загружаем инструкцию

Приложен
ие 1.
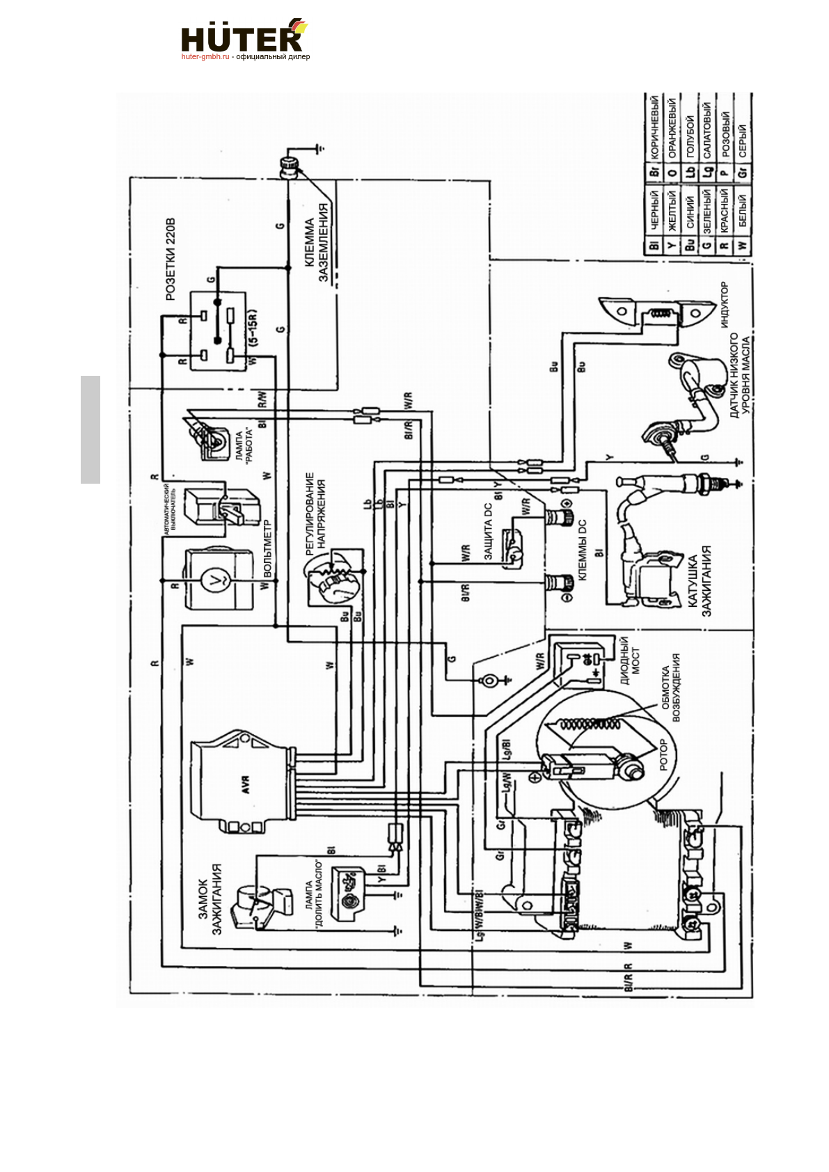
DY8000L/DY8000LX/DY8000LX-3/DY8000LXA
40
www.huter-gmbh.ru • info@huter-gmbh.ru • +7 (495) 374-86-14
г
.
Москва
,
Каширский
проезд
,
д
. 17,
строение
5
Содержание
- 4 Введение; Особое внимание следует уделить разделу «Обеспечение; Назначение
- 5 Генератор с воздушным охлаждением двигателя
- 6 Параметры двигателей; В составе генератора.; Тип и конструкция двигателей; LX
- 7 Принадлежности; LD F6; Топливо и смазочное масло
- 8 Сосав изделия, элементы управления
- 10 Устройство и работа изделия
- 16 Техническое обслуживание. Консервация; Внимание! Аккумуляторная батарея эксплуатируется и
- 21 Обеспечение требований безопасности.
- 24 Требования к транспортировке и хранению
- 25 Комплектность; Гарантийные обязательства
- 28 Единая служба технической поддержки; ter
- 30 Свидетельство о приемке; Hű
- 31 Сервис
- 33 Учёт постановки на техническое обслуживание (ТО)
- 34 Движение изделия при эксплуатации.
- 39 Внеплановые работы при эксплуатации; В данном формуляре учитываются все внеплановые работы и
Характеристики
Остались вопросы?Не нашли свой ответ в руководстве или возникли другие проблемы? Задайте свой вопрос в форме ниже с подробным описанием вашей ситуации, чтобы другие люди и специалисты смогли дать на него ответ. Если вы знаете как решить проблему другого человека, пожалуйста, подскажите ему :)
Часто задаваемые вопросы
Как посмотреть инструкцию к Huter DY8000LX-3?
Необходимо подождать полной загрузки инструкции в сером окне на данной странице
Руководство на русском языке?
Все наши руководства представлены на русском языке или схематично, поэтому вы без труда сможете разобраться с вашей моделью
Как скопировать текст из PDF?
Чтобы скопировать текст со страницы инструкции воспользуйтесь вкладкой "HTML"