Генераторы Huter DY6500LXA 64/1/27 - инструкция пользователя по применению, эксплуатации и установке на русском языке. Мы надеемся, она поможет вам решить возникшие у вас вопросы при эксплуатации техники.
Если остались вопросы, задайте их в комментариях после инструкции.
"Загружаем инструкцию", означает, что нужно подождать пока файл загрузится и можно будет его читать онлайн. Некоторые инструкции очень большие и время их появления зависит от вашей скорости интернета.
Загружаем инструкцию

Прилож
ен
ие 1.
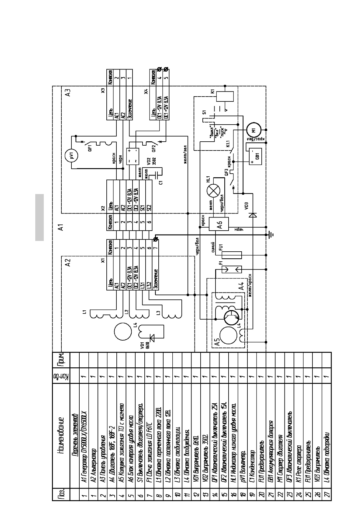
DY 5000L, DY 6500L(LX), DY6500LXA
42
Содержание
- 5 Введение; Особое внимание следует уделить разделу «Обеспечение; Назначение
- 7 В составе генератора.; Основные параметры
- 8 Принадлежности
- 11 Устройство и работа изделия; Внимание! Контролировать и восстанавливать уровень масла
- 16 Средства измерения и индикации, инструмент и
- 17 Только для модели DY6500LXA.; На модель DY6500LX блок АВР можно установить отдельно.; Маркировка
- 18 Упаковка
- 25 Обеспечение требований безопасности
- 27 Требования к транспортировке и хранению
- 28 Комплектность; Наименование
- 29 Гарантийные обязательства
- 33 Свидетельство о приемке; признан годным для эксплуатации.
- 36 Учёт постановки на техническое обслуживание (ТО)
- 42 Внеплановые работы при эксплуатации; В данном формуляре учитываются все внеплановые работы и