Fubag DSI 340 DAC ES, 431720 - Инструкция по эксплуатации

Fubag DSI 340 DAC ES, 431720

Генератор Fubag DSI 340 DAC ES, 431720 - инструкция пользователя по применению, эксплуатации и установке на русском языке. Мы надеемся, она поможет вам решить возникшие у вас вопросы при эксплуатации техники.

Если остались дополнительные вопросы — свяжитесь с нами через контактную форму.

1 Страница 1
2 Страница 2
3 Страница 3
4 Страница 4
5 Страница 5
6 Страница 6
7 Страница 7
8 Страница 8
9 Страница 9
10 Страница 10
11 Страница 11
12 Страница 12
13 Страница 13
14 Страница 14
15 Страница 15
16 Страница 16
17 Страница 17
18 Страница 18
19 Страница 19
20 Страница 20
21 Страница 21
22 Страница 22
23 Страница 23
24 Страница 24
25 Страница 25
26 Страница 26
27 Страница 27
28 Страница 28
29 Страница 29
30 Страница 30
31 Страница 31
32 Страница 32
33 Страница 33
34 Страница 34
35 Страница 35
36 Страница 36
37 Страница 37
38 Страница 38
39 Страница 39
40 Страница 40
41 Страница 41
42 Страница 42
43 Страница 43
44 Страница 44
45 Страница 45
Страница: / 45

Содержание:

  • Страница 2 – Инструкция по эксплуатации; DS; ВАЖНО
  • Страница 4 – ПРИВЕДЕННЫЕ ПРАВИЛА ТЕХНИКИ БЕЗОПАСНОСТИ ЯВЛЯЮТСЯ ОЧЕНЬ ВАЖ-
  • Страница 5 – генератором во время выполнения заправки.; ПРЕДУПРЕЖДЕНИЕ
  • Страница 6 – действию электролита.; легковоспламеняющиеся материалы.
  • Страница 7 – нератора или когда двигатель является горячим.
  • Страница 8 – мощи подъемного устройства.; РЕКОМЕНДАЦИИ ДЛЯ ОПЕРАТОРА И ПЕРСОНАЛА
  • Страница 9 – ний и иных негативных воздействий генератора.
  • Страница 10 – работанное масло может принять поставщик топлива).; вызванные неправильной установкой.; ПРАВИЛА ТЕХНИКИ БЕЗОПАСНОСТИ ПРИ ВЫПОЛНЕНИИ РАЗГРУЗКИ
  • Страница 11 – Внимание: стропы должны располагаться
  • Страница 13 – ные в разделе «Строповка».; УСТАНОВКА СТАЦИОНАРНЫХ ГЕНЕРАТОРОВ; ся нормы и правила, действующие в месте установки генератора.
  • Страница 15 – Примеры возможных затруднений:; Заправка топливом невозможна.
  • Страница 17 – Общие положения
  • Страница 18 – Шумоуловитель; Пример установки
  • Страница 19 – ется снаружи помещения.
  • Страница 20 – его крепления и глушители будут более дорогими.; ПРИМЕЧАНИЕ
  • Страница 21 – Основные части
  • Страница 23 – обычно состоит из металличе-
  • Страница 24 – Теплоизоляция
  • Страница 25 – Реактивный шумопоглощающий; ставляет 70 мм
  • Страница 26 – В противном случае произойдет выход его из строя.
  • Страница 29 – Пример подъема; Примеры неправильного подъема
  • Страница 30 – НЕПРАВИЛЬНО
  • Страница 31 – вторное отражение звука от зданий.; ТЕХНИЧЕСКОЕ ОБСЛУЖИВАНИЕ
  • Страница 32 – ПОДГОТОВКА ГЕНЕРАТОРА К ЭКСПЛУАТАЦИИ; ПРЕДУПРЕЖДЕНИЕ – ОПАСНОСТЬ; ПРОВЕРКА СОЕДИНЕНИЙ; - зарядное устройство аккумуляторной батареи; ИСПЫТАНИЕ ГЕНЕРАТОРА ПОД НАГРУЗКОЙ
  • Страница 33 – ТЕХНИЧЕСКОЕ ОБСЛУЖИВАНИЕ АККУМУЛЯТОРНОЙ БАТАРЕИ; ОПАСНОСТЬ
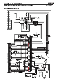
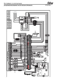
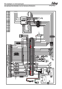
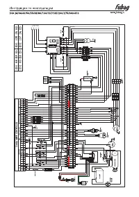
  • Страница 35 – Схемы электрические; Схема коммутации альтернатора; Заводское подключение
Загрузка инструкции

Электростанция дизельная

www.fubag.ru

Инстр

укция по эксплу

ат

ации

DSI

24 DA ES

DSI

24 DAC ES

DSI

34 DA ES

DSI

34 DAC ES

DSI

40 DA ES

DSI

40 DAC ES

DSI

50 DA ES

DSI

50 DAC ES

DSI

55 DA ES

DSI

55 DAC ES

DSI

68 DA ES

DSI

68 DAC ES

DSI

80 DA ES

DSI

80 DAC ES

DSI

100 DA ES

DSI

100 DAC ES

DSI

137 DA ES

DSI

137 DAC ES

DSI

165 DA ES

DSI

165 DAC ES

DSI

200 DA ES

DSI

200 DAC ES

DSI

275 DA ES

DSI

275 DAC ES

DSI

340 DA ES

DSI

340 DAC ES

DSI

410 DA ES

DSI

410 DAC ES

"Загрузка инструкции" означает, что нужно подождать пока файл загрузится и можно будет его читать онлайн. Некоторые инструкции очень большие и время их появления зависит от вашей скорости интернета.

Краткое содержание

Страница 2 - Инструкция по эксплуатации; DS; ВАЖНО

Инструкция по эксплуатации DS I 24/34/40/50/55/ 68/80/100/137/165/200/275/340/410 www.fubag.ru - 2 - 1.1 Введение 1.1.1 ОБЩИЕ РЕКОМЕНДАЦИИ Благодарим за выбор нашего электрогенератора. В настоящем руководстве приводятся инструкции по эксплуатации и техническому об- служиванию электрогенератора. Во и...

Страница 4 - ПРИВЕДЕННЫЕ ПРАВИЛА ТЕХНИКИ БЕЗОПАСНОСТИ ЯВЛЯЮТСЯ ОЧЕНЬ ВАЖ-

Инструкция по эксплуатации DS I 24/34/40/50/55/ 68/80/100/137/165/200/275/340/410 www.fubag.ru - 4 - 2.1 ПРАВИЛА ТЕХНИКИ БЕЗОПАСНОСТИ ПРИВЕДЕННЫЕ ПРАВИЛА ТЕХНИКИ БЕЗОПАСНОСТИ ЯВЛЯЮТСЯ ОЧЕНЬ ВАЖ- НЫМИ Если у вас имеются вопросы в отношении информации, содержащейся в настоящем ру- ководстве, обратитес...

Страница 5 - генератором во время выполнения заправки.; ПРЕДУПРЕЖДЕНИЕ

Инструкция по эксплуатации DS I 24/34/40/50/55/ 68/80/100/137/165/200/275/340/410 www.fubag.ru - 5 - • Для проворачивая коленчатого вала вручную применяйте надлежащие методы. Не проворачивайте коленчатый вал, прикладывая усилие на вентилятор. Это приведет к серьезному повреждению лопаток вентилятора...

Характеристики

Другие модели - Генераторы Fubag

Все генераторы Fubag