Страница 3 - ОСНОВНАЯ
3 С О ДЕ РЖАНИ Е ДЕК ЛАРАЦИЯ С ООТВ Е Т С ТВИЯ .................................................. 2 О С НОВНАЯ ИНФОРМАЦИЯ ......................................................... 3 ОБЩИ Е РА З М Е РЫ ..................................................................... 4 П РАВИЛА Т Е ХНИ К И Б ЕЗ О...
Страница 13 - ТИ
13 ПРАВИЛА ТЕХНИКИ БЕЗОПАСНОСТИ НЕОБХОДИМО : У бедиться , что напряжение в сети соответствует напряжению , указанному на табличке СЕ , и что кабель , используемый для э лектрически х соединений , имеет соответствую щ ее сечение . Перед пуском компрессора всегда проверять уровень масла . У меть польз...
Страница 14 - УСТАНОВКА; SD; РАСПАКОВКА
14 УСТАНОВКА 1) Э лектрооборудование 2) Передняя панель / указатель уровня масла 3) Крышка 4) Э лектровентилятор 5) М асляный ф ильтр 6) Ф ильтр маслосепаратора 7) Клапан минимального давления 8) Р езервуар маслосепаратора 9) В оздушный ф ильтр / регулятор впуска / винтовой компрессор 10) М асляяный...
Страница 15 - ЭЛЕКТРИЧЕСКИЕ; хф; Примечание; Электрическое; Agl
15 УСТАНОВКА ЭЛЕКТРИЧЕСКИЕ СОЕДИНЕНИЯ ( Р ис . 3) • Поперечное сечение сетевого кабеля должно соответствовать мо щ ности машины и включать тре хф азные провода , одну нейтраль и один заземляю щ ий провод . • Н аличие выключателя с плавким предо х ранителем между сетевым кабелем и панелью управления ...
Страница 17 - АН; “EasyTronic IIMicro”,; Использовать; РАБОЧИЕ
17 ОРГАНЫ УПРАВЛЕНИЯ И КОНТРОЛЯ П АН Е ЛЬ У П РАВЛ Е НИЯ Э та модель осна щ ена э лектронным управлением , называемым “EasyTronic IIMicro”, которое контролирует все ф ункции компрессора . 1. Клавиша START ( П У СК ): управляет пуском компрессора . 2. Клавиша RESET( ВО З ВРАТ ): управляет выключением...
Страница 18 - “EasyTronic IIMicro”.; FUNCTION
18 ОРГАНЫ УПРАВЛЕНИЯ И КОНТРОЛЯ ИЗМЕНЯЕМЫЕ ПАРАМЕТРЫ Э ти уставки применяются исключительно к моделям , осна щ енным блоком питания “EasyTronic IIMicro”. М еню пользователя При выключенном компрессоре удерживайте кнопку « Ф ункция » нажатой не менее 5 секунд . № Параметр Ед . изм . Мин . давление Зн...
Страница 19 - ТО
19 АВАРИЙНЫЕ СИГНАЛЫ В период нормальной работы компрессора возможно появление следую щ и х сигналов : Предупредительные лампы аварийны х сигналов ( Р ис . 5): Т е х ническое обслуживание Э та предупредительная лампа загорается для указания необ х одимости проведения ТО . Э та предупредительная ламп...
Страница 20 - ON
20 АВАРИЙНЫЕ СИГНАЛЫ Перед первичным пуском машины следует проверить следую щ ее : • напряжение в сети совпадает с напряжением , указанным на табличке СЕ ; • э лектрические соединения выполнены с использованием кабелей правильного сечения : • выключатель сетевого питания имеет соответствую щ ие плав...
Страница 21 - Таблица
21 ТЕХНИЧЕСКОЕ ОБСЛУЖИВАНИЕ • Правильное те х ническое обслуживание крайне важно для достижения максимальной эфф ективности В ашего компрессора и для продления его срока службы . • В ажно также соблюдать его рекомендуемые интервалы , однако следует помнить , что изготовитель предлагает такие интерва...
Страница 22 - Ох; Его
22 ТЕХНИЧЕСКОЕ ОБСЛУЖИВАНИЕ СЛИВ КОНДЕНСАТА ( РИС . 6) Ох лаждение масло - воздушной смеси установлено на более высокую температуру относительно точки росы возду х а ( при нормальны х рабочи х условия х компрессора ). Т ем не менее , конденсат в масле не может быть удален полностью . Продуйте сжатый...
Страница 23 - ис
23 ТЕХНИЧЕСКОЕ ОБСЛУЖИВАНИЕ ЗАМЕНА МАСЛА ( Р ис . 8) Когда компрессор на х одится в горячем состоянии : свыше 70 ° С , замените масло . Аварийный сигнал : СН 1 • Снимите переднюю панель . • Присоедините кран В в основании резервуара сепаратора к сливному шлангу . • О ткрутите крышку отверстия А , от...
Страница 24 - еисправность; Reset
24 УСТРАНЕНИЕ НЕИСПРАВНОСТЕЙ Н еисправность Причина Способ устранения О становился двигатель ( сигнал от теплового реле ) Н едостаточное напряжение Ч резмерная температура Проверить напряжение , нажать Reset, затем перезапустить Проверить уставку погло щ ения двигателя и реле . Если погло щ ение нор...
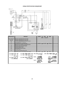
Страница 25 - Обозначения; TC
25 СХЕМА ЭЛЕКТРИЧЕСКИХ СОЕДИНЕНИЙ Обозначения Описание 2,2 кВт 3 кВт 4 кВт 230 В – 3 50/60 Г ц FU1, FU2-FU3 Плавкие предо х ранители 2 А 5 х 20 FU4, FU5 Плавкие предо х ранители 2 А 5 х 20 FU6 Плавкие предо х ранители 500 В м А 5 х 20 TC Т ранс ф орматор Pr.230/Sec 6 SP Р еле давления с выключением ...
Страница 27 - SP
27 СХЕМА ЭЛЕКТРИЧЕСКИХ СОЕДИНЕНИЙ Обозначения Описание 2,2 кВт 230B-1 50/60 Г ц FU1, FU2-FU3 Плавкие предо х ранители 2 А 5 х 20 SP Р еле давления с выключением 6,6-10 L М инимальная обмотка э лектромагнита D Э лектронный командоаппарат ST Т емпературный зонд YV Э лектромагнитный клапан PT Счетчик ч...