Страница 3 - Правила; Содержание
Содержание 1 Введение .................................................................................. 4 2 Правила техник и безопасности ................................ 5 3 Описание устройства ............................................................ 10 4 Установка/монтаж ........................
Страница 4 - Уважаемый покупатель; Введение
1 Введение Уважаемый покупатель Благодарим Вас за использование нашей продукции. Наша продукция производится на современном оборудовании, которое не приносит вред окружающей среде. Внимательно прочитайте данное руководство пользователя, которое содержит важную информацию, а также предупреждения, для...
Страница 6 - Правила техники безопасности
n Детям не следует доверять чистку и техническое обслуживание электроприбора без должного присмотра. n Необходимо осуществлять надзор за детьми с целью недопущения их игр с прибором. n Если рядом с духовкой находятся бытовые электроприборы, подключенные к сети (тостеры, кофемолки и т.п.), следите, ч...
Страница 7 - Правила эксплуатации; При выключении духового шкафа не
n Не используйте устройство с поврежденной дверцей, пока его не отремонтирует квалифицированный мастер. n Шнур питания не должен свисать со столешницы или быть зажат между поверхностью прибора и мебели. n Установку устройства и все ремонтные работы должен выполнять только квалифицированный персонал....
Страница 9 - Упаковка; Утилизация
n Не кладите на устройство тяжелые предметы. n Во время транспортировки держите устройство параллельно земле (нижняя сторона должна смотреть вниз). Упаковка Все используемые упаковочные материалы подлежат вторичной пеереработке. Утилизируйте упаковочные материалы в специально предназначенные контейн...
Страница 10 - ОПИСАНИЕ УСТРОЙСТВА; Рис; SPECIFICATIONS OF THE OVEN
3 ОПИСАНИЕ УСТРОЙСТВА Устройство подключается к однофазной сети номинальным напряжением 220-240В, 50-60Гц. Рис . 1 SPECIFICATIONS OF THE OVEN 25.03.2020 Руководство пользователя 10
Страница 11 - Описание устройства; Объем
MDS 7208 X - MDS 7208 WH - MDS 7208 BK 815 Вт595 мм547 мм595 мм560 мм 550 мм 600 мм 72 л220-240 В Количество функцийВнутренняя подсветкаРазмеры устройства( ширина) Размеры устройства (глубина) Размеры устройства (высота) Размеры встройки устройства (ширина)Размеры встройки устройства (глубина) Разме...
Страница 13 - INSTALLATION OF APPLIANCE
4 Установка/ монтаж Установка устройства должна выполняться авторизованной службой Cata или официальными представителями. Наша компания не несет ответственности за ущерб, который может быть нанесен людям, окружающей среде или другим материалам из-за неправильной установки прибора. Осмотрите прибор п...
Страница 15 - Установка духового шкафа в мебель; INSTALLATION OF THE OVEN TO THE CABINET
5 Установка духового шкафа в мебель 560 n 550 600 130 300 130 80 80 +8 +8 . 556 595 20 547 595 573 50 590 (m!n 577 max 594) 80 80 m!n 550 560 130 300 130 Рис . 3 INSTALLATION OF THE OVEN TO THE CABINET 25.03.2020 Руководство пользователя 15
Страница 18 - правилами и законодательством только уполномоченной службой.; Подключение к электрической сети
6 Подключение к электрической сети n Прибор должен быть подключен к электросети в соответствии с действующими правилами и законодательством только уполномоченной службой. n Убедитесь, что мощность, полученная от сети, соответствует мощности, указанной на паспортной табличке, расположенной в нижней ч...
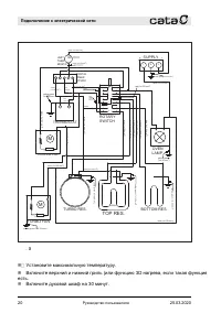
Страница 20 - Ɋɢɫ; ɑɌɈȾȿɅȺɌɖɉɊɂɉȿɊȼɈɃɗɄɋɉɅɍȺɌȺɐɂɂɍɋɌɊɈɃɋɌȼȺ; Установите максимальную температуру.
M THERMOPROTECTOR P1 P1 P2 P3 P4 P5 P6 P7 P8 1 2 3 4 5 6 7 8 GRILL L N 1 2 3 1 C J7 A1 N L J8 DIGITAL TIMER OT5000 orange (1x1.50 mm 2 ) red (1x1.50 mm 2 ) grey (1x1.50 mm 2 ) green (1x1.50 mm 2 ) brown (1x1.50 mm 2 ) blue (1x1.50 mm 2 ) black (1x1.00 mm 2 ) blue (1x1.50 mm 2 ) yellow-green (1x1.50 ...
Страница 21 - Внимание; Энергоэффективность
n Откройте окна, чтобы проветрить помещение. n В это время, могут возникнуть, запах и дым, вызванные изоляционными материалами и нагревательными элементами. В таком случае подождите, пока запах и дым не исчезнут, прежде чем ставить блюдо в духовку. n Протрите внутреннюю поверхность духовки мягкой тк...
Страница 22 - экономить электроэнергию.
n Размораживайте замороженные продукты перед приготовлением в духовом шкафу. n Приготовление на достигнутой температуре продолжается, даже если духовой шкаф отключить за несколько минут до времени окончания готовки, что позволяет экономить электроэнергию. Подключение к электрической сети Энергоэффек...
Страница 23 - Об устройстве
7 Описание устройства 5 6 7 8 9 10 11 1213 15 16 17 14 18 Рис . 7 1- Кнопка выбора функций 2- Сенсорный таймер 3- Кнопка выбора температуры 4- Индикаторная лампочка 5- Верхний упор 6- Лампочка 7- Плоский противень (опция) 8- Гриль 9- Вентилятор 10- Телескопические направляющие 11- Глубокий противень...
Страница 24 - Гриль; Глубокий противень; Телескопические направляющие
7.1 Аксессуары для духового шкафа Перед первым использованием рекомендуем вымыть аксессуары. После того, как вы помыли с помощью губки аксессуары, вытрите их насухо. Достаньте из духового шкафа аксессуары, которые вам в данный момент не нужны. Гриль Рис . 8 Противень под формы для выпечки и горшочко...
Страница 25 - Вымыть духовой шкаф и все; Разогрейте пустой духовой шкаф в закрытом состоянии, чтобы не; Очистка; Подготовка к использованию
8 Подготовка к использованию Перед первым использованием прибора необходимо выполнить ряд действий. Вымыть духовой шкаф и все аксессуары Вымыть духовой шкаф внутри, а также все аксессуары, перед тем как начать готовить блюдо. Очистка духового шкафа внутри Разогрейте пустой духовой шкаф в закрытом со...
Страница 26 - Использование кнопок меню; Технические характеристики и работа устройства
9 Технические характеристики и работа устройства 9.1 Технические характеристики AM PM 10 11 12 13 14 Рис . 11 1- Кнопка Меню 2- Кнопка выбора функций 3- Блокировка от детей 4- Настройка времени 5- Звук сигнала 6- Настройка яркости экрана 7- Часы 8- Значок термостата 9- Кнопка "Плюс" 10- Кноп...
Страница 27 - Блокировка от детей; Если блокировка от детей активирована во время работы; Настройка; настройки часов исчезнет с экрана.
Блокировка от детей Данная функция служит для предотвращения ненужных изменений настроек, которые пользователь может сделать случайно. Если блокировка от детей активирована, когда программа готовки не запущена и духовка выключена, клавиши будут заблокированы, а духовой шкаф выключится. Все кнопки, к...
Страница 28 - Режим настройки часов; После трехкратного нажатия Меню, символ мигает на экране.; Примечание
После установки времени выйдите из режима настройки, нажав кнопку «Меню» или подождав 5 секунд. Время не может быть установлено, если включены какие-либо настройки приготовления. Режим настройки часов 24 ч /12 ч По умолчанию установлено 24 часа. Чтобы переключиться в 12-часовой (AM / PM) режим, прик...
Страница 29 - Функция таймера; Если вы хотите, чтобы духовка работала без таймера, вы; Полуавтоматический режим готовки
3. Функция таймера Автоматическое приготовление означает, что в духовке, в которой выбрана функция приготовления и установлена температура, установлен таймер на автоматическое завершение. Если вы хотите, чтобы духовка работала без таймера, вы можете включить программы с помощью кнопок выбора функций...
Страница 30 - Отмена автоматического режима готовки
По достижении времени начала готовки символ исчезает с дисплея, а символ остается на дисплее, а также отображается оставшееся время готовки. Когда время готовки завершилось: на дисплее мигает символ , отображается End, и в течение 7 минут звучит сигнал. Нажмите кнопку настройки программ, чтобы отмен...
Страница 31 - Кнопка; Символ термостата показывает текущую температуру духового
n Нажмите на кнопку настройки программ и удерживайте ее в течении 3 секунд для отмены таймера звукового сигнала и программы готовки, если она включена. Или нажмите на кнопку настройки программ, пока не загорится символ . Нажимая на '-‘, установите таймер звукового сигнала на “00:00”. Таймер звуковог...
Страница 32 - Использование прибора; Использование
10 Использование прибора Рис . 12: К нопка вжата Fig. 13: Кнопка отжата Кнопки духовки - это выдвижные кнопки, которые выдвигаются при нажатии. n Отожмите кнопку и выберите нужную температуру (Рис. 12). n После завершения процесса готовки, установите риску на кнопке в вертикальное положение и вожмит...
Страница 33 - Как использовать; Использование телескопических направляющих
11 Использование телескопических направляющих Как использовать телескопические направляющие Снимаем телескопические направляющие A B C Рис . 15 Чтобы снять телескопическую направляющую, возьмитесь за ручку телескопической направляющей, как показано на Рис. 15 / A, а затем поднимите ее, как показано ...
Страница 34 - Телескопические; Использование проволочного гриля
Установка телескопических направляющих 1 2 3 Рис . 16 Чтобы установить гриль на телескопические направляющие, возьмитесь за ручку на направляющей и установите гриль как показано на Рис. 16/1. Затем поверните ручку как показано на Рис. 16/2, чтобы установить гриль, как показано на Рис. 16/3. Использо...
Страница 35 - Использование противня
Использование противня Рис . 18 Установите противень на телескопические направляющие (Рис. 18). Высокие бортики вокруг телескопической направляющей придуманы для того, чтобы предотвратить соскальзывание противней. Использование телескопических направляющих 25.03.2020 Руководство пользователя 35
Страница 36 - Очистка и техническое обслуживание
12 Очистка и техническое обслуживание Очистка n После выключения дайте прибору остыть. Убедитесь, что на дверце не осталось никаких остатков. Кухонная мебель вокруг прибора может пострадать, даже если дверь остается приоткрытой. n Несоблюдение правил ухода за прибором может привести к ухудшению каче...
Страница 37 - Снятие телескопических направляющих
n Очищайте внутреннюю поверхность духовки мягкой и влажной тканью, когда духовка остынет до температуры, не обжигающей вам руки, то есть после того, как она полностью остынет. n После очистки держите дверцу приоткрытой на 15 °, чтобы внутренняя поверхность эмали полностью высохла. Внимание ! Убедите...
Страница 39 - Снятие дверцы духовки
Снятие дверцы духовки A Рис . 24 Полностью откройте дверцу, потянув дверцу духовки на себя. (Рис. 24). Затем установите фиксатор петли на самый широкий угол, как показано на (Рис. 24 / A). Установите обе петли, соединяющие дверцу духовки с духовкой, в одинаковое положение. Рис . 25 Закройте дверцу д...
Страница 40 - Очистка стекла духовки
Очистка стекла духовки 1 Рис . 27 Слегка откройте дверцу прибора. Надавите на левую и правую стороны пластиковой крышки дверцы (рис. 27). 2 Рис . 28 Снимите пластиковую заглушку сверху (Рис. 28). 1 Рис . 29 1 - Внутреннее стекло духовки n Снимите внутреннее стекло прибора, чтобы очистить его (рис. 2...
Страница 41 - Прокладка дверцы духовки
Установите стекло духовки выполнив все действия в обратном порядке. Прокладка дверцы духовки n При длительной эксплуатации духовки внутри передней дверцы и на ее уплотнении может образоваться конденсат. Удалите возможный конденсат сухой тканью или губкой. n Регулярно проверяйте состояние этой прокла...
Страница 42 - Замена лампы
13 Замена лампы Отключите питание и дождитесь, пока духовка остынет, чтобы исключить риск поражения электрическим током, прежде чем заменять лампу духовки. Горячие поверхности могут стать причиной ожогов. max 15 W Рис . 30 2A/250V ACРазмер винта E14Указывает максимальную потребляемую мощность лампы....
Страница 44 - Функция; Основные функции
14 Основные функции Описание основных функций приведено ниже: Функция Описание функции В вашем устройстве не выбрана никакая программа. Включен верхний и нижний нагрев. Еда нагревается одновременно снизу и сверху. Подходит для пирогов, пирожков, пирогов и рагу, приготовленных на сковороде. Готовьте ...
Страница 45 - Работает только при установке максимальной температуры
* горячий воздух, нагретый грилем, быстро распределяется внутри духовки благодаря вентилятору. Подходит для жарки большого количества мяса. Поместите большие или средние порции в правильное положение на решетке под грилем. Установите макс. температуру. В середине процесса переверните продукт. Верхни...
Страница 46 - Поместите блюдо в духовку; Выключение духовки раньше запланированного времени; Указанные значения определены в лабораторных условиях. Ваши; Пирог на; Рекомендации по готовке
15 Рекомендации по готовке n Поместите блюдо в духовку n Выберите нужную функцию и температуру . Духовка нагревается до заданной температуры и сохраняет эту температуру до конца выбранного времени приготовления. Выключение духовки раньше запланированного времени n Выключите духовку с помощью кнопок ...
Страница 48 - Практические советы: пироги; сократите время готовки.; Практические советы: выпечка; время готовки. Смочите слои теста смесью из молока, масла, яиц и; Практические советы: овощные блюда; на противне. В закрытых горшках содержится сок блюда.
Для операций по приготовлению, требующих предварительного нагрева, выполняйте предварительный нагрев до тех пор, пока духовка не достигнет желаемой температуры в начале приготовления. Практические советы: пироги n Если пирог получаетсяслишком сухой, увеличьте температуру на 10 ˚C и сократите время г...
Страница 49 - дите
49 16 НЕИСПРАВНОСТ И И СПОСОБЫ ИХ УСТРАНЕНИЯ В случае возникновения поломки: ● выключит е духовой шкаф (переве дите ручки в положение "выключено") ● отсоедините сетевой шнур ● позвонит е в сервисный центр ● некоторые незначительные ошибки можно устранить, обратившись к инструкциям, приведенн...
Страница 50 - Соответствие стандартам ЕС; Сертификат соответствия
5 0 17 Соответствие стандартам ЕС Сертификат соответствия ЕС Производитель заявляет, что данный продукт соответствует общим требованиям следующих европейских директив: Директива по низковольтному оборудованию 2014/35/EC , Директива по электромагнитной совместимости 2014/30/EC, Директива ErP 20...
Страница 51 - 9 ГАРАНТИИ ИЗГОТОВИТЕЛЯ; • Гарантийные обязательства не выполняются в случае:
18 УТИЛИЗАЦИЯ: Для упаковки наших изделий применяются только нетоксичные, экологически безопасные, пригодные для вторичного использования материалы. Мы настоятельно призываем вас содействовать в вопросе надлежащей утилизации упаковочных материалов. Обратитесь к вашему локальному торговому представит...