Зубр 24 кВт Профессионал ТП-П24 - инструкции и руководства

model-name

Обогреватель Зубр 24 кВт Профессионал ТП-П24 - инструкции пользователя по применению, эксплуатации и установке на русском языке читайте онлайн в формате pdf

1 Page 1
2 Page 2
3 Page 3
4 Page 4
5 Page 5
6 Page 6
7 Page 7
8 Page 8
9 Page 9
10 Page 10

Краткое содержание

Страница 2 - Уважаемый покупатель!; КОМИТЕСЬ С НАСТОЯЩИМИ ПРЕДУПРЕЖДЕНИЯМИ.; Устройство

Руководство по эксплуатации Пушка тепловая электрическая www.zubr.ru www.zubr.ru | | 2 3 Уважаемый покупатель! При покупке изделия: ■ требуйте проверки его исправности путем пробного включения, а также комплектности согласно комплекту поставки, приведенному в соответствующем разделе; ■ убедитесь, чт...

Страница 3 - Модельный ряд; Установка опоры на изделие

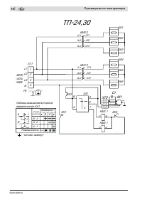
Руководство по эксплуатации Пушка тепловая электрическая www.zubr.ru www.zubr.ru | | 4 5 Модельный ряд ТП-П15 ТП-П24ТП-П30 ТП-П9 Инструкции по применению 1. Установка опоры на изделие Для ТП-9 Для ТП-П15 Для ТП-П24 ТП-П30

Страница 5 - Технические характеристики; Артикул; Назначение; Подготовка к работе; Подключение изделия к электросети

Руководство по эксплуатации Пушка тепловая электрическая www.zubr.ru www.zubr.ru | | 8 9 Убедитесь, что на изделии и комплекте принадлежностей отсутствуют повреждения, которые могли возникнуть при транспортировании. Технические характеристики Артикул ТП-П9 ТП-П15 ТП-П24 ТП-П30 Номинальное напряжение...

Зубр Обогреватели Инструкции