TEHNOPANORAMA
Инструкции
  • ⇐ К основному сайту
  • Все бренды
  • Все категории
  • Инструкции
  • Skat
  • Источники бесперебойного питания
  • Smart UPS-600 IP65

Skat Smart UPS-600 IP65 - инструкции и руководства

model-name

Источник бесперебойного питания Skat Smart UPS-600 IP65 - инструкции пользователя по применению, эксплуатации и установке на русском языке читайте онлайн в формате pdf

Инструкции:

  • Инструкция по эксплуатации

Инструкция по эксплуатации Skat Smart UPS-600 IP65

1 Page 1
2 Page 2
3 Page 3
4 Page 4
5 Page 5
6 Page 6
7 Page 7
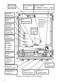
8 Page 8
9 Page 9
10 Page 10
11 Page 11
12 Page 12
13 Page 13
14 Page 14
15 Page 15
16 Page 16
17 Page 17
18 Page 18
19 Page 19
20 Page 20

Skat Источники бесперебойного питания Инструкции

  • Skat UPS 600/350 Skat UPS 600/350 Инструкция по эксплуатации
  • Skat UPS 800/400 Skat UPS 800/400 Инструкция по эксплуатации
  • Skat UPS 1000/600 Skat UPS 1000/600 Инструкция по эксплуатации
  • Skat UPS 2000/1200 Skat UPS 2000/1200 Инструкция по эксплуатации
  • Skat UPS 500/300 DIN Skat UPS 500/300 DIN Инструкция по эксплуатации
  • Skat UPS 3000/1800 Skat UPS 3000/1800 Инструкция по эксплуатации
  • Skat UPS 1000 RACK Skat UPS 1000 RACK Инструкция по эксплуатации
  • Skat UPS 1000 RACK+2x9Ah Skat UPS 1000 RACK+2x9Ah Инструкция по эксплуатации
  • Skat UPS 1000 Skat UPS 1000 Инструкция по эксплуатации
  • Skat UPS 2000 RACK+4x9Ah Skat UPS 2000 RACK+4x9Ah Инструкция по эксплуатации
  • Skat V.220AC-800VA исп.5 Skat V.220AC-800VA исп.5 Инструкция по эксплуатации
TEHNOPANORAMA
Инструкции

Мы регулярно обновляем нашу базу новыми инструкциями, поэтому вы можете найти нужную вам модель устройства и прочитать PDF инструкцию онлайн.

Используйте поиск и навигацию по сайту. Если не нашли то, что искали или не нашли ответа на свой вопрос, свяжитесь с нами через контактную форму.

Меню
  • Все бренды
  • Все категории
Инфо
  • О нас
  • Часто задаваемые вопросы
  • Связаться с нами
© 2026 tehnopanorama.ru Политика конфиденциальности

Этот сайт использует файлы cookie для хранения данных. Если вы продолжаете пользоваться сайтом, вы соглашаетесь с использованием этих файлов cookie