Страница 2 - Простота Эксплуатации.
1 Мы благодарим Вас за то, что Вы выбрали газовые водонагреватели RODA . Водонагреватели RODA производятся по передовым технологиям в соответствии с профессиональными стандартами. Перед началом эксплуатации, пожалуйста, внимательно прочтите инструкцию по установке и использованию. Сохраняйте данное ...
Страница 3 - Меры безопасности; ПОЖАЛУЙСТА, следуйте неукоснительно
2 Защита от превышения давления. Предохранительный клапан служит для защиты водонагревателя от превышения давления воды в приборе выше 8 бар Органы управления: - регулятор тепловой мощности; - ЖК дисплей. - регулятор протока (на трубе входа холодной воды) Меры безопасности ПОЖАЛУЙСТА, следуйте неуко...
Страница 6 - Монтаж водонагревателя.
5 Если прибор не будет использоваться длительное время, пожалуйста, закроите газовый вентиль и слейте воду из прибора. Это предотвратит утечку газа и размораживание теплообменника водонагревателя. Прибор не может быть установлен на открытом воздухе. Установка на открытом воздухе может повредить приб...
Страница 7 - Для крепления используйте стальные
6 1- Подключение газа, 1/2" 2- Выход горячей воды, 1/2" 3- Вход холодной воды, с регулятором протока, 1/2" 4- Ручка регулировки мощности горелки 5- Дисплей 6- Отверстие для визуального контроля пламени 7- Патрубок подключения к дымоходу 8 – Ручка регулирования протока воды 9 – Предохрани...
Страница 8 - Примечания; Подключение труб холодной и горячей воды.
7 болты. 6. Если стена, отведенная под установку водонагревателя, состоит из горючих материалов, Вы должны защитить ее негорючей панелью, толщиной не менее 10 мм. 7. В помещении, где установлен водонагреватель, должно быть вентиляционное окно, размером не менее 130 см2. Окно должно быть расположено ...
Страница 9 - Данный водонагреватель не предназначен для работы на; Внимание; . Подключение к газовой магистрали выполняют только; Установка дымохода для отвода продуктов сгорания.; комплекте с водонагревателем.
8 Внимание. Данный водонагреватель не предназначен для работы на сжиженном газе. Внимание . Подключение к газовой магистрали выполняют только специализированные организации, имеющие разрешения на данный вид деятельности. При подключении газа используйте только материалы, предназначенные для этих цел...
Страница 10 - Внимание. Запрещено пользоваться водонагревателем, который; Проверить есть ли проток воды через аппарат.
9 - Зафиксировать оборудования в вертикальном положении. - Сделать отверстие в стене для коаксиальной трубы - Смонтировать коаксиальную трубу на приборе - Заполнить пространство между трубой и стеной негорючим матеріалом При осуществлении отвода продуктов сгорания необходимо отдавать приоритет местн...
Страница 11 - Регулирование температуры горячей воды; Защита от замерзания.; Полностью удалить воду из водонагревателя.
10 Регулирование температуры горячей воды : 1. Откройте кран горячей воды. 2. Поворачивая ручку регулировки мощности горелки, установите желаемую температуру горячей воды. 3. Если вода слишком холодная, при максимальном положении ручки регулировки мощности, то уменьшите проток воды при помощьи ручки...
Страница 12 - Проверка функционирования; Осмотреть теплообменник.; Горелка
11 Если водопроводная вода имеет повышенное содержание солей жесткости, установите умягчитель воды. Жесткая вода может стать причиной выхода из строя водонагревателя. Техническое обслуживание Техническое обслуживание должно проводиться не реже 1 раза в год, независимо от частоты использования водона...
Страница 13 - Типичные проблемы и их решения.
12 Типичные проблемы и их решения. Несправність Возможная причина П л ам я га сн ет в о в р ем я р аб от ы в од он аг р ев ат ел я О тс ут ст ву ет р оз ж и г П л ам я ж ел то го ц ве та и о бр аз ов ан и е с аж и Н ен ор м ал ьн ое п л ам я и з ап ах п ри р аб от е во д он аг р ев ат ел я П ос то р...
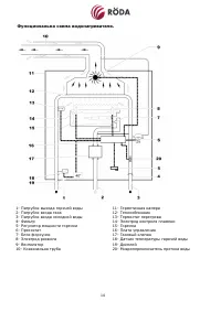
Страница 15 - Функциональна схема водонагревателя.; - Патрубок выхода горячей воды
14 Функциональна схема водонагревателя. 1- Патрубок выхода горячей воды 2- Патрубок входа газа 3- Патрубок входа холодной воды 4- Фильтр 5- Регулятор мощности горелки 6- Пресостат 7- Блок форсунок 8- Электрод розжига 9- Вентилятор 10- Коаксиальна труба 11- Герметичная камера 12- Теплообминник 13- Те...
Страница 16 - Технические характеристики.; Модель
15 Технические характеристики. Модель JSD20-Т1 Тепловая мощность полная кВт 20 Тепловая мощность полезная кВт 18 Минимальная тепловая мощность полезная кВт 5 КПД % >85 Тип газа метан Номинальное давление газа мм.в.ст. 130 Максимальный расход газа м 3 /год 2,3 Массовый выход продуктов сгорания кг/...