Страница 2 - ВВЕДЕНИЕ
2 ���������� . ��� В в е д е н и е ВВЕДЕНИЕ � � � г � д � � � � В � � з � п � � у п � у � � � � � � � п � � � � в � у г � � � � � � � г � � � � з � ц � � �������� ������ � ������я ����в����ву�� ��в�������� ���б�в���я� �х���� �в�������п����� П���д ��п��ьз�в����� �зд���я � д�я п��в��ь��г� �����ж� в���...
Страница 6 - Технические�данные; ТЕХНИЧЕСКИЕ�ДАННЫЕ
6 ���������� . ��� Технические�данные ТЕХНИЧЕСКИЕ�ДАННЫЕ Наименование параметра Значение Ток потребления в режиме охраны, мА Не более 20 Напряжение питания базового блока, В 9..15 Частота радиоканала , МГц 433,92 Девиация частоты, МГц от 433,075МГц до 434,79МГц Мощность излучения, мВт Менее 10 Диапа...
Страница 7 - гн; ��ВИДЫ�СИГНАЛОВ; Наименование сигнала
7 ���������� . ��� В и д ы �с и гн а л о в ��ВИДЫ�СИГНАЛОВ Наименование сигнала Описание Режим «тревога», посредством сирены/ пейджера 30 сек непрерывно, не более 9 раз от одного датчика в одном цикле охраны, 15 сек - 1сигнал пейджера (заводская уст.) Режим «тревога», посредством световой сигнализац...
Страница 8 - ПОКАЗАНИЯ�ИНДИКАТОРА�СОСТОЯНИЯ; Индика
8 ���������� . ��� ПОКАЗАНИЯ�ИНДИКАТОРА�СОСТОЯНИЯ • Одиночные короткие красные вспышки – ������� в ��ж��� �х����; • непрерывно светится красным – ������� г���в���я � �в��п������в�� �� �х���у� п����в��� п������в�� �� �х���у� в��ю��� ��ж�� «�в�б�д��� �у��»� в��ю��� ��ж�� «П�����»; • поочередно мигает ...
Страница 10 - ЗАМЕНА�БАТАРЕИ�В�БРЕЛОКЕ
�� ���������� . ��� п��д��ж���� В ��ж��� «Т��в�г�» ��� «П�����» �� �х���� – ��ж���� �юб�� ���п�� - п�����щ���� зву����я ������ б�з ��я��я � �х����� ЗАМЕНА�БАТАРЕИ�В�БРЕЛОКЕ П��з������ ��з�яж����� б������ в б������ яв�яю��я: д�����ь��� (2 ����) �в���в�� ��г��� п�� ��я��� � �х����� у���ьш���� я������ ...
Страница 14 - СНЯТИЕ�С�ОХРАНЫ
�4 ���������� . ��� ��������� ���в�г� ������� в�зв��щ����я в п��ж��� ��ж�� �х����� Д�я д�������г� в�х�д� �з ��ж��� ���в�г� � п�����щ���я п�д��� в��х ���в�ж��х ��г����в д��������� ��ж��ь �юбую ���п�у б������� В ������� 2 ���� ������� �� буд�� ���г���в��ь �� �����я��� д������в� �ж�д�я �����д� �� б����...
Страница 19 - РУЧНОЕ�ПРОГРАММИРОВАНИЕ�СИСТЕМЫ.; гр
�9 ���������� . ��� Этап 4 (Р�ж�� �х���� � �г������в����� �����д б������в)� ������� п����д�� в ��ж�� �х����� �д���� уп��в����� п����д��в�� б������в буд�� в������� ����ю����� ��я�ь ������у � ��ж��� �х����� в д����� ��у���� в�з��ж�� ���ь�� � п���щью ��������г� ��д�� ПРИМЕЧАНИЕ : О���ю����� д����г� ��ж...
Страница 21 - ТАБЛИЦА�ПРОГРАММИРУЕМЫХ�НАСТРОЕК�СИСТЕМЫ
2� ���������� . ��� Г а р а н т и й н ы е �о б я з а т е л ь ст в а • Д�я п���д��� д����х в �в����б��ь ���бх�д��� з�пу����ь п���д��у д����х �з п��г������ П���� п����� д����х ������� в������я в ��ж�� п��г�������в���я� П�� у�п�ш��� п����� д����х ��д������ в�д��� ����ю ������х � з�����х в�п�ш��� � в ��...
Страница 25 - ВНИМАНИЕ! Неправильный выбор длительности и типа
2� ���������� . ��� Подуровень 5.6 – у�����в��в����я - �� ����г� ��ж���я ���п�� «3» б������ буд�� ���б���в��ь ��������� ����� №�� �� д�����г� ��� �� �������г�� ��в�д���я у�����в�� –«�ОРОТ�ОЕ»� Подуровень 5.7 – у�����в�� д�����ь����� в��ю����я в�х�д� ��������г� ������� Д�я э��г� ���бх�д��� в���� �� д...
Страница 37 - ВНИМАНИЕ: Храните данное руководство только вне авто-
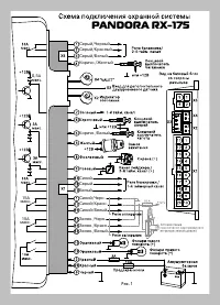
37 ���������� . ��� ПОДКЛЮЧЕНИЕ�КОНЦЕВЫХ�ВЫКЛЮЧАТЕЛЕЙ П�д��ю����� ���ц�в�х в���ю������� дв���� п���зв�д���я � 4 �������у ��зъ��� X� б�з�в�г� б����� Об���� в �в����б��ях ���ц�������� ���ц�в�� в���ю������ дв���� п�д��ю���� п�������ь�� � в�в�д �� �юб�г� �з в���ю�������� ��ж�� п�д��ю���ь � б�з�в��у б���...
Страница 38 - Подпись лиц, ответственных за приемку; Штамп предприятия торговли (установочного центра); Штамп предприятия торговли (установочного центра)
38 ���������� . ��� СВИДЕТЕЛЬСТВО�О�ПРИЕМКЕ Система противоугонной сигнализации �������������� соответствует техническим условиям ТУ 4372-002-55684712-2004 и признана годной для эксплуатации. Заводской номер ______________________________________________ Дата выпуска ________________________________...
Страница 39 - ��в�д���� у�����в�� ������� �������� ����� ф�����
39 ���������� . ��� ТАБЛИЦА�ПРОГРАММИРУЕМЫХ�НАСТРОЕК�СИСТЕМЫ ��в�д���� у�����в�� ������� �������� ����� ф����� И ндик атор Н азвание уровня У ровень и подуровень К Р А С Н Ы Й ЗЕ Л Е Н Ы Й Запись брелок ов 1. П оочередная запись брелоков (до четырех) С м. описание Занесение сек ретног о к ода 2. В в...