NeoClima NDW-170 - инструкции и руководства
Осушитель воздуха NeoClima NDW-170 - инструкции пользователя по применению, эксплуатации и установке на русском языке читайте онлайн в формате pdf
Инструкции:
Инструкция по эксплуатации NeoClima NDW-170
1
2
3
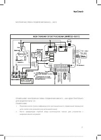
4
5
6
7
8
9
10
11
12
13
14
15
16
17
18
19
20
21
22
23
24
25
26
27
28
29
30
31
32
NeoClima Осушители воздуха Инструкции
-
NeoClima ND-20AH
Инструкция по эксплуатации
-
NeoClima ND-30AEB
Инструкция по эксплуатации
-
NeoClima NDW-125
Инструкция по эксплуатации
-
NeoClima NDW-70
Инструкция по эксплуатации
-
NeoClima ND-40AH
Инструкция по эксплуатации
-
NeoClima ND-24AH
Инструкция по эксплуатации
-
NeoClima ND-20SL
Инструкция по эксплуатации
-
NeoClima ND-10AH
Инструкция по эксплуатации
-
NeoClima ND 380
Инструкция по эксплуатации
-
NeoClima ND 360
Инструкция по эксплуатации
-
NeoClima ND 240
Инструкция по эксплуатации
-
NeoClima ND 120
Инструкция по эксплуатации
-
NeoClima ND 90
Инструкция по эксплуатации
-
NeoClima ND 60
Инструкция по эксплуатации
-
NeoClima FDW04H
Инструкция по эксплуатации
-
NeoClima FDW03H
Инструкция по эксплуатации
-
NeoClima FDW02H
Инструкция по эксплуатации
-
NeoClima FDV15S
Инструкция по эксплуатации
-
NeoClima FDV10S
Инструкция по эксплуатации
-
NeoClima FDV06
Инструкция по эксплуатации