Kospel 4 кВт EKCO.LN2M-04 - инструкции и руководства

model-name

Котел Kospel 4 кВт EKCO.LN2M-04 - инструкции пользователя по применению, эксплуатации и установке на русском языке читайте онлайн в формате pdf

1 Page 1
2 Page 2
3 Page 3
4 Page 4
5 Page 5
6 Page 6
7 Page 7
8 Page 8
9 Page 9
10 Page 10
11 Page 11
12 Page 12
13 Page 13
14 Page 14
15 Page 15
16 Page 16
17 Page 17
18 Page 18
19 Page 19
20 Page 20
21 Page 21
22 Page 22
23 Page 23
24 Page 24

Краткое содержание

Страница 3 - Условия безопасной и бесперебойной работы

RU-096B_f.1016 3 Условия безопасной и бесперебойной работы 1. Ознакомление с настоящим руководством по эксплуатации позволит правильно установить и использовать прибор, обеспечит его длительную безаварийную работу. 2. Электрическая проводка должна быть исправной и выполненной согласно обязывающим но...

Страница 4 - Монтаж

4 Монтаж 1. Закрепить котел на монтажных шурупах в вертикальном положении патрубками в н и з , о с т а в л я я м и н и м а л ь н о е расстояние до стен и потолка. 2. Подключить котел к отопительной проводке, оснащенной отсечными кранами на входе в котел. 3. Наполнить отопительную проводку под - гото...

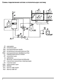
Страница 6 - Text

6 11 Thw Thw Text Схемы подключения котлов в отопительную систему PI - манометр ZK - отсечной кран RW - расширительная труба NW - встроенный расширительный бак NW1 - расширительный мембранный бак ZT - термостатический клапан ZP - проходной кран G - радиатор F - фильтр с магнитным вкладышем RT - комн...

Kospel Котлы Инструкции