Страница 3 - Условия безопасной и бесперебойной работы
RU-096B_f.1016 3 Условия безопасной и бесперебойной работы 1. Ознакомление с настоящим руководством по эксплуатации позволит правильно установить и использовать прибор, обеспечит его длительную безаварийную работу. 2. Электрическая проводка должна быть исправной и выполненной согласно обязывающим но...
Страница 4 - Монтаж
4 Монтаж 1. Закрепить котел на монтажных шурупах в вертикальном положении патрубками в н и з , о с т а в л я я м и н и м а л ь н о е расстояние до стен и потолка. 2. Подключить котел к отопительной проводке, оснащенной отсечными кранами на входе в котел. 3. Наполнить отопительную проводку под - гото...
Страница 6 - Text
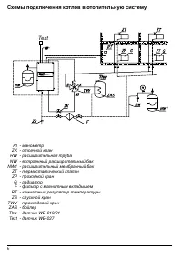
6 11 Thw Thw Text Схемы подключения котлов в отопительную систему PI - манометр ZK - отсечной кран RW - расширительная труба NW - встроенный расширительный бак NW1 - расширительный мембранный бак ZT - термостатический клапан ZP - проходной кран G - радиатор F - фильтр с магнитным вкладышем RT - комн...
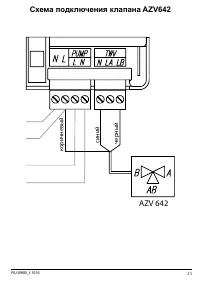
Страница 7 - Подключение наружных приборов; EE; TThw; FF; TText
RU-096B_f.1016 7 Подключение наружных приборов Regulator pokojowy TThw hw TText ext NA - место подключения приоритетного прибора (фабричная установка) RT - место подключения комнатный регулятор Thw - место подключения датчика температуры воды в бойлере или термостата бойлера TWV - место подключения ...
Страница 9 - Запуск
RU-096B_f.1016 9 Запуск 1. Проверить наличие в отопительной системе требуемого давления (см. п. Технические данные). При нажатии кнопок или на выключенной панели управления, будет показана величина давления в системе. Мигающий индикатор А (см. п. Обслуживание панели управления или п. Сигнализация ра...
Страница 10 - Расширенные настройки
10 Расширенные настройки Перевод котла в режим установки Расширенных настроек осуществляется следующим образом: переводим панель управления в режим простоя (придержать кнопку в течении 3 секунд), затем нажать кнопку , и кротковременно нажать кнопку . Нажатием кнопки , выбираем параметр или изменяем ...
Страница 12 - Обслуживание панели управления
12 Обслуживание панели управления A - давление [бар] B - проток [л/мин] C - мощность [кВᴛ] D - температура [°C] E - цифровой дисплей F - индикатор установки температуры теплоносителя на бойлер ГВС G - индикатор комнатного регулятора и включения нагрева на отопительную систему H - индикатор протока и...
Страница 13 - Режим простоя
RU-096B_f.1016 13 Режим простоя В этом режиме насос ежедневно включается на 2 минуты, что должно защитить его от блокировки. Панель управления погашена, мигает только индикатор F. Ввод котла в этот режим осуществляется нажатием и придержанием в течение 3 секунд кнопки . Внимание! В перерыве между от...
Страница 14 - Зимний режим (отопление + ГВС, касается зимнего режима в совместной
14 Зимний режим (отопление + ГВС, касается зимнего режима в совместной работе с бойлер ГВС ). В зимним режиме, отопление + ГВС теплоноситель направляется трехходовым краном в отопительную систему или в змеевик бойлера ГВС. Следует помнить, что работа бойлера является приоритетной и во время его запи...
Страница 16 - Сигнализация рабочих состояний котла
16 Индикатор Состояние Описание горит сигнал от комнатного регулятора на нагрев погашен достигнута температура, установленная на комнатном регуляторе мигает нагрев заблокирован приоритетным прибором (контак - ты NA разомкнуты) горит включен насос и соответсвующий проток теплоносителя через котел миг...
Страница 17 - Неправильная работа прибора
RU-096B_f.1016 17 Признак Причина Действие Не горят индикаторы на панеле управления Отсутствие питания котла Проверить параметры электросети и предохранителиОбратиться в авторизированный сервис Мигает индикатор А Слишком низкое давление (ниже 0,5 бар) Переключить датчик в режим просмо - тра давления...
Страница 18 - Технические данные
18 Технические данные Допустимое давление MПa 0,3 (3 bar) Минимальное давление MПa 0,05 (0,5 bar) Температура на выходе EKCO.LN2; EKCO.L2; °C 20 ÷ 85 EKCO.LN2..p; EKCO.L2...p 20 ÷ 60 Допустимая температура 100 Габаритные размеры (высота x ширина x длина) EKCO.LN2; EKCO.LN2...p мм 710 x 418 x 252 EKC...