Калибр ТВ 3/5 СТ 00000069727 - инструкции и руководства
Обогреватель Калибр ТВ 3/5 СТ 00000069727 - инструкции пользователя по применению, эксплуатации и установке на русском языке читайте онлайн в формате pdf
Инструкции:
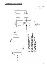
Инструкция по эксплуатации Калибр ТВ 3/5 СТ 00000069727
1
2
3
4
5
6
7
8
9
10
11
12
13
14
15
16
Калибр Обогреватели Инструкции
-
Калибр ТПГ-20 00000035692
Инструкция по эксплуатации
-
Калибр ТПГ-30 00000036778
Инструкция по эксплуатации
-
Калибр ТПГ-17 00000065709
Инструкция по эксплуатации
-
Калибр ТПГ-33 00000065710
Инструкция по эксплуатации
-
Калибр Профи ТПД-22 00000037095
Инструкция по эксплуатации
-
Калибр Профи ТПД-38 00000037097
Инструкция по эксплуатации
-
Калибр Профи ТПД-65 00000037058
Инструкция по эксплуатации
-
Калибр ТПД-28 00000030901
Инструкция по эксплуатации
-
Калибр ТПД-43 00000030961
Инструкция по эксплуатации
-
Калибр ТПДН-55 00000046723
Инструкция по эксплуатации
-
Калибр МИК - 1500/2 00000041680
Инструкция по эксплуатации
-
Калибр МИК - 2000/2 00000041681
Инструкция по эксплуатации
-
Калибр ЭКО - 2000/3 Турбо 00000041683
Инструкция по эксплуатации
-
Калибр ЭМР-2011/9В 00000041698
Инструкция по эксплуатации
-
Калибр ЭМР-2511/11 00000041697
Инструкция по эксплуатации
-
Калибр ЭМР-1515/7 00000055631
Инструкция по эксплуатации
-
Калибр ЭМР-2015 00000055634
Инструкция по эксплуатации
-
Калибр ЭМР-2015/9 00000055632
Инструкция по эксплуатации
-
Калибр ЭМР-2515/11 00000055633
Инструкция по эксплуатации
-
Калибр ТПЗ-11 00000041691
Инструкция по эксплуатации