Inforce IN6500 04-03-05 - инструкции и руководства
Генератор Inforce IN6500 04-03-05 - инструкции пользователя по применению, эксплуатации и установке на русском языке читайте онлайн в формате pdf
Инструкции:
Инструкция по эксплуатации Inforce IN6500 04-03-05
1
2
3
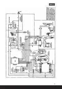
4
5
6
7
8
9
10
11
12
13
14
15
16
17
18
19
20
Inforce Генераторы Инструкции
-
Inforce SC10000E3 04-03-11
Инструкция по эксплуатации
-
Inforce SC200A 04-03-14
Инструкция по эксплуатации
-
Inforce SC8000E 04-03-08
Инструкция по эксплуатации
-
Inforce SC9000E 04-03-09
Инструкция по эксплуатации
-
Inforce GL 3000 04-03-18
Инструкция по эксплуатации
-
Inforce GL 5500 04-03-21
Инструкция по эксплуатации
-
Inforce IN3600 04-03-02
Инструкция по эксплуатации
-
Inforce IN3900 04-03-03
Инструкция по эксплуатации
-
Inforce IN5500 04-03-04
Инструкция по эксплуатации
-
Inforce IN6500E 04-03-06
Инструкция по эксплуатации
-
Inforce IN8000E 04-03-07
Инструкция по эксплуатации
-
Inforce SC10000E 04-03-10
Инструкция по эксплуатации
-
Inforce GL 6500 04-03-15
Инструкция по эксплуатации
-
Inforce GL 7500 04-03-17
Инструкция по эксплуатации
-
Inforce GL 8000 04-03-16
Инструкция по эксплуатации
-
Inforce IGC 2000 04-03-23
Инструкция по эксплуатации
-
Inforce WGL230 04-03-22
Инструкция по эксплуатации