Страница 2 - ВВЕДЕНИЕ
2. Электрический тепловентилятор RU ВВЕДЕНИЕ Благодарим Вас за удачный выбор и приобретение электрического тепловентилятора Hyundai. Он прослужит Вам долго. Электрический тепловентилятор Hyundai предназначен для обогрева и создания комфортной атмосферы в помещении в холодное время года. Тепловентиля...
Страница 3 - Расшифровка артикула; ПРАВИЛА БЕЗОПАСНОЙ ЭКСПЛУАТАЦИИ
3. Электрический тепловентилятор RU Расшифровка артикула серия прибора H-HG6-20-UI522 Индивидуальный код модели Номинальная потребляемая мощность 20 - номинальная потребляемая мощность 2000 Вт 30 - номинальная потребляемая мощность 3000 Вт 50 - номинальная потребляемая мощность 5000 Вт 90 - номиналь...
Страница 4 - Безопасность и предостережения
4. Электрический тепловентилятор RU ВНИМАНИЕ! Во избежание перегрева тепловентилятор не накрывать . Не сушите на нём одежду и любые другие ткани и материалы. Это может привести к его перегреву, выходу из строя или причинить значительный ущерб Вам и/или вашему имуществу. • Не включайте прибор, в случ...
Страница 5 - ТЕХНИЧЕСКИЕ ПАРАМЕТРЫ
5. Электрический тепловентилятор RU ТЕХНИЧЕСКИЕ ПАРАМЕТРЫ Таблица 1 Модель H-HG6-20- UI522 H-HG6-30- UI523 H-HG7-20- UI524 Номинальная потребляемая мощность Вт 2000 3000 2000 Потребляемая мощность по режимам Вт 0/1000/2000 0/1500/3000 0/1000/2000 Номинальная сила тока А 9,2 13,7 9,2 Параметры электр...
Страница 6 - УСЛОВИЯ ЭКСПЛУАТАЦИИ
6. Электрический тепловентилятор RU ВНИМАНИЕ! После транспортирования тепловентилятора при температурах ниже рабочих, необходимо выдержать тепловую пушку в помещении, где предполагается ее эксплуатация, без включения в сеть не менее 2-х часов. ВНИМАНИЕ! Не пытайтесь самостоятельно отремонтировать пр...
Страница 7 - Описание тепловентилятора
7. Электрический тепловентилятор RU Модели H-HG7-20-UI524, H-HG7-30-UI525, H-HG7-50-UI712, H-HG7-90-UI713 Рис. 2 1. Ручка * 2. Панель управления 3. Корпус 1 2 3 5 Описание тепловентилятора Модели H-HG6-20-UI522, H-HG6-30-UI523 Рис. 1 1 2 3 5 4 4 Примечание! Для улучшения качества продукции, конструк...
Страница 8 - Подключение к электрической сети
8. Электрический тепловентилятор RU Модели H-HG6-20-UI522, H-HG6-30-UI523, H-HG7-20-UI524, H-HG7-30-UI525 1. Тепловентилятор рассчитан на подключение к электрической сети переменного тока с однофазным напряжением 220В (допустимые колебания напряжения от 198 В до 242 В) и контуром заземления. 2. Для ...
Страница 10 - Установка температуры
10. Электрический тепловентилятор RU 1. Выключатель режимов работы Используется для выбора следующих режимов работы: режим низкой мощности нагрева («1»), режим высокой мощности нагрева («2»). 1 1 1 2 ЭКСПЛУАТАЦИЯ ТЕПЛОВЕНТИЛЯТОРА1. Включение. Подключите тепловентилятор к источнику питания. Для прибо...
Страница 11 - Защита от перегрева
11. Электрический тепловентилятор RU Теперь термостат будет поддерживать установленную температуру автоматически, путём включения и отключения нагревательных элементов, при этом электродвигатель вентилятора будет работать. В особенно холодную погоду тепловентилятор может не полностью справляться с о...
Страница 12 - ОБСЛУЖИВАНИЕ
12. Электрический тепловентилятор RU ОБСЛУЖИВАНИЕ ВНИМАНИЕ! См. «Правила безопасной эксплуатации и установки тепловентилятора» В процессе использования тепловентилятора на воздухозаборной, воздуховыпускной решётках или на корпусе прибора может появляться пыль или другие загрязнения. Для сохранения р...
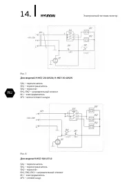
Страница 13 - УСТРАНЕНИЕ НЕИСПРАВНОСТЕЙ; Неисправность; ПРИНЦИПИАЛЬНАЯ ЭЛЕКТРИЧЕСКАЯ СХЕМА
13. Электрический тепловентилятор RU УСТРАНЕНИЕ НЕИСПРАВНОСТЕЙ Неисправность Возможные причины Устранение Тепловентилятор подключён к электрической сети, установлен режим вентиляции или нагрева, но электродвигатель не работает. • Отсутствует электропитание. • Нарушены контакты в схеме подключения к ...
Страница 17 - Гарантийные обязательства
17. RU Гарантийный талон Гарантийные обязательства Гарантийное обслуживание и ремонт бытового электрического тепловентилятора Hyundai с соблюдением требований и норм Изготовителя (Hyundai) производятся на территории РФ только в фирменных сервисных центрах Изготовителя или мастерских, уполномоченных ...
Страница 18 - Изготовитель оставляет за собой право:; Досрочное прекращение гарантийного обслуживания.
18. RU Гарантийный талон Изготовитель оставляет за собой право: • отказать в гарантийном сервисном обслуживании изделия в случае несоблюдения изложенных ниже условий (cм. «Досрочное прекращение гарантийного обслуживания»); • самостоятельно инициировать независимую экспертизу для выяснения обстоятель...
Страница 19 - Гарантийные обязательства не распространяются на
19. RU Гарантийный талон • монтажные приспособления, инструмент и документацию, прилагаемую к изделию.• материалы, наклеенные на изделие, имеющие рекламное или информационное назначение, за исключением маркировочной (идентификационной) наклейки Изготовителя (ID). исключением случаев, предусмотренных...
Страница 23 - Без подписи покупателя на странице 22 Гарантийный талон
23. RU Гарантийный талон Гарантийный талон ВНИМАНИЕ! Пожалуйста, потребуйте от продавца полностю заполнить бланк гарантийного талона и отрывные талоны. Заполняется фирмой-продавцом Без подписи покупателя на странице 22 Гарантийный талон является недействительным. Изделие Модель Серийный номер Дата п...
Страница 26 - Отрывной талон «A»; Отрывной талон «В»; Отрывной талон «Г»
26. RU Гарантийный талон Отрывной талон «A» Отрывной талон «Б» Печать фирмы- продавца Печать фирмы- продавца Изделие Модель Серийный номер Дата продажи Фирма-продавец Дата приема Дата выдачи Особые отметки Номер заказа-наряда Проявление дефекта Мастер Код неисправности Заполняется фирмой-продавцом З...