Страница 12 - Уважаемый покупатель!; Установка/Подключение
12 13 Содержание Перед началом эксплуатации Уважаемый покупатель! Благодарим Вас за покупку нашего изделия. Чтобы понять, как правильно и безо- пасно пользоваться Вашей моделью изделия, рекомендуется тщательно изучить на-стоящее руководство перед подключением, регулировкой и эксплуатацией изделия. С...
Страница 13 - Утилизация изделия
12 13 Содержание Перед началом эксплуатации Если вы желаете утилизировать данное изделие, не выбрасывайте его вместе с обычным бытовым мусором. Существует отдельная система сбора использованных электронных изделий в соответствии с законодательством, которая предполагает соответствующее обращение, во...
Страница 14 - Установка
14 Установка/Подключение работа устройства, устройство издает неха-рактерные звуки, запах, выделяет дым или внутрь его попала жидкость. В этих случаях необходим квалифицированный техниче-ский осмотр устройства. • Не устанавливайте уровень громкости, заглушающий внешние звуки дорожной обстановки и си...
Страница 15 - Установка декоративной рамки
15 Установка/Подключение 3. Подключите необходимые провода и разъемы. Убедитесь в правильности под- ключения. 4. Установите магнитолу в монтажный кожух до фиксации боковых защелок. 2 1 182 53 1. Приборная панель2. Металлический язычок монтажного кожуха Установка декоративной рамки Для установки деко...
Страница 16 - Подключение
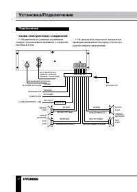
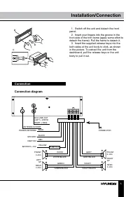
16 Установка/Подключение Подключение Схема электрических соединений • Независимо от размера динамиков следует использовать динамики с сопротив-лением 4-8 Ом. ISO КОННЕКТОР ПИТАНИЕ АНТЕННЫ ЗАЖИГАНИЕ К АККУМУЛЯТОРУ +12В ФРОНТ 4 ОМ ФРОНТ4 ОМ ТЫЛ4 ОМ ПРАВЫЙДИНАМИК ТЫЛ 4 ОМ ЛЕВЫЙ ДИНАМИК ЗАЗЕМЛЕНИЕ РАЗЪЕ...
Страница 17 - Установка/подключение; Использование разъема ISO; Номер
17 Установка/подключение Использование разъема ISO 1. Если в Вашем автомобиле есть разъ- ем ISO, произведите подключение, как показано на рисунке. 2. Для подключений без разъемов ISO внимательно проверьте все провода перед подключением, неправильное подключение может привести к повреждениям изделия....
Страница 18 - Управление устройством; Элементы управления
18 Управление устройством Элементы управления Передняя панель 1 7 8 9 10 11 12 13 14 15 16 17 2 3 4 5 6 1. Кнопка MUTE/LOUD2. Кнопка SOURCE/POWER3. Дисплей4. Кнопка 5. Кнопка BAND/RST6. Разъем AUX7. Кнопка AUDIO/EQ8. Регулятор VOLUME9. Кнопка 1/RPT 10. Кнопка 2/RDM11. Кнопка 3/PLAY/PAUSE12. Кнопка 4...
Страница 19 - Основные операции
19 Управление устройством Основные операции Включение/выключение устройства Нажмите кнопку SOURCE/POWER, чтобы включить устройство. Нажмите и удерживай-те эту кнопку, чтобы выключить устройство. Выбор режима работы Нажимайте кнопку SOURCE/POWER, чтобы выбрать режим работы: Радио, AUX, USB или карта ...
Страница 21 - Руководство по исправлению; Неисправность; Чистка корпуса устройства
20 21 Управление устройством Общая информация Руководство по исправлению неисправностей Ниже приводится таблица, в которой описаны простые проверки, способные помочь Вам устранить большую часть проблем, могущих возникнуть при использовании данного устройства. Если нижеуказанные меры не помогли, обра...
Страница 22 - Общая информация; Технические характеристики; Общие
22 Общая информация Технические характеристики Общие Максимальная выходная мощность: 35 Вт х 4 Требуемый импеданс динамика: 4 – 8 Ом Предохранитель: 15 А Поддержка носителей: USB/SD/MMC до 16 Гб Воспроизведение форматов: MP3 с битрейтом 32 кбит/с ~ 320 кбит/с, включая VBR WMA с битрейтом 32 кбит/с ~...