Страница 2 - Инструкция по эксплуатации; DS; ВАЖНО
Инструкция по эксплуатации DS I 68/80/100/137/165/200/275/340/410 www.fubag.ru - 2 - 1.1 Введение 1.1.1 ОБЩИЕ РЕКОМЕНДАЦИИ Благодарим за выбор нашего электрогенератора. В настоящем руководстве приводятся инструкции по эксплуатации и техническому об- служиванию электрогенератора. Во избежание любых н...
Страница 4 - ПРИВЕДЕННЫЕ ПРАВИЛА ТЕХНИКИ БЕЗОПАСНОСТИ ЯВЛЯЮТСЯ ОЧЕНЬ ВАЖ-
Инструкция по эксплуатации DS I 68/80/100/137/165/200/275/340/410 www.fubag.ru - 4 - 2.1 ПРАВИЛА ТЕХНИКИ БЕЗОПАСНОСТИ ПРИВЕДЕННЫЕ ПРАВИЛА ТЕХНИКИ БЕЗОПАСНОСТИ ЯВЛЯЮТСЯ ОЧЕНЬ ВАЖ- НЫМИ Если у вас имеются вопросы в отношении информации, содержащейся в настоящем ру- ководстве, обратитесь к своему дилер...
Страница 5 - генератором во время выполнения заправки.; ПРЕДУПРЕЖДЕНИЕ
Инструкция по эксплуатации DS I 68/80/100/137/165/200/275/340/410 www.fubag.ru - 5 - • Для проворачивая коленчатого вала вручную применяйте надлежащие методы. Не проворачивайте коленчатый вал, прикладывая усилие на вентилятор. Это приведет к серьезному повреждению лопаток вентилятора и, соответствен...
Страница 6 - действию электролита.; легковоспламеняющиеся материалы.
Инструкция по эксплуатации DS I 68/80/100/137/165/200/275/340/410 www.fubag.ru - 6 - • Заправка топливом должна осуществляться после останова двигателя (ха исключени- ем генераторов с автоматической системой заправки).• Выхлопные газы двигателя являются токсичными: Эксплуатация генератора в непро- в...
Страница 7 - нератора или когда двигатель является горячим.
Инструкция по эксплуатации DS I 68/80/100/137/165/200/275/340/410 www.fubag.ru - 7 - • Храните все горючие или взрывчатые вещества (бензин, масло, ткань и т.д.) вдали от работающего генератора.• Для надлежащего функционирования генератора требуется хорошая вентиляция. Без вентиляции двигатель быстро...
Страница 8 - мощи подъемного устройства.; РЕКОМЕНДАЦИИ ДЛЯ ОПЕРАТОРА И ПЕРСОНАЛА
Инструкция по эксплуатации DS I 68/80/100/137/165/200/275/340/410 www.fubag.ru - 8 - • Не подключайте генератор к другим источникам электропитания, например, к местной электросети. В исключительных случаях, когда предусмотрено резервное подключение к существующим электросетям, оно должно выполняться...
Страница 9 - ний и иных негативных воздействий генератора.
Инструкция по эксплуатации DS I 68/80/100/137/165/200/275/340/410 www.fubag.ru - 9 - эксплуатации генератора. Инструктаж необходимо проводить регулярно.• Эксплуатация должна осуществляться под контролем (прямым или косвенным) опе- ратора, осведомленного об опасностях и ограничениях, связанных с веще...
Страница 10 - работанное масло может принять поставщик топлива).; вызванные неправильной установкой.; ПРАВИЛА ТЕХНИКИ БЕЗОПАСНОСТИ ПРИ ВЫПОЛНЕНИИ РАЗГРУЗКИ
Инструкция по эксплуатации DS I 68/80/100/137/165/200/275/340/410 www.fubag.ru - 10 - • Запрещается сброс отработанной воды, грязи и иных отходов.• Используемое топливо должно соответствовать типу, указанному в документации, и иметь характеристики, приведенные изготовителем теплового двигателя.• Под...
Страница 11 - Внимание: стропы должны располагаться
Инструкция по эксплуатации DS I 68/80/100/137/165/200/275/340/410 www.fubag.ru - 11 - 3.1.3 ИНСТРУКЦИЯ ПО ВЫПОЛНЕНИЮ РАЗГРУЗКИ 3.1.3.1 СТРОПОВКА • закрепите стропы подъемного устройства в предусмотренных для этого кольцах ге- нератора.• плавно натяните стропы.• убедитесь в правильности крепления стр...
Страница 13 - ные в разделе «Строповка».; УСТАНОВКА СТАЦИОНАРНЫХ ГЕНЕРАТОРОВ; ся нормы и правила, действующие в месте установки генератора.
Инструкция по эксплуатации DS I 68/80/100/137/165/200/275/340/410 www.fubag.ru - 13 - Если у вас имеется направляющая или подвесная лебедка, выполните действия, описан- ные в разделе «Строповка». 3.3 УСТАНОВКА СТАЦИОНАРНЫХ ГЕНЕРАТОРОВ ПРИМЕЧАНИЕ Несоблюдение основных принципов приведет к ухудшению х...
Страница 15 - Примеры возможных затруднений:; Заправка топливом невозможна.
Инструкция по эксплуатации DS I 68/80/100/137/165/200/275/340/410 www.fubag.ru - 15 - Примеры возможных затруднений: Неправильные вентиляция и отвод отработанных газов. Неровное или недостаточно жесткое основание. Генера-тор установлен неправильно. Затрудненный доступ. Заправка топливом невозможна. ...
Страница 17 - Общие положения
Инструкция по эксплуатации DS I 68/80/100/137/165/200/275/340/410 www.fubag.ru - 17 - 3.3.2.5 ОТВЕРСТИЯ В помещении должны быть предусмотрены отверстия, необходимые для работы гене- ратора:• дверь для доступа к генератору и его оборудованию, желательно на уровне основания генератора.• отверстия для ...
Страница 18 - Шумоуловитель; Пример установки
Инструкция по эксплуатации DS I 68/80/100/137/165/200/275/340/410 www.fubag.ru - 18 - Шумоуловитель Глушители Шумоуловитель Дверцы с шумоизоляцией Пример установки 3.3.2.8 ВЕНТИЛЯЦИЯ Тепловой двигатель выделяет определенное количество тепла, которое следует выво- дить наружу помещения для обеспечени...
Страница 19 - ется снаружи помещения.
Инструкция по эксплуатации DS I 68/80/100/137/165/200/275/340/410 www.fubag.ru - 19 - 3.3.2.9 ТОПЛИВО Поскольку топливо классифицируется как «опасное вещество», следует соблюдать определенные правила хранения и подачи топлива. При выполнении установки генера- тора необходимо ознакомиться с соответст...
Страница 20 - его крепления и глушители будут более дорогими.; ПРИМЕЧАНИЕ
Инструкция по эксплуатации DS I 68/80/100/137/165/200/275/340/410 www.fubag.ru - 20 - 1 Резервуар для хранения с двойными стенками2 Датчик контроля утечки3 Заправочная горловина4 Блок управления запорным клапаном5 Блок управления предохранительным клапаном6 Бак емкостью 600 л7 Бак 500 л с дневным за...
Страница 21 - Основные части
Инструкция по эксплуатации DS I 68/80/100/137/165/200/275/340/410 www.fubag.ru - 21 - Основные части 1 1 6 4 8 9 12 2 2 5 5 77 7 7 7 3 10 11 1 трубопровод системы выпуска отработанных газов2 отводы3 компенсатор4 слив конденсата5 узел прохода трубы через перекрытие и перегородки 6 выходное отверстие ...
Страница 23 - обычно состоит из металличе-
Инструкция по эксплуатации DS I 68/80/100/137/165/200/275/340/410 www.fubag.ru - 23 - Патрубок для отвода отработанных газов Патрубки для отвода отработанных газов служат для выпуска газов в атмосферу и защиты внутренней части трубопровода от непогоды. Подвеска обычно состоит из металличе- ского хом...
Страница 24 - Теплоизоляция
Инструкция по эксплуатации DS I 68/80/100/137/165/200/275/340/410 www.fubag.ru - 24 - Теплоизоляция В зависимости от типа установки может потребоваться теплоизоляция помещения. После установки теплоизоляции температура поверхности не должна превышать 70 °C. Рекоменду-ется использовать минеральную ва...
Страница 25 - Реактивный шумопоглощающий; ставляет 70 мм
Инструкция по эксплуатации DS I 68/80/100/137/165/200/275/340/410 www.fubag.ru - 25 - Реактивный шумопоглощающий глушитель Газ попадает в расширительную камеру, выложенную шумопоглощающим матери-алом, закрепленным перфорированными листами металла, и затем проходит в шумопоглощающий трубопровод. 3.3....
Страница 26 - спечивают полную защиту.
Инструкция по эксплуатации DS I 68/80/100/137/165/200/275/340/410 www.fubag.ru - 26 - b) Воздушный охладительКонтур охлаждения двигателя соединен с воздушным охладителем, расположенным внутри или снаружи помещения.При установке внутри помещения работа охладителя идентична работе вентилируемого радиа...
Страница 27 - РАЗМЕЩЕНИЕ ГЕНЕРАТОРА В КОНТЕЙНЕРЕ; духа должны оставаться открытыми.; открыть перед запуском генератора.; ПРЕДУПРЕЖДЕНИЕ – ОПАСНОСТЬ; ПЕРЕМЕЩЕНИЕ, ТРАНСПОРТИРОВКА И РАЗМЕЩЕНИЕ КОНТЕЙНЕРОВ; Примеры оборудования и перемещения:
Инструкция по эксплуатации DS I 68/80/100/137/165/200/275/340/410 www.fubag.ru - 27 - 4. РАЗМЕЩЕНИЕ ГЕНЕРАТОРА В КОНТЕЙНЕРЕ ПРЕДУПРЕЖДЕНИЕ Если генератор работает в режиме автоматического запуска, дверцы для отвода воз- духа должны оставаться открытыми. ПРЕДУПРЕЖДЕНИЕ Если генератор работает в режим...
Страница 28 - Пример подъема за скобу
Инструкция по эксплуатации DS I 68/80/100/137/165/200/275/340/410 www.fubag.ru - 28 - Пример подъема контейнера при помощи траверсы с крю-ками, скобами или замками, закрывающимися вручную Пример захвата обычным крюком Пример захвата крюком с предохранительной скобой Пример подъема за скобу Пример по...
Страница 29 - Пример подъема; Примеры неправильного подъема
Инструкция по эксплуатации DS I 68/80/100/137/165/200/275/340/410 www.fubag.ru - 29 - Пример подъема Пример подъема контейнера за четыре крепления в нижних углах Примеры неправильного подъема Примеры неправильной транспортировки 4.1.2 ТРАНСПОРТИРОВКА Транспортировка контейнеров должна выполняться в ...
Страница 30 - НЕПРАВИЛЬНО
Инструкция по эксплуатации DS I 68/80/100/137/165/200/275/340/410 www.fubag.ru - 30 - ПРЕДУПРЕЖДЕНИЕ Несмотря на то, что наши контейнеры очень похожи на транспортные контейнеры ISO, они не соответствуют требованиям различных сертификационных испытаний.Наши контейнеры не выдерживают дополнительную на...
Страница 31 - вторное отражение звука от зданий.; ТЕХНИЧЕСКОЕ ОБСЛУЖИВАНИЕ
Инструкция по эксплуатации DS I 68/80/100/137/165/200/275/340/410 www.fubag.ru - 31 - Необходимо также обратить внимание на то, чтобы оборудование не причиняло не- удобств людям, которые проживают рядом с местом его установки.Следует изучить действующие законы во избежание судебных разбирательств в ...
Страница 32 - ПОДГОТОВКА ГЕНЕРАТОРА К ЭКСПЛУАТАЦИИ; ПРОВЕРКА СОЕДИНЕНИЙ; - зарядное устройство аккумуляторной батареи; ИСПЫТАНИЕ ГЕНЕРАТОРА ПОД НАГРУЗКОЙ
Инструкция по эксплуатации DS I 68/80/100/137/165/200/275/340/410 www.fubag.ru - 32 - 5. ПОДГОТОВКА ГЕНЕРАТОРА К ЭКСПЛУАТАЦИИ ПРЕДУПРЕЖДЕНИЕ – ОПАСНОСТЬ Указанные в настоящем разделе проверки позволяют обеспечить ввод генератора в экс- плуатацию. Выполнение приведенных действий требует наличия специ...
Страница 33 - ТЕХНИЧЕСКОЕ ОБСЛУЖИВАНИЕ АККУМУЛЯТОРНОЙ БАТАРЕИ; ОПАСНОСТЬ
Инструкция по эксплуатации DS I 68/80/100/137/165/200/275/340/410 www.fubag.ru - 33 - 6. ТЕХНИЧЕСКОЕ ОБСЛУЖИВАНИЕ АККУМУЛЯТОРНОЙ БАТАРЕИ ОПАСНОСТЬ • установите аккумуляторную батарею, обеспечив хорошую вентиляцию• никогда не подносите аккумуляторную батарею к источнику пламени или искр• используйте ...
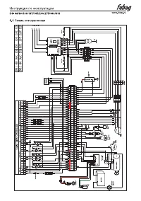
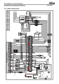
Страница 35 - Схемы электрические; Схема коммутации альтернатора; Заводское подключение
Инструкция по эксплуатации DS I 68/80/100/137/165/200/275/340/410 www.fubag.ru - 3 - 8. Схемы электрические 8.1 Схема коммутации альтернатора Заводское подключение Схема подключения Напряжение